Бернард Кажинский
Биологическая радиосвязь
Вместо предисловия
Вопрос о передаче живыми организмами сигналов на расстояние без участия органов звуковой, зрительной и обонятельной связи является одним из самых сложных и запутанных вопросов современной биологии и науки вообще. Речь идет о так называемой телепатии, о мысленной информации (по Б. Б. Кажинскому) или, выражаясь проще, о возможности передачи мысли на расстояние.
В последнее время на основе многочисленных наблюдений и экспериментов многие ученые склонны считать, что передача на расстояние сильных эмоций, переживаний, представлений о форме предметов и даже иногда элементарных конкретных заданий вполне возможна. Однако чаще всего такая передача наблюдается, когда человек находится в состоянии сильных переживаний, особенно в обстановке смертельной опасности.
Обычно мы пользуемся понятиями, связанными в основном с диапазоном наших непосредственных восприятий (или восприятий, полученных при помощи различных вспомогательных приборов) относительно времени и пространства, которые сами по себе беспредельны. Поэтому наши возможности в этом отношении ограничены. Действительность, вне всякого сомнения, простирается дальше и шире рамок нашего восприятия.
Естественно, что вокруг нас существует множестве явлений, которые остаются или совсем непознанными или мы знаем о них очень мало и судим о них тальке косвенно, на основании соприкосновения лишь с некоторыми их сторонами. По-видимому, телепатия и относится к числу таких явлений. Возможно, что именно поэтому ученые не пришли еще, к сожалению, к окончательному и единодушному мнению а том, существует ли вообще возможность передачи такого вида информации феномена переда…. (представляющего собой, как уже сказано, новые, совершенно не известные науке качества) одного индивидуума другому на большом расстоянии, мы, однако, затрудняемся представить, чтобы материальным субстратом, носителем «телепатемы» являлось электромагнитное поле.
В своей книге Б. Б. Кажинский часто упоминает о наличии в клетках и органах образований, тождественных элементам радиосхемы. Действительно, эти образования описаны многими исследователями и в настоящее время наличия их в клетках и вне клеток никто не отрицает, хотя функция их остается неизвестной. Одно несомненно, какова бы ни была функциональная направленность таких образований (в частности, интрацеллюляров, перицеллюляров и др.), те электрические процессы, которые сопровождают многочисленные функции организма — биотоки мозга, сердца и мышц, ионные изменения и т. д., - не могут не вызывать в них электрических колебаний различного характера. Когда они находятся в поле изменяющихся электрических потенциалов, в них должны (!) протекать процессы, подобные тем, которые имеют место в радиопередаточных и приемных устройствах, — изменения емкости и индукции, а также генерация радиоволн. Это тем более вероятно, что указанные процессы протекают с определенной периодичностью, т. е. имеют прерывный характер. Трудно также представить, чтобы данные процессы не были использованы организмом в результате эволюции, а указанные электрические изменения представляли собой просто «отбросы производства», побочный, неиспользованный продукт основных физиологических отправлений. Вряд ли природа «отбросила» бы их прочь так легко и «небережливо».
Вместе с тем, принимая во внимание малую интенсивность этих радиосигналов, сомнительно, чтобы они могли послужить средством передачи мысленной информации. В частности, против этой точки зрения свидетельствуют опыты, проведенные американскими учеными. Передача «телепатемы» на огромные расстояния и с больших глубин осуществлялась ими без дополнительных устройств, непосредственно от человека к человеку с подводной лодки, полностью закованной в сталь. Огромная толща воды и металлический корпус лодки должны были экранировать приходящие слабые сигналы и пропустить их к принимающему субъекту. Следует отметить, ряд исследователей настаивает на том, что в некоторых случаях металлические препятствия не блокируют сигналов мысленной информации.
Слабость этих сигналов является одной из наиболее серьезных причин всех сомнений. Как показали расчеты, выполненные В. Аркадьевым, мощность биорадиосигнала настолько мала, что вряд ли «телепатеме» удалось бы вообще покинуть пределы черепа. Поэтому трудно и, пожалуй, невозможно представить себе, что радиоволны, возникающие при различных биологических процессах в организме, являются материальным носителем, обусловливающим биологическую связь на расстоянии сотен и тысяч километров.
Если даже условно допустить, что столь слабый сигнал все же может преодолеть большие пространства, то его приему или восприятию субъектом неизбежно должны препятствовать помехи, возникающие в атмосфере, которые во много десятков, если не в сотни и тысячи раз, сильнее полезного сигнала.
Наряду с этим есть обстоятельства, свидетельствующие против сомнений подобного характера. Как известно, в радиотехнике существуют различные фильтры, освобождающие полезный сигнал от помех даже более сильных, чем сам сигнал. Особенно эффективны такие фильтры в области ультракоротких волн (по мнению ряда исследователей, волны, возникающие в головном мозгу, также относятся к этому диапазону), для которых атмосферные помехи не имеют большого значения.
У нас нет оснований думать, что в живом организме с течением веков не могли возникнуть подобные естественные «фильтры», хотя и при таком допущении неясно, как может быть передана информация на сотни и тысячи километров, если принять во внимание, что ультракороткие волны в основном распространяются в пределах видимости.
Если же придерживаться мнения, что в нашей нервной системе процессы приема и усиления протекают на молекулярном уровне или даже на уровне клеток (условно отождествляя их с каскадами усиления), а это принципиально возможно, то, учитывая огромное количество нервных элементов в головном мозгу (свыше 10 миллиардов), действительно трудно найти пределы возможного усиления в такой системе слабых первичных сигналов. Вполне также допустимо, что вследствие эволюции в организме животных и человека образовались такие «радиоустройства», послужившие развитию своеобразного вида связи биологической радиосвязи.
В какой степени оправдаются эти предположения и гипотезы — покажет будущее. Время, надо думать, прольет какой-то свет и на весьма неясный, на наш взгляд, вопрос о том, что является материальным носителем информации — поле, волны или частицы. Как бы то ни было, существующие неясности и сомнения не могут служить поводом для того, чтобы наука отмахнулась от всей проблемы в целом. Ведь многие исследователи подтверждают существование этой формы биологической связи. И если не все опыты и наблюдения согласуются с выводами о наличии такой связи, то это еще ничего не доказывает.
Известно, что при изучении биологического объекта или какой-либо биологической закономерности альтернативный принцип очень часто неприменим, по крайней мере, на современном уровне наших познаний.
Разумная осторожность в этом отношении, по нашему мнению, уместна и может быть оправдана главным образом в выборе и оценке методов доказательств наличия нового вида информации. Необходимо, например, иметь в виду, что, передавая информацию, человек не свободен от своих убеждений (наоборот, он как раз действует в соответствии с ними), являющихся результатом предшествующего индивидуального опыта, который, в известной степени, может соответствовать опыту и образу мыслей воспринимающего субъекта (ведь индивидуальный опыт — часть опыта коллективного, и наоборот). В результате, независимо от индуктора, воспринимающий может повторять в каком-то количестве случаев то же самое, что и он.
Одним из решающих условий или критериев при оценки верности сделанных человеком предварительных выводов и заключений по поводу того или иного явления, факта является их повторяемость, а также возможность их повторной регистрации для систематического изучения и суммирования наблюдений. В данном случае это особенно важно, ибо мы не знаем, что происходит при передаче, что способствует ее осуществлению и что, наоборот, затрудняет ее; мы не имеем также приборов для объективной регистрации явлений этого вида биологической связи.
Основной метод анализа наблюдений в телепатии это обработка полученных данных с помощью вариационной статистики на основе теории вероятности. У нас нет оснований сомневаться в достоверности и правильности теории вероятности, но не исключено, что для анализа данных феномена биологической связи понадобятся и другие методы объективного анализа.
Процесс передачи мысленной информации, вне всякого сомнения, связан с материальными процессами в окружающем нас мире. Чтобы постигнуть природу этих процессов и дать им правильное истолкование, изучать данную проблему необходимо как можно шире. Сейчас, когда почти каждый день приносит нам новые поразительные открытия, когда физикам известно огромное количество новых «элементарных» частиц с невыясненной еще функцией, вполне законно предположить, что к числу неизвестных функций, выполняемых этими частицами, относится и функция передачи мысленной информации.
По всей вероятности, мысленная информация (или лучше будем называть ее особой формой биологической связи) возникла на раннем этапе развития животного мира и теперь, в особенности у человека, угасает в силу появления более удобных и эффективных форм связи в результате влияния естественных и социальных факторов.
Данный вид связи мог развиваться особенно в условиях слабой концентрации биологических объектов на большой территории, когда обычная зрительная, звуковая и обонятельная формы общения оказываются неэффективными, так как не способствуют нахождению одного существа другим. И наоборот, при большом скоплении биологических особей, а также по другим причинам в процессе эволюции этот вид информации начинает утрачивать свое значение. Ведь если бы эта функция в условиях увеличения концентрации или сосредоточения особей не угасла, то, как нам кажется, акты биорадиопередачи невольно улавливались бы другими существами, что дезориентировало бы их и мешало осуществлению связи иными способами. Так, по-видимому, развитие второй сигнальной системы человека в виде словесной связи, у животных — сигнализации более простым сочетанием звуков — вытесняет, а у ряда представителей животного мира уже почти вытеснило этот вид информации. Иными словами, данная функция по мере развития коры головного мозга и общей эволюции животного мира отмирает, вытесняется другими дистантными органами чувств. Возможно, о том же свидетельствуют наблюдаемые нами факты усиления передачи информации при ослаблении тормозной функции коры головного мозга у психически больных, а также у лиц, находящихся в гипнотическом состоянии. Если в генезе гипноза большую роль играет утомляемость центров, то вполне естественно, что в первую очередь утомление наступает в коре головного мозга.
В этой связи существенно заметить следующее: при нарушении психических функций у душевно больных одним из наиболее распространенных признаков психического расстройства является чувство, что на них якобы кто-то влияет и внушает свои мысли. Не исключено, что у больного в связи с ослаблением функции коры головного мозга «просыпаются» не контролируемые уже высшими отделами головного мозга старые возможности восприятия мысленной информации и больной начинает принимать поступающие извне сигналы, которые у здоровых индивидуумов отфильтровываются корой и не проникают в сферу сознания.
У людей биологическая связь типа телепатической может выплывать из-под спуда эволюционных наслоений высших этажей головного мозга преимущественно в случаях, связанных с бедственным положением и вообще тяжелыми переживаниями, когда отдельные функции, находящиеся в нижних отделах головного мозга, могут выходить из-под контроля соответствующих отделов коры головного мозга. Такое допущение не лишено правдоподобия, так как информация воспринимается подсознательно, человек совершенно не ощущает ее, ему кажется, что он делает все по своему желанию, не подозревая о воздействии со стороны «индуктора». Примеры подобного подсознательного приема сигналов мы знаем в связно известным опытом Вуда с инфразвуком.
Характерно, что до сих пор ни в одном опыте не было передано сколько-нибудь определенной фразы. Это также косвенно свидетельствует о том, что феномен биосвязи мы получили «по наследству» от животных, которым чуждо понятие о логически связанных словах, тем более фразах, а также представления о подробной сущности предмета. По-видимому, не случайно биологическое воздействие на расстоянии воспринимается нами чаще всего как неопределенное чувство беспокойства о близком человеке или предчувствие какого-то события. Вероятно, информация идет преимущественно на уровне первой сигнальной системы или таких ощущений, как страх, чувство опасности и т. п. Вполне естественно поэтому, что наибольшего развития способность передачи информации достигла в первую очередь у насекомых и других низших представителей животного мира.
В настоящее время, как было указано выше, такая форма биологической связи, по всей вероятности, — анахронизм. Но это совсем не значит, что она не представляет интереса для науки. Глубокое изучение этого явления поможет выяснить его физическую сущность и поставить на службу человеку.
Несколько слов об авторе. Бернард Бернардович Кажинский — инженер-электрик, кандидат физико-математических наук, человек большой эрудиции и огромного желания все понять, все объяснить. Б. Б. Кажинский является пионером научного исследования данной проблемы в нашей стране. В своей большой, полной творческих дерзаний жизни он встречался со многими выдающимися людьми науки и часто находил с их стороны взаимопонимание и поддержку своим идеям. Он близко общался и сотрудничал с К. Э. Циолковским, В. М. Бехтеревым, А. В. Леонтовичем, П. П. Лазаревым, известным талантливым дрессировщиком животных В. Л. Дуровым, был знаком с писателем-фантастом А. Р. Беляевым и др. В популярном научно-фантастическом романе Беляева «Властелин мира» Б. Б. Кажинский является прототипом одного из его героев — Качинского. Идеи Б. Б. Кажинского о биорадиосвязи, а также ряд его соображений и наблюдений послужили основным научным материалом для этого произведения.
Книга Б. Б. Кажинского является своего рода историей исследований по телепатии, проведенных в нашей стране за последние 40 лет. В ней автор собрал большое количество интересных данных, высказываний ученых, свои собственные наблюдения и, обобщив весь этот материал, сделал попытку теоретического обоснования феномена телепатии. Однако решение этого вопроса автором, на наш взгляд, нельзя признать вполне удовлетворительным. Б. Б. Кажинский односторонне сводит все только к электромагнитным процессам и все явления описывает и трактует с этой позиции, между тем как в действительности, как уже указывалось, все может оказаться гораздо сложнее.
Описывая ряд образований, органы и их функции, которые по сути еще неизвестны и пока необъяснимы, автор часто идет по пути неоправданных аналогий, причем пытается объяснить их не с помощью научных фактов, а на основе умозрительных поспешных заключений и выводов. Например, предположения автора об излучении глазами лучей, о функции заднего мозгового придатка (эпифиза) — весьма гипотетичны. Кроме того, вряд ли можно объяснить такое сложное явление, как память гистерезисом в понимании автора. Недостаточно органически связано с текстом изложение интересных наблюдений Пенфилда.
Книга Б. Б. Кажинского написана живо, доходчиво (в стиле мемуаров) и представляет определенную ценность не только с точки зрения освещения истории вопроса, но и тем, что в ней сделана одна из первых попыток в нашей стране дать научное обоснование данной.
Канд. медицинских наук В. А. Казак
Посвящается светлый памяти, моего учителя и наставника, действительного члена Академии наук Украинской ССР профессора
Александра Васильевича Леонтовича.
От автора
Предлагаемые вниманию читателей исследования посвящены одному из подлинно феноменальных явлений природы — способности человека передавать мысленную информацию, или мысленно влиять на другого человека на расстоянии.
Это явление названо биологической радиосвязью, а вообще оно получило некогда наименование «телепатии». Еще не так давно одно это слово вызывало у некоторых ученых реакцию раздражения и даже недоброжелательства. Дало в том, что многим идея биологической радиосвязи казалась абсурдной, антинаучной, а того, кто посвящал себя исследованию этой проблемы, считали совершенно безнадежным в науке человеком. Ни на какое сочувствие, а тем более на поддержку, такой человек не смел рассчитывать.
К счастью, теперь все это уже в прошлом. Сегодня идея биологической радиосвязи никому не кажется столь странной и непривлекательной, как было раньше, она входит в науку на правах богатой по своему содержанию и эвристически многообещающей новой отрасли, за дальнейшее развитие которой нынче готовы взяться физики, биологи, физиологи, химики. Из предмета, который отпугивал своей необычностью и новизной, феномен телепатии начинает постепенно превращаться в объект все возрастающего внимания исследователей.
Правда, еще и теперь для некоторых ученых сама постановка вопроса о передаче мысленной информация на расстояние кажется нереальной. Объясняется это, конечно, тем, что до наших дней тема биологической радио связи везде не получила должного освещения в печати. По данной теме почти не велись открытые творческие споры и дискуссии, которые способствовали бы дальней развитию самой идеи, а также ее проникновению в широкие массы советской общественности.
Цель настоящей книги как раз и заключается в том, чтобы восполнить этот пробел, по возможности рассеять остатки скептицизма и недоверия к идее биорадиосвязи, сохранившиеся у некоторых людей, доказав на основе многочисленных опытных данных и наблюдений неоспоримую реальность феномена мысленного влияния на расстоянии и, следовательно, полную его правомерность как достойного объекта науки.
Автор книги использовал главным образом материалы экспериментальных данных, а также факты, с которыми он непосредственно сталкивался в течение многих лет своей научно-исследовательской работы. Причем значительная часть этого материала касается исследований, результаты которых частично были опубликованы, другие еще не публиковались, но в свое время были зафиксированы в протоколах научных совещаний, в личной переписке или в публичных выступлениях, лекциях, беседах. Примеры из других источников используются лишь в той мере, в какой они подтверждают верность разработанных автором положений.
Начало исследований в данной области относится к 1919 г. Сорок два года миновало с того дня, как автором была разработана и обнародована гипотеза о наличии в центральной нервной системе человека «узлов» или «аппаратов», которые по своему строению и назначению аналогичны известным электрическим устройствам: простейшим генераторам тока, конденсаторам, усилителям, радиопередающим и принимающим контурам и т. д… В свою очередь эта гипотеза базировалась на допущении, что процесс мышления человека сопровождается явлениями электромагнитного характера — излучением электромагнитных волн биологического происхождения, способных передаваться и воздействовать на расстоянии.
Через три года (1922 г.) в результате опытов, проводимых в физическом кабинете Тимирязевской сельскохозяйственной академии в Москве, автору удалось открыть в изолированных препаратах нервной системы животного элементы нерва, напоминающие своим строением витки соленоида и парные обкладки конденсатора, составляющие подобие элементов известного в радиотехнике замкнутого Томсоновского колебательного контура — вибратора дискретных токов и электромагнитных волн, излучаемых наружу.
Тогда же с целью проверки правильности сделанных из этого открытия выводов, автор построил (впервые в практике физиологических исследований) в качестве камеры, блокирующей электромагнитные волны, так называемую «клетку Фарадея», предназначенную для опытов. Эксперименты с этим устройством блестяще подтвердили предположения автора, еще более укрепив его уверенность в электромагнитной сущности процессов, сопровождающих акт мышления.
Дальнейшее изучение с позиций зарождавшейся теории биологической радиосвязи физических особенностей строения органа слуха дало возможность обосновать (1943 г.) совершенно новый взгляд на этот орган, как на анализатор приходящего извне в мозг неизвестного прежде в науке раздражителя — биоэлектромагнитной волны акустической частоты.
Исследование структуры органа зрения в свете новых экспериментальных данных подсказало (1952 г.) рабочую гипотезу: глаз не только «видит», но и одновременно излучает в пространство электромагнитные волны определенной частоты, способные на расстоянии воздействовать на человека (и вообще на животных), на которого устремлен взор. Эти волны могут влиять на его поведение, понуждать к тем или другим поступкам, вызывать в сознании различные эмоции, образы, мысли. Такое излучение глазом электромагнитных волн определенной частоты названо биорадиационным «лучом зрения».
Всестороннее изучение эмоционального воздействия «луча зрения» на поведение подопытных животных В. Л. Дурова позволило автору расшифровать, уточнить и конкретизировать (1953 г.) те предположения, которые В. Л. Дуров высказал несколько неопределенно еще в 1924 г.: животным присуща способность понимать поведение друг друга. Эта способность, по мнению В. Л. Дурова, настолько развита у животных, что в некотором смысле заменяет им язык и речь. По мнению же автора, в основе этой способности лежат два фактора. Первый из них, уже известный (основанный на павловских условных рефлексах), заключается в зрительном, слуховом восприятии и «рефлекторном» понимании животным поведения другого животного (или человека). Вторым фактором, бывшим до сих пор не известным в науке, является сопутствующее павловским условным рефлексам улавливание нервной системой одного животного и, значит, сознательным (или подсознательный) анализ и синтез в его мозгу сигналов-раздражителей в виде биорадиационной волны, излучаемой организмом другого животного (или человека). Причем чаще всего эти сигналы передаются посредством биорадиационного «луча зрения». Следовательно, и по отношению к животным есть основание считать оба эти фактора тем, что И. П. Павлов назвал у человека сигналами сигналов, т. е. второй сигнальной системой. Автор на основании сказанного выше вводит новое понятие — вторая сигнальная система у животных, Что же касается человеческого сознания, обладающего высшей способностью беззвучного и незримого биорадиационного общения, то эта способность, по мнению автора, является третьей сигнальной системой человека.
Примерно в 1933 г. автор данной книги рассказал о своих исследованиях и выводах, сделанных из них, замечательнейшему ученому нашей страны Константину Эдуардовичу Циолковскому, который встретил это сообщение с большим энтузиазмом. К. Э. Циолковский отметил, что теория биологической радиосвязи «может привести к распознаванию сокровенных тайн живого микрокосмоса — к решению великой загадки существа мыслящей материи».
За три десятилетия дело это существенно подвинулось вперед. В настоящее время, когда опытами ученых в СССР и за границей достигнута реальная возможность осуществлять по желанию заранее заданную экспериментом передачу мысленной информации на расстоянии, доказана электромагнитная и биорадиационная природа этого феномена, и, наконец, когда мы все чаше сталкиваемся со случаями передачи мысленной информации в быту людей, уж каким-то архаизмом звучит утверждение о сверхъестественности этого феномена. И чем глубже мы будем изучать природу этих явлений, тем скорее и основательнее падет с них покров таинственности и загадочной необычайности, а сама проблема тем прочнее займет место в области точных наук.
Великий русский ученый Д. И. Менделеев писал в 1875 г. о подобных (главным образом, медиумических) явлениях следующее: «Их не должно игнорировать а следует точно рассмотреть, т. е. узнать, что в них принадлежит к области всем известных естественных явлений, что к вымыслу и к галлюцинации, что к числу постыдных обманов, и, наконец, не принадлежит ли что либо к разряду ныне необъяснимых явлений, совершающихся по неизвестным еще законам природы. После такого рассмотрения явления эти утратят печать таинственности, привлекающей к ним многих, и места для мистицизма не останется».
[1]
Конечно, смысл сказанного Д. И. Менделеевым целиком и полностью относится и к явлениям телепатии. Психология, как наука, должна рассматривать телепатические способности мозга наряду с инстинктом, сознанием и мышлением, чего она до сих пор не делала, самоустраняясь от смелого и решительного вступления в новую огромную неизведанную область знания этих особенностей человеческой психики.
Что такое мысль, сознание, ощущение? «Ощущение есть действительно непосредственная связь сознания с внешним миром, есть превращение энергии внешнего раздражения в факт сознания. Это превращение каждый человек миллионы раз наблюдал и наблюдает действительно на каждом шагу», — писал В. И. Ленин в работа «Материализм и эмпириокритицизм».
[2] Он также подчеркивал, что мысль и материя «действительны», т. е. существуют, и что мозг материален, а мысль нематериальна.
Мысль нематериальна — она продукт материальных процессов, — сопровождающих акт мышления. Передается на расстояние не мысль, как результат деятельности коры головного мозга, а те электромагнитные и радиационных волны, которые, по теории биологической радиосвязи, излучаются мозгом наружу в момент мышления, когда в мозговых концах анализатора (как действующей части колебательного контура нервных цепей) проходят электрические импульсивные токи. Пришедшая извне биоэлектромагнитная и биорадиационная волна (продует акта мышления первого человека) приносит с собой в мозг второго человека энергию внешнего раздражения принимающую форму сознания этого мозга.
Следовательно, ко всему тому объему процессов психической работы мозга, который уже известен наука и который составляет сумму высших природных психических функций мозговых клеток, надо прибавить новую, неизвестную ранее, высшую психическую функцию, заключающуюся в способности передавать наружу и принимать извне биоэлектромагнитные и биорадиационные волны, сопровождающие каждый акт мышления. Будучи сами по себе физическим явлением, электромагнитные и радиационные волны, излученные мозгом одного человека при акта мышления, пронизывают на расстоянии нервные клетки мозга другого человека и являются в этом случае раздражителем-возбудителем (толчком) работы этого второго мозга: в нем совершается акт мышления, во всем подобный мышлению первого мозга. Это и есть работа третьей сигнальной системы человека.
По почину доктора биологических наук Л. И. Гуляева автор называет биоэлектромагнитную и радиационную волну телепатемой, находя это название весьма удачным. Однако вместо термина «телепатия» (поскольку с ним связано неправильное, извращенное толкование явлений передачи мысленной информации на расстояние) можно ввести новое обозначение, например, «биологическая радиосвязь», наиболее непосредственно выражающее естественную способность человека (и животных) воспринимать в своем сознании передачу (через физическую среду) информации о мыслях и ощущениях, как одну из функций мозга, осуществляемую посредством нервных клеток — биофизических аппаратов.
Глава I
Яркий случай биологической радиосвязи
Это произошло в последние дни солнечного августа 1919 г. в Тбилиси. Уже несколько недель мой друг М., юноша девятнадцати лет, болел брюшным тифом. Он лежал дома, и я ежедневно навещал его после работы.
Однажды, вернувшись ночью от больного к себе домой (жил я на расстоянии одного километра от квартиры М.). я лег спать и, как всегда, скоро крепко уснул. И вдруг среди глубокой ночной тишины мне совершенно явственно (я бы сказал, вполне вещественно) послышался нежный звук: это был довольно громкий звон металла, подобный звону серебряной ложечки о тонкий стеклянный стакан.
Мгновенно проснувшись, я подумал, что, видимо, кошка задела чайную посуду на письменном столе. Приподнявшись на локте, я включил свет и посмотрел на стол. Однако никакой посуды на нем не было. Не оказалось в комнате и кошки. Посмотрев на часы (было ровно два часа ночи), я погасил свет, лег и снова крепко уснул. На другой день прямо с работы я направился к больному. И, странное дело, по дороге заметил, что чем ближе приближаюсь к дому М., тем больше меня охватывает смутное чувство какой-то тревоги. Так было со мной впервые.
Подходя к парадному, я сразу же увидел, что в доме действительно что-то произошло. Все тут выглядело как-то необычно. Обе половинки двери с улицы были настежь открыты. С замирающим сердцем я не вошел, а вбежал в квартиру… Мой юный друг лежал мертвый… Около него стояла подавленная горем мать и еще какие-то женщины в траурном одеянии.
Помогая переносить тело умершего с кровати, я случайно задел ночной столик у изголовья и вдруг услышал нежный серебристый звон — точно такой же, какой послышался мне во сне предыдущей ночью. Мною овладело чувство, которое и объяснить трудно. С каким-то непонятным страхом бросаю взор на столик: на нем стоит блюдечко и тонкий стакан с серебряной ложечкой. Машинально схватил я ложечку и слегка позвонил о стакан. Знакомый звук раздался снова. «Но как же я мог услышать этот звук у себя ночью?» — раздумывал я, вместо того чтобы помогать отчаявшимся в своем горе старикам или попытаться утешить их каким-то словом участия. Неотвязчивая мысль о «вещественности» услышанного мной ночью звука овладела всем моим существом.
Вкратце рассказав матери М. о случившемся, я попросил ее подробно передать все, что она могла заметить в минуты смерти сына. «Это было ровно в два часа ночи, — сказала мать Мю — По предписанию врача в это время я подавала сыну лекарство, зачерпнув его из стакана ложечкой. Но когда я поднесла ложечку к его губам, то увидела, что, блеск его глаз начал быстро тускнеть. Лекарства он не принял. Умер».
Наступило тяжелое молчание. Читатель может представить мое положение: передо мной стоит мать только что скончавшегося на ее руках любимого чада. Всякое лишнее, неуместное слово способно усилить ее страдания. Между тем, я, как инквизитор, допрашивал ее, заставляя вновь и вновь терзать себя воспоминаниями. Понимая все это, я, однако, не мог, не имел права поступить иначе. Я снова попросил ее показать, как именно она брала ложечкой лекарство из стакана. Дрожащей рукой мать М. взяла ложечку и зачерпнула ею лекарство со дна стакана. Снова, уже в четвертый раз, я услышал все тот же, внятно прозвучавший ночью в моих ушах серебристый звон!
Мне чуждо суеверие, а тут меня обдало холодом: я понял, что сегодня вот здесь у неостывшего еще тела моего товарища, совершается таинство приобщения человека к новой великой истине природы. Теперь я уже совершенно не сомневался в том, что услышанный мной ночью серебристый звон и звон чайной ложки на этом столе, у изголовья моего мертвого друга, один и тот же звук.
Мною овладело страстное, неистребимое желание попытаться раскрыть таинственный смысл этого явления. С того памятного дня мысль об этом не оставляла меня буквально ни на одну минуту. Я непрестанно придумывал всякие аналогии, выдвигал всевозможные предположения, однако долго не находил ответа на главный вопрос: каким образом я мог воспринять на расстоянии «передачу» серебристого звона?
Осенившая меня мысль о возможности общей аналогии между обычной радиопередачей и явлением передачи ощущений на расстояние казалась мне многообещающей, но для своего развития требовала более глубоких познаний как в области бурно развивавшейся в те дни радиотехники, особенно радиопередающих и радиопринимающих устройств, так и по физиологии человека. Ведь мне предстояло отыскать в человеческом организме те элементы, которые по своему строению и действию были бы аналогичными основным деталям передающей и принимающей радиостанции. Короче, я должен был приступить к тщательному изучению нервной системы.
Поиски аналогий
И вот я углубляюсь в историю радиотехники, по мельчайшим деталям прослеживаю устройство «грозоотметчика» Александра Степановича Попова.
Рис. 1. Схема первого в мире радиоприемника, изобретенного А. С. Поповым и названного им «грозоотметчик».
Как известно, этот прибор (рис. 1) состоит из когерера AB и реле CD. Реле предназначено для замыкания цепи электрического звонка GH. Когда под действием электромагнитных волн сопротивление металлического порошка когерера падает, ток от батареи Р приводит в действие реле CD. При этом якорь D притягивается электромагнитом С и замыкает контакт Е. Тем самым замыкается цепь звонка GН. Якорь Н притягивается к электромагниту G, раздается звук звонка. Молоточек звонка при обратном отклонении ударяет по трубке когерера АВ и этим встряхиванием восстанавливает сопротивление металлического порошка когерера, благодаря чему цепь звонка размыкается до следующего мгновения. Когда под действием электромагнитные волн (приходящих извне) сопротивление когерера вновь падает, ток от батареи Р приводит в действие реле CD и цикл работы прибора вновь повторяется.
Прибор регистрирует приходящие извне электромагнитные волны.
Нечто подобное, по-моему, наблюдается и в явлениях передачи мысленной информации от человека к человеку на расстоянии.
Этого моего глубокого убеждения не могло поколебать даже высказывание гениального ученого А. С. Попова о том, что человеческий организм не имеет еще такого органа чувств, который был бы способен замечать электромагнитные волны в эфире; если бы изобрести такой прибор, который заменил бы нам электромагнитные чувства, то его можно было бы применить к передаче сигналов на расстояние.
Наоборот, суждение А. С. Попова убедило меня в верности избранного мной пути исследования. В нем я видел не отрицание наличия у нас такого органа чувств, а скорее завет, призыв настойчиво искать его. И я вновь и вновь обращал свой взор к основным элементам радиоприемника и радиопередатчика. Особое внимание привлекал к себе «радиокондуктор», или когерер, в схеме радиоприемника А. С. Попова. Изобретателем когерера был физик Е. Бранли. Термином «радиокондукция» Бранли назвал [14] открытое им явление поляризации мельчайших металлических частиц (железных опилок), когда через окружающую эти частицы среду проходят электромагнитные волны. По мнению Бранли, в данном случае под воздействием электромагнитных волн частицы железа располагаются друг за другом непрерывной «контактной цепью» (подобно тому, как располагаются железные опилки по магнитным линиям у полюсов сильного магнита). Пронизанная электромагнитными волнами такая, «контактная цепь» частиц, становится хорошим проводником электротока, подведенного к ней от постороннего источника.
Более правдоподобно, на мой взгляд, объясняет это явление английский физик О. Лодж [50]; под действием приходящих извне элактромагнитных волн, пронизывающих среду, в которой находятся железные опилки (в трубке когерера), разделяющий каждую пару смежных опилок микроскопический промежуток воздуха, как диэлектрик, разрушается искорками, образующими как бы электропроводящие «мостики» между смежными частицами, чем и объясняется падение сопротивления на контактах когерера. При сотрясениях же от удара по когереру молоточком звонка эти «мостики» нарушаются и нормальное сопротивление когерера восстанавливается. О. Лодж ввел термин «когерер».
Однако доктор Бранли был не прав и в другом, более важном. Он полагал, что между явлением «радиокондукции» и явлением проводимости нервного импульса по нервной системе имеется аналогия. Он придерживался распространенной в те времена схемы строения нервного проводящего пути (рис. 2), состоящего из анатомически обособленных единиц — нейронов.
Рис. 2. Схема строения нервных проводящих путей.
Соответствующая этой схеме теория учит, что проводящие нервный ток (импульс) внутренние волокна (нейрофибриллы) одного нейрона анатомически не переходят в нейрофибриллярную нить другого нейрона. Смежные же нейроны своими концевыми ответвлениями только соприкасаются друг с другом. Причем контакт на границах. двух смежных звеньев нейронной цепи достигается посредством склеивания нейроплазмы нервных окончаний. Таким образом, нейрофибриллярный аппарат каждого звена этой цепи (каждого нейрона) является как бы электрически изолированным от такого же смежного звена.
Проводя параллель между прохождением нервного импульса по нервной системе и прохождением электротока по «радиокондуктору», Бранли высказал гипотезу о тождестве функций нейрона и железной частицы «радиокондуктора»: подобно тому, как «радиокондуктор» перестает проводить ток вследствие механического разрыва контакта между двумя смежными железными опилками когерера (когда нарушается контактность в цепи железных опилок), так и переход нервного импульса с одного нейрона на другой отсутствует в том случае, если между окончаниями смежных нейронов контакты сделались недостаточно тесными или эти окончания разобщились совсем.
Представление о таком тождестве, как оказалось, обладало существенным недостатком. Дело в том, что нарушение целостности контактов между окончаниями двух смежных нейронов может происходить лишь при травматическом повреждении нервов. Упоминая об этой гипотезе Бранли, русская женщина-врач А. И. Боброва [13] пишет, что такое нарушение контактов влекло бы за собой анестезию и истерические параличи, что по сути означает неестественное состояние нервной системы. Мы же, очевидно, должны рассматривать работу нервов в их естественном состоянии.
Эта непоследовательность в воззрениях Бранли обесценивала выдвинутую им аналогию. Опытный экспериментатор в области физиологии нервов проф. А… В. Леонтович в своей книге «Физиология домашних животных» писал: «Еще недавно пользовалась большой популярностью теория, по которой дендриты (ветвистые окончания нейронов. — Б. К.) обладают способностью движения, и вот этими движениями „гистологически“ думали объяснить чуть ли не все физиологические и психологические явления: сон, наркоз, память, результат привычки и упражнения, внимание и т. д. К сожалению, эксперименты не подтвердили изменений в положении дендритов».
Совершенно по-иному рассматривается явление перехода нервного импульса с одного нейрона на другой в теории академика В. М. Бехтерева: «Соприкасающиеся части нейронов представляют собой как бы обкладки конденсатора и потому, когда на одной обкладке, т. е. на одном дендрите или на перицелюлярном аппарате, появляется электрический „нервный ток“, на соприкасающихся дендритах или клетках возникает свой „нервный ток“, обыкновенно обратного направления, и потому на дендритах двух соседних клеток сохраняется им свойственное направление тока». [44]
Академик В. М. Бехтерев, очевидно, ставил своей целью объяснить только проходимость нервного импульса через контакт электрическим путем, хотя я оставлял в стороне вопрос о сущности и природе электрического явления, благодаря которому нервный «ток действия» переходит через этот контакт-конденсатор. Но все же высказывание В. М. Бехтерева как бы предуказывало мне путь, по которому можно приблизиться к решению стоявшей передо мной задачи.
Рис. 3. Схемы Томсоновского (замкнутого) колебательного контура. I — радиотехнического; II — «биологического».
Пользуясь этим замечательным ориентиром, я тогда же (в декабре 1919 г.) пришел к ясной и простой мысли о том, что если в схеме того или иного замкнутого на себя нервного пути (рис. 3), где уже имеются обкладки конденсатора
a и, конечно, источник «тока действия», представить себе включенными (последовательно к конденсатору) витки соленоида
b, обеспечивающие наличие в этой схеме явления самоиндукции, то и получится биологический колебательный контур, в котором возбуждаются биологические электромагнитные колебания, сопровождающиеся излучением электромагнитных волн биологического происхождения. Это и будет (конечно, с некоторыми видоизменениями) присущий нашей центральной нервной системе, в том числе коре головного мозга, природный орган, способный излучать и, говоря словами А. С. Попова, «замечать электромагнитные волны в эфире».
Дальше читатель убедится в том, насколько научно обоснован данный вывод. Действительно ли есть ему подтверждение в живой природе?
Нервная система и радиотехника
Приступая в 1919 г. к изучению строения нервной системы человека, я искал главным образом ответа на вопрос о том, каким образом я мог услышать серебристый звон — звуковое ощущение, воспринятое мной из отдаленного источника — нервной системы моего умирающего друга. Вполне естественно, что начал я с изучения всех тонкостей устройства слухового нервного аппарата человека. Получить первоначальные познания по анатомии органа слуха помог мне мой старший брат — доктор Казимир Бернардович Кажинский, специалист по болезням уха, горла и носа. При его помощи я получил также возможность ознакомиться с замечательными трудами профессоров И. М. Сеченова, В. М. Бехтерева, Н. Е. Введенского, А. А. Ухтомского, В. Ю. Чаговца, А. В. Леонтовича и других, особенно по электрофизиологии. В числе подаренных братом книг был интересный труд французского врача Маллара [51] и уже упомянутый «Учебник физиологии домашних животных» А. В. Леонтовича. В книге А. В. Леонтовичем почти полностью были собранырезультаты опытов воздействия на ткани организма электротоком и убедительные примеры наличия электрических процессов в живом организме. Изучение этого материала во многом обогатило мои познания в физиологии нервов и облегчило задачу построения аналогии между естественным назначением отдельных элементов нервной системы и возможной функцией этих элементов как деталей аппарата биологической радиосвязи.
Перейдем к рассмотрению этих аналогий. Согласно трактовке А. В. Леонтовича, надлежит различать нейронную и ненейронную («ремаковскую») нервные системы. Первая из них составляется из особых единиц — нейронов.
Рис. 4. Схема строения нейрона (по Леонтовичу): 1 — центральное звено нейрона «ганглиозная клетка» (внутри сомы клетки видны зерна Ниссля); 2 — протоплазмические ответвления или дендриты; 3 — средняя часть нейрона, состоящая из нейрита, одетого миэлиновыми оболочками М, разделенными перетяжками на сегменты; 4 — телодендрии; n — нервный ствол или нейрит (образующий «осевой цилиндр» нерва, называемый аксоном).
Ганглиозная клетка 1 (рис. 4) лежит обыкновенно где-либо в головном (или спинном) мозгу и вместе со своими дендритами (ответвлениями) 2 входит в состав серого вещества мозга. Отходящий от ганглиозной клетки нейрит
n играет роль проводника нервных импульсов. На значительной части своей длины нейрит одет как бы муфтами M состоящими из внутренней миэлиновой и наружной «шванновской» оболочек. Миэлиновая часть муфты названа так потому, что состоит из особого жироподобного вещества — миэлина. Нейриты образуют главную составную часть белого вещества мозга или на путях вне мозга — периферические нервы. Телодендрии 4 (от греч. «телос» — конец и «дендрон» — дерево) представляют собой ветвистые окончания нейрита или имеют форму сетки или корзинки. Телодендрии заканчиваются в мышце, в железе или окружают ганглиозную клетку другого нейрона в том случае, если эти окончания имеют вид сетки-корзинки. В этом последнем случае телодендрии называются перицелюлярными (т. е. околоклеточными) аппаратами, или просто перицелюлярами.
В местах, где к ганглиозной клетке одного нейрона подходят концевые участки телодендрий или околоклеточный аппарат другого нейрона, протоплазма нейронного волокна этих окончаний не просто переходит в протоплазму ганглиозной клетки, но отделена от нее пограничной поверхностью. В физическом смысле между телом этой ганглиозной клетки и окончаниями окружающих ее ответвлений смежного нейрона имеется разделяющая их перепонка, или мембрана. Для обозначения этих протоплазмических контактов английский ученый Шеррингтон [60] в 1897 г. предложил название «синапс».
Мы имеем теперь возможность привести более современное описание синаптического контакта, например двигательной нервной клетки (мотонейрона) спинного мозга млекопитающих по более позднему источнику — из книга Дж. Экклса [77]. Тело (или иначе сома) мотонейрона имеет в поперечнике около 70 μ. Отходящие от него дендриты простираются на расстоянии до 1 мм, прежде чем от них отходят более тонкие концевые ответвления. Вниз от сомы отходит ствол нейрита — аксон. Он постепенно сужается и на расстоянии 50-100 μ от сомы клетки покрывается миэлиновой оболочкой. Прилегающие поверхности сомы, неправильной формы кружки и овалы (7 шт.) с пятнышками внутри, представляют собой особые утолщения (синаптические бляшки), которыми заканчиваются ответвления (телодендрии), идущие от другого смежного с первым нейрона.
В протоплазме сомы ганглиозной клетки находятся микроскопические тельца, или зерна Ниссля, названные так по имени ученого, изучившего эти тельца.
Другая часть сомы клетки имеет волокнистое строение. Именно продолжением этой волокнистой части клетки и является отходящий от нее нейрит в своей внутренней волокнистой (фибриллярной) части, называемой «осевым цилиндром», или аксоном.
Работа нервной системы (как и всякая работа вообще) требует затраты энергии. Главным, если не исключительным, источником энергии нервного тока является, по Бехтереву [10], зернистая часть протоплазмы сомы ганглиозной клетки. Всякое возбуждение нерва оставляет в ганглиозной клетке известный след. При стойком же и длительном возбуждении в соме клетки заметно уменьшается количество зерен Ниссля. По мере израсходования нервная энергия восстанавливается благодаря притоку соответствующего питательного материала, поступающего в связи с кровообращением. А. В. Леонтович [45] пишет об этом так: «По-видимому, все более мелкие кровеносные сосуды мозга одеты весьма нежными трубками, так называемыми околососудистыми пространствами, выполненными, однако, не обыкновенной лимфой, а так называемой цереброспинальной жидкостью, весьма богатой водой. В периферические нервы, по-видимому, тоже проникают такие же лимфатические пространства, начинаясь от пространств мозга, лежащих под твердой оболочкой его. Таким образом выходит, что нервные элементы питаются не непосредственно кровью, а при помощи цереброспинальной жидкости».
Рис. 5. Схема расположения нервных проводящих путей чувствительного и двигательного (по Рамон-и-Кахалу): А — пирамидный путь, проходящий от двигательных клеток коры головного мозга; C и D — чувствительные клетки межпозвоночного узла; ЧК — чувствительные клетки спинного мозга; В — двигательные клетки передних рогов спинного мозга, к которым подходит телодендрий от пирамидной клетки; ДК — двигательные клетки в продолговатом мозгу. Стрелки показывают направление движения нервных импульсов.
На рис. 5 дана схема чувствительного и двигательного трактов (путей) по Рамон-и-Кахалу. Чувствительным трактом нервные импульсы (ощущения, чувствования, возбуждение и пр.) идут в направлении от кожи и мышц человека к коре головного мозга, т. е. от периферии к центру (показано стрелками, в сторону мозга). Поэтому чувствительный тракт называют еще и центростремительным. В отличие от этого существует двигательный тракт, по которому нервные импульсы (волевые приказы мозга, рефлексы или ответы на раздражения и т. п.) направляются от головного мозга к коже и мышцам, т. е. от центра к периферии (показано стрелками, направленными от мозга). Ввиду этого двигательный тракт называют так же центробежным.
При посредстве центростремительного тракта наш мозг «анализирует» впечатления, получаемые от внешнего мира. Приказания мозга и ответы (рефлексы) центральной нервной системы центробежным трактом передаются внешнему миру.
Здесь мы подошли вплотную к вопросу о том, каким образом нервная система может излучать электромагнитную волну. Прежде всего, оказывается, в наших нервах постоянно происходят те или иные физико-химические процессы, более интенсивные во время раздражения нерва или менее интенсивные (или вовсе отсутствующие) когда нерв «отдыхает». Можно считать установленным, что во время возбуждения нерва, содержащееся в тончайшей нити (в фибриллах аксона) вещество подвергается процессу химического распада (разложения) с последующим восстановлением в период отсутствия возбуждения. Вещество в фибриллах нерва, весьма сложное по своему химическому составу, представляет собой электролит.
В физике электролитом называют проводник второго рода в гальванических элементах. Это та или иная жидкость, в которой растворены соли. Если в электролит опустить проводники первого рода — уголь и цинк — и снаружи концы их соединить металлическим проводом, возникает электрический ток на основе химического процесса — распада веществ электролита. Иначе говоря, солевой раствор электролита обладает электродинамическими свойствами, таящимися в нем в скрытом виде, когда ток отсутствует (потенциальное состояние), и выявляющимися, когда в нем происходит процесс распада (динамическое состояние).
Вещество нерва — фибрилл содержит некоторый процент растворенных солей, т. е. оно является своеобразным электролитом. Отсюда делается понятной возможность образования в аксоне неврита электрических токов, как их принято называть «токов действия». Эти токи сопровождают процесс распада нервного вещества как во время искусственного раздражения или возбуждения (и в том числе, например, при опытах с изолированным от остальной нервной системы препаратом нерва), так и во время естественного нервного импульса, т. е. когда происходит то, что мы у человека называем психическим актом работы центральной нервной системы, в том числе мозга.
В этом месте считаю весьма важным сослаться на авторитетное мнение академика В. М. Бехтерева, характеризующее с энергетической точки зрения процессы прохождения нервного тока (импульса) в обоих трактах нервной системы человека. В работе [10], изданной посмертно в 1928 г., он пишет: «…Мы знаем, что нервный ток не только в периферических проводниках и в спинном мозгу, что было известно уже давно, но и в коре головного мозга, как показали произведенные в моей лаборатории исследования, сопровождается электроотрицательным колебанием в форме тока действия…, лежащего в основе проведения нервных импульсов. При этом для объяснения перехода нервного тока с одного неврона на другой в свое время… была предложена мной теория разрядов, обусловленных разностью потенциала энергии в двух соседних невронах, связанных друг с другом условиями контакта…
Каким же образом происходит приведение в деятельное состояние мозговых клеток и чем обусловливается тот толчок, который приводит к разряду запасенной энергии нервных клеток? В этом случае нужно принять во внимание, что все воспринимающие аппараты, как мною было признано в работе, появившейся в 1896 г. (Обзор. Психиатрии, 1896 г. и Neurolog. Zentralbl за тот же год), должны быть рассматриваемы как особые трансформаторы, служащие для превращения различных форм внешних энергий в нервный ток, который, направляясь к мозговой коре через ряд невронов, при посредстве клеток Мартиноти, ассоциационных клеток Рамон-и-Кахала и боковых коллатералей (ответвлений — Б. К.) достигает клеток коры, посылающих к периферии нисходящие или центробежные, чаще всего ветвящиеся проводники. По этим последним, образующим в свою очередь ряд невронов, ток направляется к периферии, возбуждая здесь, смотря по месту окончания, в одних случаях сократительную ткань мышц (исчерченных и гладких), чем достигается переход нервной энергии в механическую работу, в других же случаях вызывая соответствующие изменениям в железистых аппаратах. В последнем случае осуществляется работа, связанная с отделением химического продукта поступающего в кровь (когда дело идет о железах внутренней секреции), или выходящего наружу по выводным протокам, или, наконец, изливающегося в соответствующие полости тела. Вышеуказанным путем получается полное кругообращение энергии, причем та или иная внешняя энергия действует на внешние (наружные — Б. К.) или внутренние рецепторы (органы, воспринимающие — Б. К.), трансформируется в них в нервный ток, связанный с процессом ионизации; последний же возбуждает разряд запасной энергии клеток, благодаря чему в свою очередь возникает связанный с процессом ионизации обратный ток, который, распространяясь по цепи невронов, достигает мышц и железистых органов, выполняющих соответственную работу».
При рассмотрении материалов построения элементов нервов по упомянутому учебнику А. В. Леонтовича [44] с точки зрения биологической радиосвязи мне еще в те времена (1919 г.) казалось возможным разработать ряд аналогий между этими элементами нервов и деталями радиостанций. Однако даже в этих, особенно ценных для меня, разделах книги А. В. Леонтовича, посвященных электрофизиологии, я не находил каких-либо указаний на возможность наличия явлений самоиндукции в спиральных извивах нейрита и связанного с ним специфического назначения этих спиралей, например, как «катушек самоиндукции» в живом организме.
Для меня, ищущего аналогии элементов нервной системы с деталями радиостанции, было ясно, что автор книги не находил возможным (по крайней мере, в те времена) придавать спиралям в нервах значения «катушек самоиндукции». Этот вывод подтверждался еще тем обстоятельством, что в другом месте той же книги А. В. Леонтович лишь вскользь упоминает о конденсаторном явлении в нервной системе по теории В. М. Бехтерева.
[3] Кстати заметить, не нашел я указаний об аналогии с колебаниями Томсоновского контура и в трудах В. М. Бехтерева. Следовательно, этот вопрос является совершенно новым, еще не изученным и ждущим своей разработки.
Рис. 6. Чувствительное (к холоду) нервное тельце «колбочка Краузе» из кожи периферийного органа человека.
В наружную оболочку тельца входят нервные волокна, дающие разветвления внутри оболочки (по Догелю). Отмечается сходство этого тельца с антенной рамкой, изображенной рядом.
Гораздо более гипотетическими представляются другие выдвинутые мной аналогии, например, чувствительное к холоду нервное тельце, названное «колбочкой Краузе» (рис. 6). Поскольку эти тельца расположены главным образом на периферии нервной системы, возможно предположить, что их назначение состоит в том, чтобы улавливать (воспринимать) электромагнитные волны приходящие извне, т. е. играть роль антенных рамок.
Рис. 7. Ганглиозная клетка с внутрипротоплазменной сеткой фибрилл, от которой отходит «первичная фибрилла» — осевой цилиндр нерва — и несколько вторичных.
Отмечается сходство с термоионной радиолампой-триодом, схема которой изображена рядом.
Ганглиозная клетка (рис. 7) представляет собой микроскопически малое ядро межпозвоночного нервного узла чувствительного тракта, лежащего в спинном мозгу. Ядро окружено внутрипротоплазменной сеткой фибрилл, от которой отходит первичная фибрилла, идущая в осевой цилиндр нерва. Тельце ядра окружено второй сеткой из переплетений нервной нити, заканчивающейся двумя ответвлениями, отходящими в сторону от осевого цилиндра нерва. Такой нервный узел, по моему мнению, может иметь назначение детектора, усилителя или даже генератора электромагнитных колебаний.
Рис. 8. Ганглиозная клетка нервов сердца (по Моллару):
А — одиночная клетка, имеющая сходство с радиолампой-триодом; Б — со спиральными витками вокруг аксона она имеет сходство с одиночной радиолампой — триодом; В — групповые клетки, имеющие вид виноградной кисти и сходство с несколькими радиолами, включенными последовательно одна за другой.
Изучая строение нервов сердца по упомянутой книге доктора Моллара [51], я нашел сходстве между изображенными там ганглиозными «колбочками» нервов сердца (рис. 8) и термоионными лампами Раунда как детекторами, усилителями или генераторами колебательных токов. Кроме основной нити, входящей в «колбочку», в нее входит как бы со стороны другая нить, изогнутая спиралью, которая потом отходит от «колбочки». В некоторых местах спираль не обвивается вокруг основной нити, идущей в сторону от «корзинки» колбочки, а кое-где охватывает основную нить. Встречается не одна спиралью а две рядом. Наконец наблюдается и последовательное соединение нескольких колбочек одна за другой в виде гирлянды или своеобразной виноградной кисти. В книге Моллара не приводится никаких предположений автора относительно «радиотехнического» назначения этих колбочек и их групповых соединений. Мне же казалось, что такой одиночной колбочке можно приписать роль катодной лампы-триода как детектора или генератора, а групповому соединению их — роль тех же ламп-триодов как каскадных усилителей биоэлектромагнитной волны.
Причем для первоначального установления электромагнитной сущности исследуемых явлений передачи мысленной информации на расстояние мной было предложено экранирующее устройство по образцу известной в физике «клетки Фарадея». Если поместить внутри этого устройства человека, передающего мысленную информацию, то оно способно блокировать излучающиеся из его центральной нервной системы электромагнитные волны, мешая их проникновению наружу через стенки «клетки Фарадея» и, таким образом, изолируя от их возможного влияния вне клетки.
Вместе с тем предполагалось, что по принципу этой же клетки могут быть созданы устройства, защищающие центральную нервную систему человека от воздействия приходящих извне биоэлектромагнитных волн. В случае, если бы эти предположения были подтверждены экспериментом, могла бы идти речь об устройстве индивидуальных костюмов для каждого, кто пожелал бы в будущем избавиться от таких внешних влияний — путем вплетения в эти костюмы вуалей и сеток из тончайших малозаметных для глаза металлических «паутинок». Для защиты же отдельных групп населения и целых коллективов достаточно вмонтировать сплошные металлические сетки в штукатурку внутренних или наружных стен домов. Такие сетки, натянутые на рамки, должны закрывать проемы окон и дверей, сообщаясь своими краями с сетками, заделанными в штукатурку стен. При этом подразумевается, что края сетки имеют такое же сплошное соединение с металлическими листами кровли дома.
Своими нижними краями сетки стен домов должны уходить в грунт — заземляться.
Далее в книге будет рассказано, что показала опытная проверка этой моей идеи.
Первые вылазки в свет
Рассматривая перечисленные аналогии и разрабатывая схемы, я считал их, конечно, лишь очень грубым приближением и думал: пусть они, возможно, и не совсем верны, но, будучи обнародованными,
[4] все же принесут пользу, послужив материалом для научных дискуссий или толчком для других исследователей к более продуктивной работе над столь новой проблемой. Как увидит читатель дальше, в некоторых отношениях эти мои ожидания оправдались.
Построенная мной рабочая гипотеза: мысль — электромагнитная волна — неизменно пользовалась большим вниманием технической и врачебной общественности всюду, где бы я ни говорил о ней, особенно после Октябрьской революции, пробудившей в народных массах неудержимое стремление к знаниям. По инициативе представителей технической общественности мной были прочитаны на тему, касающуюся данной гипотезы, доклады в 1920–1922 гг. в Тбилиси, Телави, Могилеве (на Днепре) и в Москве на Всероссийском съезде членов Ассоциации натуралистов (АССНАТ). Съезд проходил в обширных аудиториях Тимирязевской (тогда Петровско-Разумовской) сельскохозяйственной академии. После моего доклада специальным решением съезда мне была предоставлена возможность безраздельно посвятить себя работе над выдвинутой мной гипотезой. В протоколе съезда (от 16. II 1922) записано: «Постановили: констатируя ценное значение положений докладчика, как рабочей гипотезы, съезд признает необходимым оказание т. Кажинскому возможного содействия для осуществления намеченных им исследований по данному вопросу, с предоставлением ему содержания научного сотрудника Ассоциации, а также находит желательным более широкое ознакомление общества и студенчества с идеями доклада путем устройства публичных лекций».
Через три дня после доклада состоялась моя лекция под названием «Человеческая мысль — электричество». Огромная аудитория была переполнена до отказа главным образом шумливой и подвижной студенческой молодежью. На первых скамьях разместились профессора и преподаватели академии. Среди них был и проф. А. В. Леонтович, с которым я познакомился впервые.
На лекции я демонстрировал изображения уже знакомых читателю элементов нервной системы и схем развиваемой мной аналогии их с деталями радиостанций, а также схемы передающей и принимающей биорадиостанция человека (рис. 9).
Рис. 9. Первоначальные схемы передающей I и принимающей II биорадиостанций нервной системы человека.
После моего выступления слово было предоставлено А. В. Леонтовичу. Признаться, в этот момент я испытал чувство острой тревоги, не зная, что скажет этот авторитетный ученый. Он говорил спокойно, внушительно и довольно долго. В заключение он высказал общее мнение по всему моему докладу. Оно было весьма благожелательным. Понемногу чувство тревоги у меня уступило место чувству облегчения и даже радости. В словах проф. А. В. Леонтовича впервые была дана, да еще публично, положительная научная оценка моим предположениям. Когда он смолк, аудитория разразилась шумными аплодисментами, которые я по справедливости относил всецело на долю А. В. Леонтовича. Я подошел к нему, тоже аплодируя, и мы обменялись крепким рукопожатием. Тут же подошел к нам председатель АССНАТа А. П. Модестов и торжественно поздравил меня с успехом. Тем временем нас окружила молодежь. Многие юноши помогали мне собрать со стен схемы и графики.
Значительную часть дороги после лекции мы шли с А. В. Леонтовичем вместе. Я рассказал ему о себе, о своей жизни и работе. Вблизи от его квартиры мы расстались. Прощаясь, он любезно пригласил меня навещать его дома.
Лабораторные опыты
Вскоре после моей лекции при содействии проф. А. В. Леонтовича и А. П. Модестова я получил возможность заниматься в физиологическом кабинете Тимирязевской сельскохозяйственной академии, где стал изучать натурные препараты нервов животных, ознакомился с гистологией большинства интересовавших меня нервных элементов и т. д.
Из физиологии известно, что импульс возбуждения распространяется по двигательному нерву со скоростью очень близкой к 30 м/сек. Эта цифра подтвердилась и в наших опытах (с живой лягушкой). Был проделан и такой опыт: два отдельно отпрепарированных нервных двигательных тракта лягушки вместе с принадлежащей нерву мышцей (лапки) были помещены одновременно один в солевой раствор электролита, обладавшего максимальными электрическими и магнитными свойствами (под действием искусственно создаваемого электромагнитного поля с помощью окружающего электролит соленоида), другой в дистиллированную воду (т. е. в диэлектрик). Полученные при раздражениях нерва слабым электротоком сокращения мышц этих двух препаратов оказались явно отличающимися друг от друга как по силе сокращения мышцы, так и по времени прохождения импульса по нити нерва: в первом случае сила сокращения была относительно большой и скорость прохождения импульса оказалась больше нормы (>30 м/сек), во втором случае и то и другое меньше нормы. Отсюда был сделан важный вывод: порядок и скорость прохождения импульса возбуждения по нерву в заметной степени зависит от электромагнитных свойств окружающей среды. Иначе говоря, окружающее нервную систему животного внешнее электромагнитное поле оказывает свое заметное влияние на работу этой нервной системы.
В одном случае экспериментальной практики в физиологическом кабинете А. В. Леонтовича фотографическая регистрация отклонений нити струнного гальванометра при раздражении нерва индукционными токами (т. е. токами возбуждения нерва) показала, что напряжение собственной электродвижущей силы нерва (которая возникает в нем при импульсе возбуждения) равно или даже несколько больше 0.001 в. Такого напряжения электродвижущей силы нерва вполне достаточно, чтобы фактически низвести к нулю электросопротивление нервной нити при прохождении по ней «тока действия».
Проводя исследования, я окунулся в мир ультрамикроскопических величин и близких к пределу видимости даже через микроскоп с большим увеличением объектов наблюдения. Очень скоро я воочию убедился не только в существовании спиральных извивов нервной нити, представляющих собой искомые «живые» соленоиды с магнитными свойствами. Увидел я и то, что можно приравнять к двум обкладкам конденсатора — варикозные
[5] расширения на некоторых концах периферических ответвлений нерва. (Эти расширения я называл «бляшками»).
В большинстве случаев, я бы сказал, почти всегда, когда речь шла о перицелюлярах (околоклеточных нервных аппаратах), эти «бляшки» были двойными, то есть двумя близко прилегавшими друг к другу пластинками, Присмотревшись через микроскоп к препарату с хорошей окраской метилен-бляу (способ окраски, специально разработанный проф. А. В. Леонтовичем), можно было различить, что к каждой из этих пластинок ведет своя едва видимая нервная ниточка. Это и позволило мне считать «бляшки» обкладками микроконденсатора, подключенного к проводникам двух половинок замкнутого Томсоновского колебательного контура. В некоторых препаратах ниточка нерва ложилась завитками, которые я считал микросоленоидом, соединенным последовательно с микроконденсатором в такой колебательный контур.
Хотя я и испытывал при каждом таком наблюдении чувство огромного восторга, но, к моему огорчению, никогда не видел никаких признаков волнения на лице моего руководителя А. В. Леонтовича. Впечатление было такое, что он не придавал морфологическим особенностям нерва никакого «электрического» значения. Для меня же эти элементы нервов были не чем иным, как воочию обозреваемыми «живыми» соленоидами и конденсаторами — аппаратами самоиндукции и емкости, составлявшими в живой нервной системе давно искомый Томсоновский колебательный контур.
Совершенно по иному посмотрел на это обстоятельство председатель АССНАТа А. П. Модестов, которого однажды (июль 1922 г.) я пригласил микроскопу, чтобы он тоже мог наблюдать эти «бляшки» и туры витков «соленоида» на препаратах нерва. Оторвавшись от окуляра микроскопа, А. Л. Модестов пришел в неистовый восторг и, крепко обнимая меня, провозгласил это «настоящим открытием». Он настоял, чтобы я немедленно засел за написание научного отчета о своих работах и подготовил их результаты к опубликованию. Отчет был представлен мной в августе 1922 г. Перед сдачей в печать рукописи моей будущей книги «Передача мыслей» А. Л. Модестов написал к ней восторженное предисловие, где упомянул даже такое слово, как «открытие».
Воодушевленный этим, я продолжал изучение нервных элементов разных органов человека, поставив перед собой задачу построить прибор для регистрации электромагнитных волн, излучаемых центральной нервной системой при акте мышления.
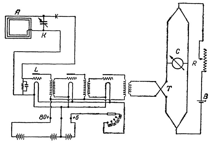
Рис. 10. Первоначальная схема «электромагнитного микроскопа» для приема и регистрирования биоэлектромагнитных волн при акте мышления.
Я разработал принципиальную схему такого прибора (рис. 10). В дальнейшем, желая изучить характеристики необходимых по этой схеме радиоприборов и ламп, я стал работать (с октября 1922 г.) в качестве временного лаборанта в испытательной лаборатории аппаратного завода «Радио» в Москве.
Главную часть схемы составляли струнный гальванометр С высокой чувствительности 10
-10 ампер — одна десятимиллиардная доля ампера. Прибором С ток отмечается только тогда, когда равновесие сопротивлений обоих половин мостика Уитстона нарушено. Вводя в схему сопротивление спая двух проволочек эвакуированного термоэлемента Т и уравновешивая это сопротивление регулируемым реостатом R, можно достичь того, что струна гальванометра С займет нулевое (нейтральное) положение между полюсами магнита прибора. Но стоит сопротивлению спая термоэлемента Т измениться, как равновесие в мостике Уитстона нарушится, и струна гальванометра отклонится от нуля. Эти отклонения струны при помощи светового луча, пропускаемого через окуляр зрительной трубы (после замены ее линз), можно зафиксировать на экране или вращающемся зеркале и таким образом произвести фотографическую или кинематографическую регистрацию колебаний. Предполагалось возможным, помещая а сфере антенной рамки А исследуемый нервный препарат (или голову думающего индивидуума), получить в цепи А-Т колебательные токи, специфичные для излучаемой этим элементом электромагнитной волны. Конденсируясь в обкладках конденсатора К, эти токи изменят потенциал сетки в радиолампе L, что в свою очередь изменит потенциал цилиндра и нити этой лампы. Благодаря этому через проволочный спай термоэлемента Т пройдет изменение тока от батареи В, из-за чего и сопротивление спая в Т потерпит изменение. Допуская, что улавливаемые в А токи будут слишком слабыми, чтобы они могли отразиться на изменениях потенциала в Т, я считал необходимым усилять эти токи добавлением в цепи А-Т еще двух (или более) ламп-усилителей. Таким образом, мой аппарат был бы чем-то вроде «электромагнитного микроскопа» для обнаружения исчезающе слабых электромагнитных волн биологического происхождения.
Помимо изучения нервных элементов с помощью «электромагнитного микроскопа» мне казалось возможным провести с ними исследованная на человеке или животном, причем на животном для начала предпочтительнее, чтобы получить предварительные практические навыки. В начале августа 1922 г. я посоветовался об этом с проф. А. В. Леонтовичем. Он отнесся положительно к такому предложению, указав, что имеется возможность поставить первые опыты над дрессированными животными известного циркового артиста и виднейшего зоопсихолога Владимира Леонидовича Дурова. Руководитель мой добавил при этом, что опыты обещают быть весьма интересными, поскольку В. Л. Дуров успешно осуществляет передачу мысленного внушения своим животным на расстоянии, т. е. сам является (в моем понимании) источником, хорошо передающим мысленные электромагнитные волны.
Дальше события развертывались быстро и благоприятно для меня. Председателъ АССНАТа А.П. Модестов, с которым я беседовал по этому поводу, не только дал согласие на мою работу в лаборатории В. Л. Дурова, но и сам выразил намерение направить к В. Л. Дурову целую делегацию в составе членов президиума АССНАТа. И действительно, 20 августа 1922 г. такая делегация из четырех человек во главе с А. П. Модестовым посетила «Научный уголок» В. Л. Дурова. Был в составе делегации и я. В. Л. Дуров со своими сотрудниками радушно встретил нас. А. Л. Модестов расцеловался с ним и представил каждого члена делегации. В. Л. Дуров согласился взять меня научным сотрудником в свою лабораторию, выразив крайний интерес к теме моих будущих работ на основе его опытов мысленного внушения дрессированным животным. Я тут же написал и подал соответствующее заявление.
Тем временем продолжалась моя работа и в физиологическом кабинете проф. А. В. Леонтовича. Изучая морфологию нервных элементов на препаратах кабинета в 1923 г., я выдвинул новое предположение о том, что наряду с Томсоновским замкнутым контуром в нервной системе (в особенности в «ремаковской») может существовать и открытая колебательная цепь, называемая в радиотехнике открытым (разомкнутым) «симметрическим» вибратором, излучающим так называемую «стоячую волну». В первых работах А. С. Попова применялся именно открытый вибратор в виде антенны, в разомкнутый провод которой включен искровой разрядник и катушка самоиндукции. Впоследствии в эту схему было внесено усовершенствование: искровой разрядник был перемещен из антенны в индуктивно связанную с ней замкнутую колебательную цепь. К числу достоинств такой смешанной системы со «стоячей волной» относятся: возможность излучения более длинных волн (чем излучает один лишь замкнутый контур) и гораздо большая мощность излучения при одной и той же затрате первичной энергии. В дальнейшем, с введением ламп-триодов (у нас типа Раунда, а за границей — Леэ де Фореста) отпала надобность и в искровом разряднике. Постепенно совершенствовались и другие приборы передающей и принимающей радиостанции. Ныне, с переходом на полупроводники, происходит дальнейший прогресс радиотехники. Возможности этого совершенствования необозримы и безграничны.
По-видимому, нечто похожее в исторической последовательности происходило и в нервной системе человека. Отдельные элементы нервов, а также составленные из них нервные цепи, гистологически и морфологически весьма разнообразные и сложные, нельзя рассматривать как порождение случайности. Элементы нервов и нервные цепи, как, впрочем, и другие части живого организма несли и несут приспособительные и защитные функции, т. е. приспособляют организм к воздействиям окружающей среды, а также к воздействию организма на окружающую среду. Они претерпевали за время многих тысячелетий те или иные изменения и совершенствовались. Природа позаботилась и внесла в мир живой материи в виде тончайших нервных структур все то, что привело к величайшему совершенству отправления их жизненные функций. Электромагнитная передача мысленной информации на расстояние и есть одна из жизненных функций нервной системы.
Следовательно, возникает логически оправданная мысль: центральная нервная система человека (и о том числе головной мозг) является вместилищем тончайших приборов биологической радиосвязи, по своему совершенству и экономичности построения намного превосходящие самые совершенные (из числа известных нам на сегодня) приборы технической радиосвязи. Возможно, имеются такие «живые» приборы биологической радиосвязи, которые и до сих пор не известны современной радиотехнике. Отсюда следует, что тщательное и инициативное лабораторное изучение этих «живых» приборов может помочь нам приблизить блестящий расцвет техники радиосвязи, так как поставит ей на службу многие принципиально новые, гораздо более совершенные радиоприборы.
Ряд весьма тонких измерений и сложных расчетов, проделанных совместно с моим руководителем при изучении препаратов нервов, показал, что, например, перицелюляр нервной клетки (лягушки), представляющий часть нервной структуры, которая обладает самоиндукцией и емкостью, может проводить ток действия, электрическую силу которого следует оценить не более, чем в 10
-15 ампер. Обдумывая это обстоятельство, я пришел к выводу, что изучаемый препарат нерва как живой проводник отличается от металлического, кроме всего прочего, еще и тем, что обладает сверхпроводимостью. Мне показалось возможным считать такую структуру в гистологическом отношении примерно равноценной структуре ряда однотипных деталей нервной системы человека. Против приемлемости такой аналогии А. В. Леонтович не возражал. Однако вместе с тем я убедился, что всякая попытка получить в моем «электромагнитном микроскопе» отклонения нити гальванометра при пропускании через упомянутый нервный препарат электротока хотя бы не намного меньшей силы, чем позволяет его разрешающая способность, не приведет к положительным результатам. Что же говорить о силе тока в 10
-15 ампер, которая составляет лишь одну десятитысячную долю разрешающей способности этого гальванометра! Мне стало ясно, что хотя в принципе мой аппарат может стать «микроскопом» нервных электромагнитных колебаний, сопровождающих акт мышления, но современная техника примененных в нем приборов и проводников такова, что придает аппарату слишком большое сопротивление, поглощающее без остатка столь малую силу, которую можно приравнять к нервному току действия. Даже гальванометр Эйнтговена, казавшийся мне особенно высокочувствительным, мог бы зарегистрировать ток только начиная от 10
-10 ампер и выше.
Возник вопрос об изыскании таких приборов и проводников, которые вовсе не имели бы электрического сопротивления, т. е. обладали бы сверхпроводимостью. К сожалению, все мои попытки найти что-либо подходящее успеха не имели. Таково было состояние техники того времени. С согласия А. В. Леонтовича в конце 1923 г. я переключился на исследовательскую работу в зоопсихологической лаборатории В. Л. Дурова.
Глава II
Среди четвероногих и пернатых друзей В. Л. Дурова
Близко соприкасаясь с миром животных в течение всей своей сознательной жизни, знаменитый советский зоопсихолог заслуженный артист цирка Владимир Леонидович Дуров очень любил своих четвероногих и пернатые друзей.
Как известно, Дуров еще в юношестве при совершенно случайных обстоятельствах подметил способность животных понимать мысли человека без слов и других слышимых и видимых сигналов. Это произошло в с. Богородском под Москвой. В помещении одной из заброшенных владельцами дач жил на запоре крупный одичавший пес — ульменский дог. Он никого к себе не подпускал. Невзирая на это, Володя Дуров поспорил со своими сверстниками, что он может войти в помещение, и собака его не тронет. «Вот за дверью щелкнул ключ, и я один в комнате, — пишет В. Л. Дуров в своей книге. [33] — Товарищи снаружи прильнули к стеклам окон и ждали. Услышав звон замка, дог с лаем бросился через все комнаты ко мне навстречу. При виде спокойно стоящего незнакомого человека он замедлил шаг и, оскалив зубы, злобно зарычал. Я сделал легкое движение к нему навстречу, вытянул вперед шею и не спускал глаз с его глаз. Дог медленно приближался ко мне, все сильнее и сильнее рыча, слюна бежала из открытой пасти, глаза налились кровью. Я тоже придвигался к нему тем же темпом. Он остановился, и я остановился. Мы впились друг в друга глазами, началась предугадка; только рычание с захлебыванием нарушали тишину. Но вот дог остановился как бы на стойке, вытянул хвост палкой и, растянувшись немного, смотрел мне яростно в глаза своими небольшими, с красными веками, немигающими, бесцветными глазами. В такой выжидательной позе стояли мы оба друг против друга не шевелясь. Вот дог чуть подвинулся ко мне, медленно переставив свои ноги. Я тоже приблизился к нему, и опять мы оба неподвижно замерли.
Проходят томительные секунды, кажущиеся вечностью. Но вот в глазах моего врага предугадкой заметил я что-то дрогнувшее. Зрачки дога как будто сузились, глаза слились с мордой в одно что-то неопределенное, серое (дог был дымчатого цвета), и затем как будто отделились от серого и поплыли в сторону, вверх. Я делаю едва заметное движение вперед, — глаза удаляются, плывут назад, еще мое движение вперед, — глаза дога на минутку остановились, как бы прилепились опять к своим местам, зубы защелкали. Моя вытянутая вперед голова и морда дога были друг от друга на расстоянии аршина, но при моем чуть заметном движении вперед — глаза пошли назад. Я вперед — глаза назад, я еще больше вперед — дог отступил немного назад. Теперь я уже быстро приближаюсь к нему, он боязливо пятится назад; я за ним — он от меня, я переступил порог другой комнаты, а дог повернулся ко мне задом и бежит от меня. Я смело шагаю за ним, он — от меня, и в последней комнате трусливо, поджав хвост, подполз под сломанный диван. Гром аплодисментов за окнами заставил меня очнуться. С триумфом был я выпущен через дверь моими товарищами наружу. Они шумно выражали свое удивление и восторг. Спор был выигран».
Вспоминая этот случай в разговоре со мной в 1923 г. (когда мы совместно готовили рукопись его книги к печати), В. Л. Дуров подчеркнул, что в момент встречи с одичавшей собакой он был весь во власти единого мощного порыва, мысленного импульса, желания заставить собаку сначала остановиться, а потом и пятиться назад. Но вместе с тем В. Л. Дуров рассказал мне и о том, чего нет в его книге: от собаки к выходу он возвращался пятясь спиной к двери, и когда его товарищи открыли выход, он, теряя сознание, свалился к ним на руки. Испытанное им волевое напряжение было настолько сильным что исчерпало весь запас его энергии.
Позже, работая в цирке, молодой В. Л. Дуров неоднократно наблюдал и у других животных (льва, медведя и др.) ту же способность понимать мысли человек на расстоянии, повиноваться его мысленным приказаниям. Он широко пользовался этим могучим средством при дрессировка животных и укрощении хищников.
В ряде опытов животные намеренно разобщались с экспериментатором, т. е. находились в другом помещении лаборатории на значительном расстоянии от В. Л. Дурова (как индуктора, в нашем понимании, элементов биологической радиосвязи). Иными словами, В. Л. Дуров добился того, что его мысленная передача воспринималась животным, находящимся от него на большом удалении. Он установил и закономерности таких мысленных передач. Благодаря работам В. Л. Дурова как зоопсихолога возникла советская зоопсихология, намного опередившая эту науку за границей.
В зоопсихологической лаборатории В. Л. Дурова за 20 месяцев (по 1.ХII 1921) было проделано 1278 опытов мысленного внушения (собакам), в том числе удачных 696 и неудачных 582. Этот большой запротоколированный материал был статистически обработан сотрудником лаборатории проф. зоологии МГУ Г. А. Кожевниковым и им же лично доставлен на отзыв профессору математики МГУ Л. К. Лахтину. Обработав этот материал, проф. Лахтин написал в своем заключении: «Предположение, что ответы собаки были случайные, так же мало вероятно, как предположение, что нам удалось наудачу вынуть белый шар из урны, в которую на 10000000 шаров положено 16 белых, а остальные черные. Ответы собаки не были делом случая, а зависели от воздействия на нее экспериментаторов».
[6] Опыты над дуровскими собаками показали одну важную закономерность. Для успешной передачи мысленного внушения животному не обязательно, чтобы передачу осуществлял дрессировщик. Это может сделать и другой человек — опытный индуктор. Однако необходимо, чтобы этот человек знал и применял методику передачи, установленную дрессировщиком данного животного.
Однажды (это было 17.ХI 1922 г.) в беседе с В. Л. Дуровым я попросил его рассказать подробнее о методике передачи животному мысленного «приказа» на двигательные действия. Вот что я записал с его слов: «Я один, предположим с собакой Марс, как говорится, с глазу на глаз. Никто и ничто нам не мешает: полная изоляция от внешнего мира. Я смотрю в глаза Марса, или, лучше сказать, в глубину глаз, дальше глаз, глубже глаз. Я произвожу пассы, т. е. легкое поглаживание своими руками по сторонам головы сверху морды и до плеч собаки, чуть чуть касаясь шерсти. Этими действиями я заставляю Марса полузакрыть глаза. Собака вытягивает морду почти вертикально вверх, как бы впадая в транс. Мои пассы выбирают весь остаток воли у собаки, и она в таком состоянии представляет собой как бы часть моего внутреннего „я“. Между моими мыслями и подсознанием Марса уже установилась связь или „психический контакт“. При этом я в своем воображении стараюсь ясно представить объект передачи мысли, ощущения, приказа: предмет или действие (а не воображаю слова, как таковые, их обозначающие). Я смотрю через глаза как бы в мозг собаки и представляю себе, например, не слово „иди“, а двигательное действие, с помощью которого собака должна исполнить мысленное задание. Одновременно я ярко воображаю себенаправление и самый путь, по которому собака должна идти, как бы отпечатываю в своем и в ее мозгу отличительные признаки на этом пути в порядке их расположения по предстоящему пути собаки (это могут быть трещинки, пятно на полу, случайный окурок или другой мелкий предмет и т. д.) и наконец, место, где лежит задуманный предмет, и в особенности самый предмет в его отличительных чертах (по форме, цвету, положению среди других предметов и т. п.).
Только теперь я даю мысленный „приказ“, как бы толчок в мозгу: „иди“ — и отхожу в сторону, открывая этим собаке путь к исполнению. Полуусыпленное сознание собаки, в котором запечатлелась, переданная мной мысль, образ, картина, двигательное действие и т. п., „приказ“, заставляет ее исполнить воспринятое задание беспрекословно (без внутреннего сопротивления), как если бы она исполняла свой самый естественный импульс, полученный из ее собственной центральной неравной системы. А после исполнения собака отряхивается и явно радуется, как бы от сознания успешно выполненного своего намерения».
[7]
В тот же день на заседании научного совета лаборатории был произведен один из наиболее замечательных экспериментов передачи мысленных «приказов» В. Л. Дурова собаке Марс.
Кроме В. Л. Дурова на заседании присутствовали профессора А. В. Леонтович, Г. А. Кожевников, Г. И. Челпанов и зоолог И. А. Лев. На меня была возложена обязанность вести протокольную запись хода опытов. Я постарался увидеть и записать все подробности эксперимента. Как оказалось, опыт, о котором идет речь, явился весьма важным с точки зрения доказательства не только состоявшегося восприятия Марсом переданной ему мысленной информации В. Л. Дурова, но и обстоятельства, не менее замечательного в другом принципиальном отношении. Заключается оно в том, что, восприняв извне пришедшую мысль, ощущение, эмоцию, животное переживает ее как свою собственную и поступает при этом так, как оно поступает под командой нормального своего импульса, посланного его собственным мозгом через элементы его нервной системы в тот или иной исполнительный аппарат его собственного организма.
Дело в том, что многие ставили под сомнение именно эту важную деталь в явлениях биорадиосвязи. Например, на этом же занятии нашей лаборатории проф. Г. А. Кожевников, склонный вообще к скептицизму в вопросах передачи мысленной информации на расстояние, утверждал, что если дрессированная собака что-нибудь и воспринимает при опытах мысленного внушения, то выполняет она полученное задание лишь как артист, исполняющий свою роль в спектакле. При этом все движения собаки как бы подневольны и чужды ей, лишены ее собственных эмоций и переживаний.
Для В. Л. Дурова такое утверждение прозвучало, как чудовищное искажение действительности. Несмотря на поздний час (было далеко за полночь), он тут же предложил проделать опыт и с волнением принялся обсуждать условия его проведения.
Собака Марс посрамляет скептиков
С общего согласия было решено использовать для опыта собаку по кличке Марс. Опыт должен был проходить в непривычных для животного условиях. Сам Дуров предложил Г. А. Кожевникову вместе с ним обойти помещения лаборатории, чтобы подыскать какой-то необычный объект для подноски собакой. И вот оба они вышли из зала лаборатории (где мы остались с собакой Марсом) в просторный вестибюль. Я наблюдал за ними через щель полуоткрытой двери. Постояв с минуту, они обвели взглядом стоявшие вокруг предметы в последовательном порядке: у одной стены вестибюля шкафчик с лежавшей на нем тряпкой, рядом с ним ледник, подзеркальный столик с находившимися на нем многочисленными головными уборами, у другой — высокий круглый телефонный столик. На столике — телефонный аппарат и три книги абонентов разных годов издания и разной величины, одна из которых была толще других, похожих скорее на блокноты. Ни к одному из этих столиков ни Дуров, ни Кожевников близко не подходили и к предметам не притрагивались. Избрав объект будущего задания (телефонную книгу, как потом оказалось), оба они возвратились в зал.
Вот запись хода этого эксперимента, сделанная более подробно в особом акте от 17.ХI 1922 г. за подписью В. Л. Дурова и моей: «По инициативе В. Л. Дурова, проф. Г. А. Кожевников дает В. Л. Дурову задание внушения собаке Марсу следующих действий: выйти из гостиной в переднюю, подойти к столику с телефонным аппаратом, взять в зубы адресную телефонную книгу и принести ее в гостиную. Предложено было проф. Кожевниковым вначале, чтобы дверь в переднюю закрыть и заставить Марса открыть ее, но это предложение было отвергнуто и отставлено. Опыт начался внушением В. Л. Дурова Марсу обычным путем. Дверь в переднюю была открыта. После полуминутной фиксации взглядом В. Л. Дурова Марс устремляется к середине комнаты (т. е. задание не исполнено — Б. К.). В. Л. Дуров усаживает Марса вновь на кресло, держит в руках его морду, полминуты фиксирует и отпускает. Марс направляется к двери, ведущей в переднюю, и хочет ее закрыть (т. е., задание опять не исполнено — Б. К.). В третий раз В. Л. Дуров усаживает Марса на кресло и через полминуты отпускает его вновь. Марс устремляется в переднюю, поднимается на задние лапы у шкафчика, но не найдя ничего на нем, опускается, подходит к подзеркальному столику, опять поднимается на задние лапы, ища чего-то на подзеркальном столике, и хотя там лежали разные предметы, вновь опускается, не взяв ничего, подходит к телефонному столику, поднимается на задние лапы, достает зубами телефонную книгу и приносит ее в гостиную. Как я уже говорил, кроме телефонной книги на том же столике лежали еще алфавитные книжки и стоял телефонный аппарат.
Несмотря на первые две неудавшиеся попытки, опыт следует считать удавшимся блестящим образом. В течение опыта все находились в гостиной. Собака была в передней одна. За ее действиями наблюдал проф. Кожевников через щелку открытой двери. В. Л. Дуров находился в гостиной вне поля зрения собаки».
Позже, в книге «Дрессировка животных» Дуров писал об этом случае: «Попробуем разобраться в этом акте. Предположим, что установившийся сочетательный рефлекс, часто повторяемый (посадка в кресло, фиксация), заставляет собаку соскочить с кресла и желать что-то сделать. Предположим, что я непроизвольным движением дал ей нужное направление. Предугадкой собака догадалась (видя полуоткрытую дверь и будучи возвращенной назад при желании ее закрыть), что надо через нее войти в другую комнату, но что касается дальнейшего поведения Марса, я никаких предположений делать не могу. Здесь начинается загадочная часть. В смежной комнате никого не было. Видеть нас собака не могла. Проф. Кожевников следил в щель полуоткрытой двери и видел, как Марс проходил мимо подзеркальника с лежащими на нем вещами, мимо ледника, другого столика с вещами и наконец видел, как Марс подошел к телефонному столику, взял из трех книг задуманною. Задаю себе вопрос:. может ли в этом случае играть какую-нибудь роль предугадка? Не мог ли Марс догадаться исполнить задание по предыдущим каким-либо аналогичным действиям? Этот опыт с Марсом ведь был произведен в первый раз, когда собаке внушалось войти в другую комнату и выполнить там задание. Книги, лежащие на телефонном столике она могла видеть каждый день, но брать именно их в зубы ей не приходилось никогда. На все эти вопросы я не могу дать ответа. Никак не могу допустить совпадения, т. к. задания не были однородны, разве только установленный рефлекс аппортировать, т. е. брать и приносить, но и это привычное зазубренное действие в некоторых опытах по мысленному заданию видоизменялось».
Такой ответ подтверждает еще одна замечательная подробность этого эксперимента, по моему мнению, имеющая решающее значение. В поисках заданного предмета Марс не просто переходил от одного столика к другому. Эти переходы животное совершило именно в той последовательности, в какой обращал свои взоры на эти столики В. Л. Дуров. Сначала он посмотрел на шкафчик, потом на ледник, затем на подзеркальный столик и лишь после этого — на столик с телефонной книгой. Следовательно, в мозгу экспериментатора зрительная память непроизвольно запечатлела последовательно один за другим внешний вид этих четырех предметов из обстановки вестибюля. В действиях собаки наблюдалась та же последовательность. Значит, при мысленном внушении животному передались от человека в последовательном порядке один за другим следы зрительных ощущений — четырех запечатлевшихся предметов в памяти человека.
Понимать явление зрительной памяти как оживление следов в мозговом конце зрительного анализатора (терминология акад. И. П. Павлова) мы вправе еще и потому, что в опытах В. Л. Дурова наблюдались слишком уж многочисленные доказательства образования подобных следов в мозгу дрессировщика. Эти следы и обнаруживались в сознании В. Л. Дурова при мысленном внушении животным.
Итак, опыт 17.ХI 1922 г. послужил установлению неоспоримого факта, имеющего весьма важное научное значение: у собаки (как у перцепиента) возникло в мозгу точное представление того, что было создано первоначально в мозгу экспериментатора (выступавшего в данном случае как индуктор). Иначе говоря, мысленная информация человека передалась в мозг животного, и совершиться эта передача могла только посредством электромагнитной волны, излученной из центральной нервной системы человека при акте мышления и затем воспринятой центральной нервной системой животного.
Я в роли подопытного
Наблюдаемая мной во всех подробностях картина прохождения опыта с Марсом, связанные с этим горячие дебаты послужили поводом для серьезных раздумий. Мнение В. Л. Дурова о том, что внушенный животному эмоциональный рефлекс вызывает у животного его собственную ассоциацию идей и движений, казалось мне особенно важным для удовлетворительного объяснения «механики» той последовательности ряда движений животного, которая приводит его в конце концов к выполнению мысленного задания экспериментатора. Мне показалось важным испытать на самом себе эту «механику». На другой день после опыта с Марсом (18.ХI 1922), придя в зоопсихологическую лабораторию, я попросил В. Л. Дурова внушить какой-нибудь двигательный рефлекс мне лично. Мы оба сидели за широким столом в зале лаборатории, никого вокруг не было. Произошел такой диалог:
— Владимир Леонидович, вы хорошо умеете передавать мысленное внушение. Заставьте меня мысленно сделать то или иное движение. Интересно, что я при этом буду сознавать или чувствовать. Однако удастся ли это?
— Пустяки, только сидите спокойно! — решительно ответил Дуров, и мы приступили к делу.
Я оставался неподвижным в течение не более двух минут и видел, как мой знаменитый собеседник, не глядя на меня, взял листок бумаги и что-то спешно написал на нем карандашом, который он извлек из кармана своей любимой черной бархатной блузы. Записку он положил на столе надписью вниз, прикрыв ее ладонью, а карандаш водворил на место. Затем Дуров стал смотреть на меня. Ничего особенно я не чувствовал, только, вдруг машинально притронулся пальцами правой руки к коже головы у себя за ухом. Не успел я опустить руку, как В. Л. Дурой протянул мне листок, на котором я с изумлением прочитал: «Почесать за правым ухом». Пораженный случившимся, я спросил:
— Как вы это сделали?!
— Вообразил себе, что у меня за правым ухом сильное раздражение кожи и что надо поднять руку, и почесать это место. Ощущение зуда за ухом я постарался представить себе наиболее резко. Вот и все. А что же вы почувствовали?
— Конечно, никакой передачи я не почувствовал. Просто мне захотелось почесать за ухом.
Дуров торжествовал:
— В том-то и заключается самое замечательное, что вы воспроизвели продуманное мной движение, как свою собственную ассоциацию идей и движений, как приказ из своего собственного мозга, да к тому еще двойного свойства: почувствовали эффект раздражения кожи за ухом, и выполнили движение к уху, именно к правому, как я и задумал.
— Иными словами, Владимир Леонидович, вы осуществили маленькую радиопередачу из своего мозга, а я, выходит, незаметно для своего сознания воспринял эту передачу, — заметил я.
— И вы, и я — живые радиостанции, — шутя сказал В. Л. Дуров.
Так закончился этот маленький, но очень много значивший для моей теории биологической радиосвязи опыт.
Клетка Фарадея
Я уже упоминал о том, что для доказательства электромагнитной сущности явлений передачи мысленной информации в опытах В. Л. Дурова мною было построено и опробовано (в 1922 г.) экранирующее устройство, позволяющее изолировать в электромагнитном отношения экспериментатора от подопытного животного. При этом был использован известный из физики эффект экранирующей клетки Фарадея.
В лабораторной практике часто необходимо защищать то или иное пространство от внешнего электрического поля. Английский физик М. Фарадей первый доказал своими опытами, что для этой цели достаточно окружить со всех сторон защищаемое пространство замкнутой металлической оболочкой, проводящей электричество. Хотя внешнее электрическое поле и наводит заряд на наружной стороне такой оболочки, но пространство внутри нее остается совершенно свободным от линий поля. Причем нет необходимости делать оболочку сплошной. Для этого — достаточно проволочной сетки с небольшими ячейками. В своих опытах Фарадей помещал в клетку животных и, пропуская по ней электрический ток, убеждался, что животные оставались невредимыми. Такую экранирующую клетку с тех пор стали называть клеткой Фарадея, или просто экранирующим устройством.
Сначала я изготовил клетку (в рост человека), у которой пол, потолок, стенки и даже дверца были сделаны из частой металлической сетки, а в некоторых местах- из кровельного железа. Первые же пробные опыты показали правильность моих предположений: когда дверца клетки была закрыта, сидевшему внутри экспериментатору В. Л. Дурову не удавалось передать подопытному животному (собаке Марсу), находившемуся снаружи, никакого мысленного задания. Но стоило открыть дверцу, как Марс а точности исполнял приказы.
Рис. 11. Вторая стадия опыта.
Сетчатая дверца клетки открыта, внушение животному передалось. Собака исполнила мысленное задание человека — принесла задуманный В. Л. Дуровым блокнот.
Этот опыт зафиксирован на фотоснимке, сделанном 22.I 1923 г. (Рис. 11), где В. Л. Дуров сидит в клетке, а Марс по мысленному его заданию принес блокнот. Рядом с клеткой у коммутатора стоит автор этих строк. Коммутатор перекрывает контакты заземленного провода, соединенного с калорифером центрального отопления лаборатории. Это заземляющее устройство было введено ввиду неопределенности вопроса о том, какова может быть длина электромагнитных волн в явлениях передачи мысли и, следовательно, какой величины должны быть ячейки сетчатых стенок такого «изолятора». Предполагалось, что заземление контура этой клетки позволит придать ему потенциал земли и благодаря этому усилит экранирующий эффект клетки. Но в дальнейшем проверка экранирующих свойств нашей камеры с помощью радиоприборов опровергла это предположение. Достаточно было иметь дверцу камеры закрытой, чтобы считать блокирующие свойства камеры обеспеченными. При открытой дверце камера не блокировала электромагнитных волн.
[8]
Поскольку влияние экранирующего устройства в этих опытах оказалось заметным и предполагалось, что камера со сплошными металлическими стенками будет в этом отношении еще эффективнее, чем сетчатая клетка, в конце 1923 г. была построена вторая камера со стенками из сплошных листов кровельного железа.
Опыты с новой камерой еще более укрепили нашу уверенность в том, что мы находимся на правильном пути. Оставалось лишь убедиться в экранирующем действии камеры с помощью радиоприборов. К тому времени в иностранной печати впервые появились сведения [26] о том, что построенная (в США) медная экранирующая камера была испытана с применением радиоприемника, установленного внутри камеры и радиопередатчика — снаружи. Эта проверка показала, что когда дверь камеры плотно закрыта, человек с радиоприемником внутри камеры никакого приема сигналов от радиопередатчика, работавшего снаружи, обнаружить не мог. Это было важное для нас экспериментальное подтверждение возможности того, что и наша камера блокирует электромагнитные волны.
Рис. 12. Цельнометаллическая (третья по счету в лаборатории В. Л. Дурова) экранирующая камера с двойными металлическими стенками: медными (латунными) снаружи и железными внутри.
Возникла необходимость построить медную камеру и для опытов с животными В. Л. Дурова. В конце 1925 г. была изготовлена третья по счету, на этот раз медно-железная камера (рис. 12). Она представляла собой параллелепипед с основанием 950Х910 мм и высотой 1130 мм. Стенки камеры, пол и потолок металлические, сделаны из двойного слоя металла: внутренние стенки из кровельного железа толщиной 1 мм, наружные — из листов латуни той же толщины. В одной из стенок имелась дверь на железных петлях, открывающаяся наружу. Дверь эта тоже двойная: внутри обшита кровельным железом, а снаружи — медными листами. В другой стенке камеры проделано овальное отверстие, закрывающееся металлической заслонкой, управляемой снаружи так, чтобы сидящий внутри камеры экспериментатор не мог заметить, закрыта заслонка или нет.
Экранирующие свойства камеры были проверены (30. XII 1926) сотрудниками Государственного экспериментального электротехнического института в Москве А. В. Астафьевым и А. Г. Аренсбергом и официально зафиксированы актом (в присутствии В. Л. Дурова, проф. Г. А. Кожевникова, проф. А. В. Леонтовича, проф. А. Л. Чижевского при моем участии.
Рис. 13. Вид УКВ-радиопередатчика на длину волны 2–4 м, работавшего снаружи камеры при ее испытании 30.ХII 1926 г. в лаборатории В. Л. Дурова.
Экспериментатор, находясь в камере вместе с коротковолновым радиоприемником, получал сильный прием от генератора таких же волн (рис. 13), находившегося снаружи, только в том случае, когда дверь камеры был открыта. В случае же закрытой двери сигналов (на слух) обнаружено не было. Испытания производились на волнах длиной 2.7, 3.0, 4.0 м. Камера при этом не заземлялась, Таким образом, испытания эти показали, что в заземлении камеры нет необходимости и одновременно послужили убедительным доказательством того, что природа явлений, сопровождающих передачу мысленной информации на расстоянии, такая же (электромагнитная), как и в обыкновенной радиосвязи. Это и дало мне основание называть передачу мысленной информации биологической радиосвязью.
Загадка двух чисел
Вот описание еще одного опыта, поставленного с участием академика В. М. Бехтерева в зоопсихологической лаборатории в 1926 г. Задание состояло в том, что экспериментатор В. Л. Дуров должен передать собаке Марсу мысленный «приказ» пролаять определенное число раз.
В. Л. Дуров находится вместе с другими сотрудниками в зале лаборатории. Проф. А. В. Леонтович уводит собаку в другую комнату, отделенную от зала двумя промежуточными комнатами. Двери между этими комнатами А. В. Леонтович плотно закрывает за собой, чтобы достичь полной звуковой изоляции собаки от экспериментатора.
В. Л. Дуров приступает к опыту. В. М. Бехтерев вручает ему вдвое сложенный листок бумаги, на котором написана одному Бехтереву известная цифра 14. Посмотрев на листок, В. Л. Дуров пожал плечами. Затем достал из кармана блузы карандаш, что-то написал на обороте листка и, спрятав листок и карандаш в карман, приступил к действию. Со сложенными на груди руками он устремляет взгляд перед собой.
Проходит пять минут. В. Л. Дуров в свободной позе садится на стул. Вслед за тем появляется А. В. Леонтович в сопровождении собаки и делает следующее сообщение: «Придя со мной в дальнюю комнату. Марс улегся на полу. Затем вскоре привстал на передние лапы, навострил уши, как бы прислушиваясь, и начал лаять. Пролаяв семь раз. Марс снова разлегся на полу. Я уже думал, что опыт закончен и хотел уходить с ним из комнаты, как вдруг вижу: Марс снова приподнялся на передние лапы и опять пролаял ровно семь раз».
Выслушав это, В. Л. Дуров торопливо достал из кармана блузы листок бумаги и подал его Леонтовичу. Все увидели на одной стороне листа цифру 14, на другой стояли дописанные рукой Дурова знаки: 7+7. Волнуясь, великий укротитель объяснял: «Владимир Михайлович (Бехтерев) дал мне задание внушить Марсу пролаять 14 раз. Но вы ведь знаете, что передавать число лаев больше семи, я сам не рекомендую. Я и решил: в уме разбить заданное число пополам — как бы на два задания, и передал ощущение лая сначала семь раз, а потом, после некоторой паузы, еще семь раз. В таком именно порядке Марс и пролаял».
Все были ошеломлены виденным. Даже присутствовавший при опыте проф. Г. А. Кожевников вынужден был признать, что «получилось в точности так, будто передан был телеграфный код Морзе: семь точек, пауза и еще семь точек».
Без преувеличения, я, что называется, был на седьмом небе. Радовался собственному успеху и сам Дуров, хотя для него случившееся представляло всего лишь эпизод. Приведем один из таких эпизодов.
9 августа 1918 г. во время циркового представления в г. Дуббельне (Латвия) на Дурова напал дрессированный медведь. Разъяренный зверь вцепился зубами в руку дрессировщика и подмял его под себя. Среди зрителей в цирке возникла паника, послышались крики женщин и детей. Вот рассказ самого В. Л. Дурова [33] о том, каким образом он справился с рассвирепевшим животным.
«Медведь встал на задние лапы и медленно пошел на меня. Я впился в его глаза своими глазами и стал отступать, ведя его за собой. Началась игра в предугадку. Я пятился, стремясь за собой вывести медведя в конюшню. Чувствую по глазам медведя его желание оставить меня и уйти в сторону. Но я, напрягая всю свою энергию, продолжал глазами фиксировать через зрачки медведя как бы в его мозг, мысленно приказывал не отрываться от моих глаз и пятился назад. Меня охватило знакомое при внушении чувство: медведь будто уплывал куда-то вверх и только его глаза следовали за мной. Казалось, они то увеличивались, то уменьшались, плывя медленно за мной. Наконец, мы в конюшне. Ощущаю под ногами другую почву, слухом улавливаю тревожный топот лошадей в стойлах. Грозно кричу: „алле!“ (на место), и медведь покорно, поджав уши, опускается на лапы и бросается в свою клетку. Я одним движением закрыл ее, опустив решетку вниз. Наступила реакция: закружилась голова, я чуть не потерял сознание. Тут только я почувствовал боль во всей руке».
Решающие опыты советских ученых
Классическими для теории биологической радиосвязи являются описанные акад. В. М. Бехтеревым [8] шесть опытов над дрессированной собакой Пикки. В четырех опытах индуктором, передающим перцепиенту (животному) задание академика, был В. Л. Дуров, в двух остальных — сам академик, причем о своем мысленном задании он никому (перед опытом) не говорил. Опыты производились в ленинградской квартире В. М. Бехтерева, то есть в обстановке, непривычной для подопытного животного. Участвовали в опытах также врачи, работающие совместно с Бехтеревым — Никонова и Воробьева. На основе результатов этих опытов акад. В. М. Бехтёрев и пришел впервые к убеждению, что в данном случае наблюдалось проявление именно электромагнитной энергии биологического происхождения.
Опуская подробности первых двух опытов, остановимся на описании остальных. Вот что пишет В.М. Бехтерев: «Третий опыт заключается в следующем. Собака должна вскочить на предрояльный круглый стул и ударить лапой в правую сторону клавиатуры рояля. И вот собака Пикки перед Дуровым. Он сосредоточенно смотрит в ее глаза, некоторое время обхватывает ее мордочку ладонями. Проходит несколько секунд, в течение которых Пикки остается неподвижным, но, будучи освобожден, стремительно бросается к роялю, вскакивает на круглый стул, и от удара его лапы на правой стороне клавиатуры раздается трезвон нескольких дискантовых нот.
В четвертом опыте собака должна была, после известной процедуры внушения, вскочить на один из стульев, стоявший у стены комнаты, и затем, поднявшись на стоящий рядом круглый столик, поцарапать лапой большой портрет, висевший на стене над столиком. Казалось бы, что это сложное действие собаке не так легко выполнить. Но Пикки превзошел все наши ожидания. После обычной процедуры (Дуров сосредоточенно смотрит в глаза собаке в течение нескольких секунд) Пикки спрыгнул со своего стула, подбежал к стулу, стоявшему у стены, затем с такой же быстротой вскочил на круглый столик и, поднявшись на задние лапы, достал правой передней конечностью портрет и стал царапать его когтями.
Если принять во внимание, что оба последние опыты были осуществлены по заданию, известному только мне и Дурову, и что я был все время рядом с Дуровым и неотступно следил как за ним, так и за собакой, то нельзя было более сомневаться в способности собаки проделывать какие угодно сложные действия.
Чтобы иметь полную уверенность в этом, я решил сам проделать аналогичный опыт, не говоря никому о том, что я задумаю. Задание же мое состояло в том, чтобы собака вскочила на стоявший неподалеку круглый стул и осталась на нем сидеть. Сосредоточившись на форме круглого стула, я некоторое время смотрю собаке в глаза, после чего она стремглав бросается отмена и начинает бегать вокруг обеденного стола. Опыт не удался и я понял почему: я сосредоточился исключительно на форме круглого стула, упустив из виду, что мое сосредоточение должно начинаться движением собаки к круглому стулу и затем вскакиванием на него. Ввиду этого я, решил повторить опыт, не говоря никому о своей ошибке и поправив лишь себя в вышеуказанном смысле. Я снова усаживаю собаку на стул, обхватываю ее мордочку обеими ладонями, начинаю думать о том, что она должна подбежать к круглому стулу и, вскочив на него, сесть. Затем отпускаю собаку и не успеваю оглянуться, как она уже сидит на круглом стуле. Пикки разгадал мой „приказ“ без малейшего затруднения… К приведенным опытам я не делаю особенных пояснений. Сами по себе эти опыты настолько поразительны, что заслуживают внимания безотносительно к тем или иным комментариям… Условия, в которых проводились опыты, исключают всякое допущение о том, что животное при внушении пользуется какими-либо незамеченными самим экспериментатором знаками. Что же касается последних двух опытов, то они не только рассеивают всякие сомнения на этот счет, но дают основание для допущения возможности передачи мысленного воздействия одного индивида на другого с помощью какого-то вида лучистой энергии… Есть основание полагать, что и здесь мы имеем дело с проявлением электромагнитной энергии, более всего вероятно, с лучами Герца».
Перейдем к описанию опытов над людьми, произведенных врачом-невропатологом Т. В. Гурштейном. В своем докладе на тему «О восприятии всех видов ощущений на расстоянии», прочитанном на заседании Общества психиатров и невропатологов в Москве в апреле 1926 г., Т. В. Гурштейн сообщил, что в 1925 г. им передавались перцепиентке Е. Г. Никольской, находившейся на ст. Фрязево Дзержинской ж. д. (на расстоянии 55 км от Москвы), геометрические фигуры, с поразительной точностью воспроизведенные ею на бумаге. Надо сказать, что методика исследований Т. В. Гурштейна получила одобрение академика В. С. Кулебакина, который в отзыве по этому поводу отметил «громаднейшее научное и практическое значение экспериментов д-ра Гурштейна».
Вот некоторые особенности методики и результаты запротоколированных опытов Т. В. Гурштейна, заимствованные из его неизданной монографии [28]. В опытах, произведенных им в 1936 г. совместно с двумя научными сотрудниками А. Т. Водолазским (именуемым в протоколах сотрудником № 1) и Л. А. Водолазским (сотрудником № 2), была использована экранирующая камера. Индуктором в опытах был Т. В. Гурштейн, а перцепиенткой Е. Г. Никольская. Консультировал по вопросам радиосвязи инженер М. Г. Марк. Программа передачи мысленной информации в этих опытах состояла обычно из небольшого числа отдельных заданий (или как их еще называют, мысленных приказов), главным образом определенных движений и действий рукой, ногой. Отметим, однако, что в серии опытов, например 7 января 1936 г. успешно осуществлена передача мысленного задания на словесную речь, т. е. задания, затрагивающего вторую сигнальную систему человека. Был передан мысленный приказ сказать: «Мне приятно здесь сидеть». В протоколе записан словесный ответ перцепиентки: «Мне приятно сидеть».
Порядок следования мысленных приказов друг за другом заблаговременно разрабатывался индуктором совместно с сотрудником № 1. Точно записывалось время (час и минута), когда индуктор должен передавать каждый «приказ». Экранирующая камера, где размещалась перцепиентка в сопровождении (записывающего ее действия-ответы) сотрудника № 2, стояла в одной комнате, а индуктор вместе с сотрудником № 1 помещался в другой комнате. Часы в руках сотрудников № 1 и № 2 были заранее сверены. Сотрудник № 2 имел у себя только листок с записью хронологии предстоящих мысленных передач без их содержания. Он же по своему усмотрению открывал или закрывал дверь камеры к моменту, записанному в хронологии. Индуктор во время передачи очередного задания не должен был знать, открыта или закрыта дверь камеры.
В трех сериях опытов было передано 15 «приказов», в том числе 9 при открытой двери камеры и 6 — при закрытой. Оказалось, каждый опыт при открытой двери сопровождался точным исполнением «приказа», тогда как при закрытой двери перцепиентка не исполнила ни одного «приказа», т. е., по мнению экспериментаторов, осуществлялось экранирующее действие камеры.
В 1940 г. были обнародованы весьма важные и интересные результаты экспериментальных работ проф. С. Я. Турлыгина [64], изучавшего (с помощью экранирующей камеры) характер электромагнитных радиаций, излучаемых центральной нервной системой человека при опытах мысленного внушения и гипноза. Работы велись в руководимой академиком П. П. Лазаревым лаборатории биофизики Академии наук СССР. Более подробное сообщение об этих работах [65] содержит методику исследований и описание примененного оборудования.
В комнате, изолированной от внешних световых, звуковых и тепловых воздействий, помещалась камера, в одной стенке которой на уровне глаз сидящего на стуле человека было проделано отверстие с горизонтально присоединенным к нему (снаружи) металлическим тубусом. Отверстие тубуса могло быть легко и неслышно для человека перекрыто металлической (или иного материала) диафрагмой. Внутри камеры на стуле лицом к тубусу помещался гипнотизер-индуктор. В качестве такового попеременно выступали Н. А. Орнальдо и А. И. Белоусов. Консультантами были доктор химических наук В. И. Алиева и инженер В. И. Манов. Подопытные перцепиенты-люди располагались вне камеры.
Основываясь на общеизвестном факте потовыделения при воздействии на человека ультракороткими волнами, С. Я. Турлыгин решил использовать это явление в качестве контрольного для установления времени начала и конца периода воздействия индуктора на перцепиента. Для этого успешно была применена остроумно устроенная капсула. Заблаговременно до начала опытов гипнотизер-индуктор тренировался в работе с гипнотиком-перцепиентом на воспитание у последнего (путем мысленного внушения) особого условного рефлекса: падение из сидячего положения навзничь. Вследствие этого у перцепиента вырабатывалось беспрекословное и быстрое исполнение мысленного «приказа» гипнотизера падать навзничь.
Опытами обнаружено, что при открытом отверстии тубуса исполнение «приказа» падать происходило всегда, когда перцепиент находился на прямой линии, составлявшей продолжение геометрической оси горизонтального тубуса. Закрывание отверстия тубуса листком бумаги не нарушало этого эффекта. Но введение металлической диафрагмы поперек тубуса прекращало получение такого эффекта. На пути прямого луча между индуктором и перцепиентом как бы устанавливалось неодолимое для луча препятствие. Выявилась и другая особенность. Оказалась что луч этот мог быть искусственно отражен в сторону, если на его пути у выхода из тубуса ставился под некоторым углом к оси тубуса отражающим экран — «зеркало» в виде пластинки из красной меди, алюминия или эбонита. Отражение луча было обнаружено следующим образом.
Предполагая, что в данном случае действует закон оптического отражения и что угол падения луча из тубуса на зеркало будет равен углу отражения, С. Я. Турлыгин приступил к определению точек, где пройдет отраженный луч. Оказалось, что помещенный на пути отраженного луча перцепиент был таким же хорошим «приемником» луча, как если бы это был прямой луч. Из ряда диаграмм, полученных при исследованиях с помощью диффракционных решеток,
[9] были определены длины волн. Они оказались лежащими в диапазоне 1,8–2,1 мм.
Основываясь на результатах этих экспериментов, С. Я. Турлыгин пришел к важнейшему выводу: чисто оптическая картина действия экранов отражения этого агента (воздействия на перцепиента — Б. К.) от зеркал и диффракционные явления заставляют думать, что этим агентом является электромагнитное излучение, одна из волн которого лежит в области 1,8–2,1 мм. Эти выводы были доложены проф. С. Я. Турлыгиным в 1939 г. на заседании Московского общества испытателей природы. Доклад вызвал весьма большой интерес и оживленную дискуссию, в результате которой большинство выступавших ученых (акад. П. П. Лазарев, проф. В. К. Аркадьев, проф. П. П. Павлов и др.) поддержали точку зрения докладчика об электромагнитной природе исследованного явления. Признавая большую научную ценность этих опытов, акад. П. П. Лазарев рекомендовал докладчику развивать свои исследования, используя в полном объеме столь хорошо показавшее себя оборудование, в том числе, конечно, экранирующую камеру.
Мы видим, что С. Я. Турлыгин исследовал сигналы, отвечающие одному виду внушенных импульсов (падению тела перцепиента, т. е. двигательному импульсу). Развивая эти исследования по линии передачи импульсов зрения, слуха, обоняния и т. д., мы могли бы определить также их параметры электромагнитных волн, а затем приступить к искусственному воспроизведению «сигналов» и этих ощущений. При всем этом подчеркнем, что в опытах С. Я. Турлыгина «луч зрения» индуктора проявил себя физически как узкий пучок прямо направленных электромагнитных излучений из глаз человека.
Радиосвязь у насекомых
Наряду с опытами, проводимыми не посредственно в лаборатории, сотрудники зоопсихологической лаборатория В. Л. Дурова систематически собирали материалы, свидетельствующие о наличии элементов биорадиосвязи также у различных животных, птиц и насекомых. Например, английский ученый Л. Харль (Лондон), наблюдая за поведением некоторых бабочек, обратил внимание, что самка моли может призывать к себе самца иногда с расстояния в несколько километров. Вначале высказывалось предположение, что это происходит в результате возбуждения самкой в пространстве особых акустических колебаний, которые «слышит» самец. Однако эту гипотезу пришлось отвергнуть уже потому, что наблюдения велись в центре шумного города, откуда бабочка вряд ли могла бы звуками призвать к себе самца из далеких болотистых окрестностей. Поэтому Л. Харль нашел более правдоподобным объяснить наблюдаемый факт способностью насекомых своими щупальцами-усиками излучать и улавливать электромагнитные волны. Продолжение опытов обогатило ученого новыми фактами, укрепляющими его в верности сделанного им вывода. По утверждению Л. Харля, ему якобы удалось с помощью радиоприемника «подслушать» тоны, характерные для электромагнитных волн, излучаемых самкой. Вместе с тем он доказал, что самец моли, по-видимому, восприняв эти волны, поднимался в лет, направляясь к самке.
Советский энтомолог И. А. Фабри, изучавший в течение шести лет это явление у одного из видов ночных бабочек, проделал следующий опыт. Летом, с наступлением вечера, на балкон уединенной лесной дачи он выносил самку бабочки (в проволочном садке). Не проходило и 30 минут, как к ней отовсюду начинали слетаться самцы. За три вечера их было поймано 64 экземпляра. Сделав предварительно пометки красками на спинках самцов, их уносили (в коробках) за 6–8 км от дачи и там выпускали на волю. Однако через 40–45 минут их снова обнаруживали около самки. Опыты повторялись неоднократно, но результат был один.
Подозревая, что органом связи у насекомых являются их усики, ученый обрезал нескольким самцам их естественные «антенны» и убедился, что без них они не смогли воспринимать призыва самки и больше не прилетали к ней.
В настоящее время многие советские, а также зарубежные ученые склонны принимать это объяснение, как самое вероятное. За границей получила распространение гипотеза о том, что эпителиальные нервные волоски (волокна) органа обоняния играют роль микроантенн, предположительно указывается длина излучаемых ими волн (от 8 до 14 микрон). Эта гипотеза совпадает с точкой зрения советских ученых. Правда, при более подробном рассмотрении вопроса появляется необходимость еще в одном допущении, а именно: в рецепторе обонятельных ощущений человека, кроме нервных волосков, играющих роль микроантенны излучающего аппарата, имеются волоски микроантенны аппарата «биорадиоприемника» запаховых биорадиационных волн.
Касаясь этого вопроса, проф. Ю. Фролов [73] пишет: «Теперь как будто удается не только выявить физическую природу запахов, но и приблизительно указать их место в инфракрасной и ультрафиолетовой части шкалы электромагнитных колебаний». Подчеркивая физическую природу запахов (в отличие от химической), автор приводит в доказательство следующий опыт. Если посуду с медом расположить в герметически закрытом ящике, в одной стенке которого вставлено оконце со световым фильтром, пропускающим наружу только инфракрасные лучи, то пчелы все же начнут слетаться к этому ящику и собираться на фильтре, как если бы сюда их привлекал запах меда. На самом же деле герметически закрытый ящик не пропускает медового запаха наружу. Следовательно, свойства запаха имеют не химическое, а физическое, т. е. электромагнитное, происхождение. Но если это так, то приходится признать и другое: в нервной системе пчелы есть орган — «биорадиоприемник» запаховых биорадиациоюных волн. Микроантенной этого аппарата также являются усики на голове насекомого.
В 1928 г. в Палестине были опубликованы результаты экспериментов д-ра Р. Реутлера [78], задавшегося целью изучить изменения в автоматических движениях живого, но изолированного органа насекомого (кузнечика), происходящие под воздействием нервной системы приближающегося к нему человека. Особенно показательными оказались изменения движений кишечника и яичника самки кузнечика.
Препарат для опыта изготовляют так. С помощью тонких ножниц быстро отрезают голову и конечности, делают поперечный разрез хитинового слоя с брюшной стороны под грудным щитком, отделяют брюшную нервную цепочку от грудного ганглия. Стенку брюшного щитка разрезают вдоль до конца корпуса насекомого, отгибают ее с каждой стороны, прикалывая булавками к пробковой основе. Внутренние органы брюшка отделяют от головных ганглиев и удаляют, но так, чтобы на месте нетронутыми остались так называемые Мальпигиевы тельца, яичники и весь кишечник. Поверхность среза на месте головы смазывают коллодиумом. Пинцетом извлекают из препарата также брюшную нервную цепочку, отрезая ножницами соединительный участок на ее конце. Полученный препарат (брюшную полость) располагают спинкой вниз горизонтально на дне стеклянной чаши Петри и при помощи пипетки заполняют ее до краев свежеприготовленным физиологическим раствором. Сквозь крышку чаши видно, как внутренности препарата начинают двигаться. Подвижными они продолжают быть в течение 10 часов.
После приготовления препарата люди оставляют лабораторию. Через полчаса возвращается один лишь экспериментатор и, приблизившись к препарату на 0,2 м, производит наблюдения над ним с помощью бинокулярной лупы. В первые моменты заметны медленные ритмические сокращения кишечника, еще более медленные движения яичника и несколько более интенсивные движения Мальпигиевых телец. Однако, в течение уже последующих двух-трех минут эти движения заметно усиливаются. К концу четвертой минуты все внутренности приходят в оживленное движение. Усиление движения продолжается все время, пока экспериментатор находится вблизи от препарата. После повторного ухода его из лаборатории происходит замедление движений до исходной стадии, что отмечено наблюдением при вторичном приходе экспериментатора через восемь минут его отсутствия. Проверенные в 80 случаях наблюдения показали, что повторное ускорение движений достигает прежней картины через 15 минут нового пребывания человека у препарата. Приближение к препарату в это время второго человека еще более усиливает движения в препарате.
В другой серии из 80 опытов отмечено мощное усилие движений внутренностей в препарате, когда приблизившийся к нему экспериментатор усиленно сокращал и расслаблял мускулы своих ног или рук, жевательные мышцы челюстей или же форсированно вдыхал и выдыхал воздух из легких.
В результате исследователь пришел к выводу, что живой организм человека оказывает воздействие на расстоянии на клетки живого изолированного органа насекомых и что таким образом клетки органа являются индикаторами этого воздействия. Не выясненным остался лишь вопрос, вызывается ли эффект воздействия мышечными сокращениями приблизившегося человека или его нервно-психической деятельностью. Экспериментатор склоняется к мнению, что эффект зависит от того и другого фактора, в том числе от волевых импульсов в мозгу человека, сопровождающих сокращения его мускулов.
[10]
Глава III
«Лучи зрения»
Вернемся еще раз к замечательной личности Владимира Леонидовича Дурова. Клоун-трибун, дрессировщик-новатор, зоопсихолог-мыслитель. Его фигура вырастает в моих глазах в образе выдающегося советского ученого — смелого первооткрывателя новых путей человеческого познания. В сущности, ведь это он открыл в 1880 г., а в последующем изучил во всехподробностях удивительную способность животного (собаки, медведя, льва и др.) понимать (по нашей теории, улавливать, воспринимать) мысленные приказы человека без слов и иных видимых или слышимых сигналов.
Сегодня, пользуясь новыми терминами биологической радиосвязи, мы можем сказать, что эта удивительная способность животного есть не что иное, как физиологическая «способность» быть индикатором биоэлектромагнитных волн, излучающихся из мозга человека при акте мышления: мозг животного улавливает, принимает телепатему, передаваемую мозгом человека при акте мышления. Сообразно характеру принятой телепатемы у животного изменяется поведение. Это дает основание утверждать, что данное открытие В. Л. Дурова имеет неоценимое научное значение для биологии, для теории биологической радиосвязи в живой природе.
Нас приводят в восторг работы К. Э. Циолковского первооткрывателя путей в космос, И. В. Мичурина — первооткрывателя путей распознавания внутренних особенностей жизни и «поведения» растений, способов управления их жизнью и «поведением». Вот таким же пионером в распознавании основ поведения животных и был В. Л. Дуров. Созданный им метод эмоциональной дрессировки — это рычаг управления поведением животного в руках человека.
Примечательно, что и в первых своих случайных наблюдениях, и в последующей многолетней экспериментальной работе, изучая поведение подопытного животного при передаче мысленного внушения, В. Л. Дуров решающее значение придавал силе человеческого взора, направленного в глаза животного или «куда-то глубже глаз — в мозг животного». Не раз испытал он силу своего взгляда и убеждался в «странном» воздействии этой силы на животное.
Приведем один из многочисленных примеров, описанных В. Л. Дуровым [33]. Это случилось в Москве 21 февраля 1914 г. Показывая свой зверинец комиссии, состоявшей из нескольких ученых и представителей прессы, среди которых был известный в те времена издатель газет А. А. Суворин, В. Л. Дуров подошел вместе с ними к большой клетке, в которой помещались привезенные из Африки лев Принц и львица Принцесса. Уже три года эти хищники мирно жили друг с другом у В. Л. Дурова. По настойчивой просьбе членов комиссии, в особенности А. А. Суворина, о том, чтобы льву было внушено напасть на львицу (которая в это время спокойно лежала в дальнем углу клетки), В. Л. Дуров, глядя в глаза стоящего перед ним льва, произвел соответствующее мысленное внушение. В своем воображении он ярко представил себе картину, будто львица подкрадывается к воображаемому куску мяса, якобы лежащему у передних лап льва, и ее покрытая желтой шерстью лапа с выпущенными когтями вот-вот прикоснется к мясу.
И вдруг лев взревел, бросился на львицу и укусил ее. Звери моментально слились в один катающийся громадный клубок, клетка шаталась и гудела от ударов их тел. Присутствовавшие в страхе покинули помещение. Ушел с ними В. Л. Дуров.
Возбуждение долго не оставляло льва. Спустя некоторое время В. Л. Дурову доложили, что Принц схватил лапой (через решетку) проходившего мимо служителя и сильно поранил ему руку. Дуров решил вернуться к клетке и попытался успокоить льва.
Вот его рассказ о том, что произошло при этом. «При моем появлении лев ходил беспокойно взад и вперед по клетке, а Принцесса, как только он приближался к ней оскаливала зубы и рычала. Я пробовал успокоить льва интонировкой (ласково произносимыми словами — Б. К.), однако он как бы не замечал меня и продолжал беспокойно ходить… Но вот он все-таки лег в углу клетки. Я подошел и поймал его взгляд. Принц оскалил зубы и отвернулся. Я еще ближе придвинулся к нему и вторично поймал его взгляд. Лев, открыв пасть, вскочил… Как только его глаза встречались с моими, он каждый раз поднимал свои щеки, показывал зубы и фыркал, обдавая меня горячим дыханием. Вот он все дольше и злобнее стал всматриваться в мои глаза. При моем малейшем движении в сторону Принц, вдруг с рычанием бросался к решетке и царапал передними лапами гладкий пол клетки. Теперь стало ясно для меня лев не переносил хладнокровно моего взгляда. Отдохнув от напряжения, я перевел свой взор на Принцессу. Принц еще тревожнее заметался из стороны в сторону. Резкое мое движение и пристальный взгляд моментально заставил Принца броситься к решетке.
Стоя на одном месте, он быстро перебирал передними лапами по полу, как бы бежал ко мне. Глаза его горели зеленым фосфорическим светом. Теперь он уже их не отрывал от моих глаз. Но вот он лег. Пасть открыта, когти выпущены.
И чем дальше, тем он вел себя спокойнее. Перестав бить по полу хвостом. Принц начал щурить глаза, как бы засыпая. Вот он мягко заскулил: „мияу-мияу“, облизнулся и полузакрыл глаза. Я продолжаю, не отрываясь, глядеть на льва, мысленно ласкаю его, пальцами шевелю гриву Принца, чешу у него за ухом, и все это мысленно. Его „мияу“ как бы застряло в горле, глаза крепко закрылись на несколько секунд. Я отошел от клетки. Лев мой лениво, спокойно поднялся с пола и аппетитно потянулся».
С точки зрения основ биологической радиосвязи описанный случай имеет сходство со случаем, произошедшим в 1880 г., когда юный Володя Дуров силой своего взора остановил готовившегося напасть на него одичавшего ульмского дога и заставил его отступить. Идущая из глаз В. Л. Дурова вместе с «лучом зрения» (направленным в глаза и далее глаз — в мозг животного) биологическая радиация, достигнув возбужденного в этот момент нервного центра животного, оказала воздействие на этот центр, послужившее как бы толчком. После этого толчка изменилась роль центра: из возбуждающей она стала тормозящей.
Понять яснее общую картину этого процесса можно, руководствуясь следующей важной психологической закономерностью, установленной выдающимся физиологом нашего времени акад. А. А. Ухтомским [68]: «Физиологическая мысль чрезвычайно обогащается перспективами и проблемами с того момента, когда открывается, что роль нервного центра, с которой он вступает в общую работу его соседей, может существенно изменяться, из возбуждающей может становиться тормозящей для одних и тех же приборов, в зависимости от состояния, переживаемого центром в данный момент. Возбуждение и торможение — это лишь переменные состояния центров в зависимости от условий раздражения, от частоты и силы приходящих к нему импульсов. Но различными степенями возбуждающих и тормозящих влияний центра на органы определяется его роль в организме. Отсюда прямой вывод, что нормальная роль центра в организме есть не неизменно статически постоянное и единственное его качество, но одно из возможных для него состояний. В других состояниях тот же центр может приобрести и существенно другое значение в общей экономии организма… Фактическим подтверждением служила описанная тогда (1911 г. — Б. К.) картина, что в моменты повышенного возбуждения в центральном приборе глотания или дефекации на теплокровном раздражение „психомоторной зоны“ коры дает не обычные реакции в мускулатуре конечности, но усиление действующего в данный момент глотания или дефекации. Главенствующее возбуждение организма в данный момент существенно изменяло роль некоторых центров и исходящих от них импульсов для данного момента».
Эту преобладающую (доминирующую) роль главенствующего возбуждения А. А. Ухтомский назвал «доминантой». Состояние доминанты есть такое взаимодействие группы нервных центров мозга между собой, которое сказывается на поведении животного, делая это поведение более устойчивым, или изменяет это поведение существенным образом, вполне заметным для наблюдающего со стороны. Приведем для пояснения пример. Если во время драки собак попытаться разнять их, оттягивая (за ошейник с цепью) друг от друга, то можно увидеть, что каждая из собак с еще большей силой будет рваться в драку. Это значит, что в момент повышенного возбуждения центра (в мозгу обеих собак) побочное влияние нового раздражителя (оттягивания за ошейник, которому каждая собака в обычных условиях подчиняется) оказывает здесь лишь усиление действующего в данный момент главенствующего возбуждения. Однако совсем другое действие во время драки собак можно получить, если применить более сильный, как бы ошеломляющий, эффект, например внезапно окатить собак холодной водой из ведра — они перестанут драться. Это значит, что новый побочный, более мощный раздражитель (холодная вода) послужил к изменению состояния нервного центра (у дерущихся собак) из возбуждающего в тормозящее: главенствующая роль центра стала теперь тормозящей.
Так и в обоих только что упомянутых случаях (с догом и со львом) биологическая радиация от взора В. Л. Дурова послужила побочным раздражителем — мощным толчком, после которого изменилась роль нервного центра: из возбуждающей она сделалась тормозящей. Не менее существенным является то, что таким образом В. Л. Дуров открыл новый, неизвестный до него фактор, который мы теперь только расшифровываем: феномен биорадиационного воздействия на психику (животного) с расстояния. Феномен этот в данном случае осуществляется через посредство взора глаз человека, фиксирующих глаза животного. Между прочим, этот феномен позволяет нам дать еще одно объяснение обстоятельствам, отмеченным в опытах д-ра Реутлера, когда организм человека оказывал воздействие при приближении к препарату с живым изолированным органом кузнечика; заметно убыстрялись ритмические движения кишечника кузнечика. Поскольку приближавшийся к препарату человек (экспериментатор) устремлял взгляд на него (биорадиационное воздействие), ритм движений кишечника ускорялся.
Весьма многочисленные наблюдения из жизни людей подтверждают кажущиеся многим странными факты, когда человек, случайно устремивший свой взгляд в затылок впереди находящегося человека, вдруг видит, что тот оборачивается и смотрит ему в глаза. Похоже, будто взор первого человека послужил каким-то сигналом — биораздражителем для второго человека. Один из мои корреспондентов, активно интересующийся проблемой передачи мысленной информации, комсомолец В. А. П. из Ленинграда так описывает испытанное на собственном опыте чувство человека, в затылок которого устремляя взор другого человека: «…сижу я однажды в театре перед началом спектакля и чувствую, словно кто-то сверлит мой затылок, чувствую какую-то тяжесть — поворачиваю голову, и мой взгляд встречается со взором товарища, который сидел ряда через четыре позади меня».
Другим, обращающим на себя внимание интересным фактом, но уже из жизни животных, является нередко наблюдаемое в темноте желто-зеленое свечение, исходящее из глаз у кошек и многих хищников. Общеизвестное также, что некоторые хищные звери, змеи и рыбы обладают силой воздействия своего взора, устремленного прямо в глаза близко находящейся жертвы. Под влиянием такого взора хищника жертва цепенеет, теряет власть над своими собственными движениями и становится легкой добычей хищника. Попытку объяснить эти явления с точки зрения биологической радиосвязи и представляет нижеследующая наша рабочая гипотеза (1952 г.).
Как известно, периферическим окончанием нерва в человеческих рецепторных органах зрения, слуха, вкуса, обоняния является эпителиальная клетка. Процесс зрения, например, реализуется в рецепторе при помощи зрительных (нервных) эпителиальных клеток сетчатки (ретины) глаза, которые носят название палочек и колбочек. Над ними расположен тончайший слой пигментных клеток, содержащих зрительный пурпур (родопсин), составляющий поверхность сетчатки, обращенную внутрь. глазного яблока. Пурпур находится и в верхней наружной части каждой палочки. В колбочках же содержится светочувствительное вещество — иодопсин. Сетчатая оболочка глаза состоит из нескольких слоев, содержащих нервные клетки — нейроны. Наружные окончания нейронов первого слоя осуществляют начало восприятия зрительного ощущения. Эти окончания имеют форму заметно удлиненных колбочек. Колбочки сосредоточены преимущественно в центральной части сетчатки, в особенности в так называемом желтом пятне — участке наиболее ясного видения (macula lutea). Он имеет очертания овала с максимальным поперечником 2,9 мм. В центре овала есть углубление (forea centralis), где имеются только колбочки. Число колбочек одного глаза достигает около семи миллионов. Диаметр колбочки 6–7 μ; длина около 55 μ.
В остальных участках, главным образом на периферии сетчатки, преобладают еще более вытянутые в длину тонкие неравные клетки, называемые палочками. Диаметр палочки около 2 μ, длина — около 70 μ. Число палочек одного глаза достигает нескольких десятков миллионов. Всего в сетчатке обоих глаз человека насчитывается около 140 миллионов нервных окончаний.
Удлиненные тельца колбочек и палочек так тесно соприкасаются друг с другом, что существующие между ними промежутки почти неразличимы. Характерной особенностью является попарное стояние палочек, в отличие от колбочек, расположенных в одиночку. Можно допустить, что за пределами желтого пятна сетчатки каждую колбочку окружают парные палочки со всех сторон и что поэтому на периферии сетчатки, где колбочки меньше перемежаются с палочками и где последние численно преобладают, структурное строение сетчатки морфологически отличается от строения центральной части сетчатки.
До сих пор в физиологии зрения нет четко установившегося мнения о том, какие различия существуют между функциями колбочек и палочек, но что эта функции различны между собой, на то указывает как различие в морфологии этих нервных клеток, так и заметная разница в их величине и порядке размещения на сетчатке. Известно, например, что колбочка, расположенная по преимуществу в центральной части сетчатки, светочувствительный аппарат, хорошо воспринимающий цветовые ощущения, в особенности при дневном освещении. Поэтому цветное световое ощущение иначе называют центральным. Палочка же более чувствительна к восприятию в сумеречное и ночное время окрашенных в однотонный серовато-зеленоватый цвет смутно различимых предметов окружающей обстановки. Получаемое в этом случае слабое световое ощущение иначе называют сумеречным или периферическим.
К колбочкам и палочкам, как концевым нервным аппаратам, снизу подходят нервные волоконца, которые передают световое раздражение дальше в зернистый слой более длинных клеток с отростками. Характерно, что одно волокно оказывается связанным с несколькими концевыми аппаратами. В своей сумме эти волокна составляют особый слой еще более длинных нервных образований. На вертикальном разрезе сетчатой оболочки человеческого глаза можно различить десять слоев, из которых десятый слой примыкает к сосудистой оболочке глаза. Проводниковый отдел зрительного анализатора начинается от девятого слоя сетчатки, где расположены ганглиозные клетки. Аксоны этих клеток образуют зрительный нерв, который следует рассматривать не как периферический нерв, а как зрительный тракт. Волокна зрительного тракта, выходящего из глазного яблока, идут через отверстие в черепе к большим полушариям головного мозга, где в наружном коленчатом теле (corpus geniculatum laterale) вступают в синапсическую связь с нейронами зрительного бугра. Наружные коленчатые тела передают зрительное ощущение в коре головного мозга. Отсюда зрительные нейроны третьего яруса направляются в затылочные доли коры мозга. Окончания зрительных путей входят в состав полей зрения затылочных долей коры мозга. Здесь зрительные ощущения анализируются и синтезируются.
Сетчатка глаза функционирует вместе с сосудистой оболочкой, на которой она помещается. Обе вместе они и составляют внутри глаза тот светочувствительный слой, на котором отражаются изображения освещенных предметов. Четкое изображение на сетчатке обеспечивается системой таких частей глаза, как прозрачная роговая оболочка, радужная оболочка (играющая роль раздвижной диафрагмы, как у фотоаппарата) и прозрачный хрусталик. Входящий извне луч света проходит через эту оптическую систему в полость глаза, заполненную прозрачным желеобразным веществом (носящим название стекловидного тела), и попадает на сетчатку в одной узко ограниченной зоне центра сетчатки, где по преимуществу расположены колбочки. Ход луча в этой оптической системе определяется показателем преломления отдельных сред (передняя и задняя поверхность роговицы, хрусталик и стекловидное тело), радиусом кривизны преломляющих поверхностей, а также некоторыми другими оптическими параметрами.
Под воздействием светового луча, падающего на сетчатку, вещество зрительного пурпура различным образом на различных участках этого слоя распадается, давая неокрашенное соединение. Именно такое химическое изменение и является началом возникновения колебательных электрических процессов в сетчатке, точнее в колбочках и палочках. Эти процессы распространяются далее по зрительному нерву и доходят до коры головного мозга.
Всюду электричество!
Впервые электрические процессы в сетчатке глаза были замечены Гольмгреном, а их особенности изучены Эйнтговеном. В настоящее время известно, что внутри глаза у человека и позвоночных животных так называемое дно глаза электроотрицательно по отношению к передней части глаза. Оказалось, что разница потенциалов вносится только сетчаткой. По удалении слоя сетчатки в остальной части глазного яблока разность потенциалов не обнаруживается. Между прочим, это обстоятельство позволяет нам выдвинуть два положения: 1) если биорадиационное излучение из глаза существует, то оно одинаково возможно как из глаза человека, так и из глаза животного; 2) прием этих излучений из другого глаза одинаково возможен как для глаза человека, так и для глаза животного.
Изменение разности электрических потенциалов, наступающее при световом раздражении глаза, экспериментально можно наблюдать во всех отделах зрительного анализатора: в сетчатке, зрительном нервном тракте и в зрительной области коры головного мозга. Характер этих электрических явлений общеизвестен. Действие светового раздражителя на глаз сопровождается определенными биоэлектрическими изменениями в центральном отделе зрительного анализатора — в area striata. При раздражении глаза мерцающим (прерывистым) светом повышение числа электрических колебаний в этой зоне наблюдается (с помощью аппарата, записывающего электроретинограмму) в течение всего периода раздражения глаза. В противовес этому, при непрерывном (сплошном) раздражении глаза световым лучом, повышение числа электрических колебаний в area striata наблюдается только в самом начале раздражения («эффект включения») и вслед за прекращением раздражения («эффект выключения»).
Согласно фотохимической теории зрения, разработанной акад. П. П. Лазаревым, изменение светочувствительности глаза идет параллельно распаду зрительного пурпура. Биохимические и электрофизиологические исследования показывают, что, например, процесс темновой адаптации (приспособление самого глаза к темноте) осуществляется в сетчатке. Однако, до настоящего времени остается неясным, лежит ли в основе адаптации восстановление зрительного пурпура или же это восстановление только сопровождает процесс адаптации.
Произведенное в 1923 г. в Институте биофизики АН СССР под руководством акад. П. П. Лазарева изучение утомляемости органа зрения при слабых яркостях освещения (адаптация глаза) показало, что зрительный центр коры головного мозга является практически неутомляемым и все явления утомления сосредоточиваются в периферии зрительного анализатора; а именно в сетчатке глаза. Неутомляемость зрительного центра, по мнению П. П. Лазарева, связана с другой функцией этого центра — с периодическими реакциями химического свойства, протекающими в зрительном центре. Эти реакции кладут начало образованию электромагнитных колебаний в зрительном анализаторе, т. е. излучению электромагнитных волн в окружающую среду. Однако как это происходит конкретно, не было известно. Вообще, можно сказать, что исследования электрических явлений в зрительном анализаторе, в том числе в глазу человека, все еще не приобрели характера вполне законченных, и, значит, последнее слово о них еще не сказано. В частности, неизведанные просторы открываются перед исследователями, желающими изучить происхождение и ритм колебательных токов в нервных элементах сетчатки глаза, в особенности в колбочках и палочках. Впрочем, надо сказать, что в равной степени это относится и к предстоящим исследованиям по изучению феномена колебательных токов в нервных эпителиальных клетках и других рецепторных органов: слуха, обоняния, вкуса и осязания.
Еще в 1923 г. в своей книге [36], мы выдвинули предположение о том, что чувствительные нервные тельца так называемой «колбы Краузе» могут играть роль антенных рамок, т. е. микроантенн аппаратов, излучающих или принимающих биоэлектромагнитные колебания в органах осязания. Рассматривая эти вопросы подробнее в предыдущем разделе в связи с органом слуха, мы предположили, что волосатые нервные клетки улитки внутреннего уха могут быть приравнены к микроантеннам аппаратов как излучающих наружу свои биоэлектромагнитные волны, так и воспринимающих приходящие к ним извне биоэлектромагнитные волны акустической частоты. Возможно, одни из волосков улитки играют роль приемной микроантенны, другие излучающей.
Распространяя эту аналогию на колбочки и палочки рецепторного органа зрения, мы можем сказать, что они представляют собой микроантенны, из которых одни играют роль аппарата, воспринимающего приходящие к нему извне электромагнитные волны, а другие излучают в процессе зрения свои биоэлектромагнитные волны наружу. Причем принимающими микроантеннами являются колбочки, поскольку именно им свойственна способность «принимать» световые лучи и они по преимуществу расположены в центральной части сетчатки, куда чаще всего падает световой луч. Излучающими же микроантеннами являются, очевидно, палочки, поскольку они расположены в основном на периферии сетчатки, куда световой луч попадает гораздо реже. Таким образом, одно из функциональных различий между колбочками и палочками заключается в различии их «биорадиотехнического» назначения. Излучаемые палочками биоэлектромагнитные волны мы можем назвать «лучами зрения».
Английский физик Ч. Росс, много лет изучавший оптические свойства человеческого глаза, также придерживался мнения, что глаз излучает электромагнитную энергию. Ученый построил в 1925 г. прибор, главной частью которого была тонкая некрученая шелковинка с горизонтально подвешенной на ее нижнем конце тончайшей металлической спиралью. Над спиралью к шелковинке прикреплена легчайшая магнитная стрелка. Назначением магнитной стрелки являлась фиксация положения спирали в свободно подвешенном состоянии. Оказалось, что если устремить пристальный взор во внутрь спирали так, чтобы направление взора совпадало с геометрической осью витков спирали, и после этого начать медленно поворачивать голову до тех пор, пока «луч зрения» становился под некоторым углом к оси спирали, то можно заметить, как спираль начнет поворачиваться на тот же угол. При некоторых опытах угол такого «вынужденного» поворота спирали достигал 60°.
Переходя к рассмотрению структурных особенностей палочек сетчатки, с точки зрения биологической радиосвязи, мы можем полагать, что прямолинейно вытянутая часть тельца палочки представляет собой ультрамикроскопическую трубку из проводящего электроток материала, покрытую слоем диэлектрика. Каждые две пары палочек, хотя и тесно прилегают друг к другу, все же оставляют в середине между этими четырьмя удлиненными тельцами относительно длинный канал, который и можно сравнить с каналом микроволновода. Этот биологический волновод и составляет искомую «живую» микроантенну, придающую острую направленность излучаемым ею электромагнитным волнам «луча зрения». При этом свое первоначальное направление «луч зрения» принимает, идя по прямой линии вдоль геометрической оси волновода. Иначе говоря, луч выходит из волновода перпендикулярно к плоскости того участка сетчатки, где этот волновод находится.
Вполне допустимо принять и вторую версию аналогии палочки с микроантенной, если, например, считать, что одна палочка действует автономно от других, смежных с ней палочек. Будучи покрыта слоем диэлектрика, такая палочка представляет собой диэлектрический стержневой волновод. Электрическое и магнитное поля такого диэлектрика расположены не только внутри стержня, но и вне его. В этом есть свои преимущества: сильно уменьшается затухание волны. Поэтому в радиотехнике умышленно делают стержень волновода предельно тонким — с диаметром меньше 1/3 длины волны. В этом случае ядро палочки можно считать своеобразным молекулярным осциллятором — источником энергии, а членик — стержневым волноводом микроантенны, направляющим «луч зрения» перпендикулярно от внутренней поверхности сетчатки.
Уместным является также предположение, что в излучении миллиметровых и микронных электромагнитных волн сетчатки имеет место общеизвестный эффект Черенкова-Вавилова. Представим себе, что членик является волноводом-диэлектриком с каналом внутри, а ядро — молекулярным осциллятором, испускающим пучки электронов. В результате взаимодействия электронов со стенками волновода и сложения образующихся при этом электромагнитных волн получается относительно мощное и узко направленное излучение микронных (или даже миллимикронных волн) — «лучей зрения».
Рис. 14. Рецепторный орган зрения обладает также функцией излучения биорадиационных «лучей зрения» (рабочая гипотеза);
I — левая часть рисунка в обычном понимании функций глаза — роговица и хрусталик преломляют параллельно идущие в глаз лучи света, направляя их под острым углом в точку а. Благодаря этому на сетчатке получается четко воспринимаемое изображение зрительного объекта в одной узко ограниченной зоне центра сетчатки, где преимущественно расположены колбочки; II — правая часть рисунка соответствует выдвигаемой гипотезе. Из более ярко очерченной (имеющей вид вогнутой ниши) периферийной зоны б-в сетчатки, где преимущественно расположены палочки, перпендикулярно от поверхности «чаши» отходят «лучи зрения» б-г и в-г. В точке а они сходятся как в фокусе. Далее они расходятся, падая на внутреннюю сторону хрусталика. Хрусталик и роговица преломляют их так, что из глаза они выходят в виде пучка параллельно идущих в пространство «лучей зрения».
Резюмируя эти предположения, можно представить себе следующую картину излучения палочками сетчатки биоэлектромагнитных «лучей зрения». Из более широко очерченной плоскости периферийной зоны сетчатки, имеющей вид вогнутой чащи
б-в (рис. 14), где преимущественно расположены палочки, перпендикулярно от поверхности сетчатки отходят «лучи зрения». Собираясь в точке
а как в фокусе этой чаши, лучи далее несколько рассеиваются и падают на внутреннюю сторону хрусталика. Хрусталик, а за ним роговица глаза преломляют эти лучи так, что из глазного яблока они выходят наружу в виде пучка параллельно идущих «лучей зрения». Вследствие этого пучок «лучей зрения» имеет острую направленность и большую дальность действия.
Учитывая чрезвычайно мелкий размер палочек сетчатки как «живых» микроантенн «луча зрения», следует ожидать, что верхняя граница диапазона длины волны «луча зрения» простирается далеко в сторону инфракрасных лучей спектра. Подтвердить это соображение возможно лишь при постановке опытов по методу С. Я. Турлыгина, но в совершенной темноте.
Йоги давно это знали
Однако далеко не всегда человек осознает раздражение от устремленного на него «луча зрения» другого человека. Это может быть результатом слишком слабой силы импульса энергии в «луче» или следствием влияния «посторонних» агентов-раздражителей, отвлекающих внимание человека от того раздражителя, которым является в данном случае устремленный на него взгляд другого человека. Если же поступивший извне едва уловимый сигнал-раздражитель (от постороннего взгляда) подвергся произвольному или непроизвольному анализу-синтезу в сознании, человек испытывает безусловный рефлекс — оглядывается.
Но каким образом «луч зрения» фиксируется или «чувствуется» затылком человека? Нам представляется, что объяснение этому следует искать в факте существования в надбугровой части промежуточного мозга (в углублении между верхними холмиками четверохолмия, недалеко от зрительных центров коры мозга) так называемой «шишковидной железы» эпифиза (glandula pinealis). назначение которого в прошлом не было известно. У человека в возрасте семи лет эпифиз имеет размеры 12Х8Х4 мм. В дальнейшем с возрастом и увеличением размеров головного мозга человека размеры эпифиза не увеличиваются. Предполагалось, что эпифиз имеет функции эндокринной железы. В последнее время это мнение оспаривается. Эпифиз опять остается «загадочным» органом мозга, каким был, в сущности, в течение столетий. Между тем обильное кровоснабжение этого органа, содержание в нем пигмента (красящего вещества) и дольчатость структуры (напоминающая структуру сетчатки) свидетельствуют о том, что он несет какие-то особые функции.
Существует мнение, что эпифиз — рудиментарный остаток третьего глаза. Отметим, что и сейчас еще у некоторых пресмыкающихся Новой Зеландии (гаттерии — spenadon) имеется третий «теменной», вполне зрячий глаз. Притронувшись пальцами руки у, себя к затылку, мы можем нащупать у основания черепа костный выступ и над ним впадину, напоминающую по форме боковой выступ и впадину над каждым глазом. Возникает вопрос, не сохранилась ли и по сей день «зрительная» способность нервных клеток эпифиза и тех коротких трактов, которые ведут от него к затылочным долям мозга, где расположены зрительные центры?
Ответ на этот вопрос дают исследования Марга, Гамасаки и Жиоли (США), доложенные в 1959 г. на XXI Международном конгрессе физиологов в Буэнос-Айресе (Аргентина). Впервые в науке эти авторы изучали электрофизиологические реакции эпифиза как заднего (третьего) оптического нервного тракта на световые и электрические раздражения. Эти исследования показали, что световое воздействие на рудиментарную сетчатку эпифиза, находящуюся на внешнем конце третьего оптического нерва, или хиазмы (авторы называют этот третий оптический нерв «дополнительным»), вызывает некоторый рефлекторный ответ (очевидно, типа фосфена — Б. К.) ядра этого нерва. Электрическое раздражение сетчатки эпифиза давало такой же ответ, как и световое воздействие. Между тем электрическое раздражение самого ядра не давало ответа в оптическом нерве. Отсюда сделан вывод, что ядро несет функции только центростремительные (но не центробежные). Возможно, что этим третий оптический нервный тракт структурно отличается от двух оптических нервных трактов наших глаз, где имеются тракты и центростремительные, и центробежные. Выявилось также, что между хиазмой (т. е. третьим оптическим нервом) и ядром есть синапс.
Сопоставляя результаты этих исследований с часто подмечаемыми в жизни фактами, когда один человек оглядывается назад под воздействием взгляда другого, мы считаем, что эпифиз или шишковидная железа является одним из органов биологической радиосвязи у человека и у позвоночных животных. Впрочем, этот вывод в отношении функций эпифиза у человека не является новым, об этом знали, например, индийские йоги много сотен лет назад.
В книге индийского автора Рамачарака «Основы миросозерцания индийских йогов» (СПб., 1907) об этом говорится так: «…что касается телепатического физического органа, посредством которого мозг получает колебания или волны мысли, исходящие из умов других людей, то этим органом служит находящееся вблизи центра черепа, почти прямо над верхушкой позвоночного столба, в мозгу, небольшое тело или железа красновато-серого цвета, конусообразной формы, прикрепленное к основанию третьего мозгового желудочка, впереди мозжечка. Железа состоит из нервного вещества, заключающего в себе тельца, похожие на нервные клетки и содержащие небольшие скопления известковых частиц, иногда называемых „мозговым телом“. Эта железа известна западной науке под названием „шишковидной“ железы, что соответствует ее форме, похожей на еловую шишку. Западные ученые считали все время, что функции этого органа не исследованы. Некоторые из анатомов, однако, отмечают тот факт, что этот орган бывает большей величины у детей, нежели у взрослых, и более развитым у взрослых женщин, чем у мужчин, что, в сущности, очень знаменательно. Йоги знали уже много столетий тому назад, что эта шишковидная железа… является органом телепатического общения». Итак, можно думать, что сохранилась в законсервированном состоянии «зрительная» способность эпифиза как третьего глаза. Если бы такое предположение оправдалось, оно позволило бы надеяться в будущем на максимальное развитие и использование «зрительной способности» эпифиза. Это могло бы пригодиться для тех нередких случаев, когда абсолютно слепому человеку с необратимыми изменениями обоих рецепторов зрения можно было бы возвратить способность видеть, например, при помощи теоретически мыслимого электронного зрительного протеза, воздействующего на нервные элементы эпифиза.
Такое наше предположение — не фантазия. В 1957 г. немецкий ученый А. Фогт [79] опубликовал работу «Медицинская кибернетика», в которой утверждал, что недалеко то время, когда наука создаст «мозговые и зрительные протезы». Нечто подобное было осуществлено в США в 1958–1959 гг. в одной из лабораторий поликлиники г. Лос-Анжелес (Калифорния). Правда, это было осуществлено не путем индуктивного воздействия электронного протеза на нервные элементы эпифиза, а непосредственным присоединением электродов протеза к зоне зрительного центра мозга. По сообщению ученого Баттона [15], слепой пациент стал «видеть» вспышки света, говорил, что видит свет электролампы, определял расположение окна в комнате по падающему из него дневному свету, различал некоторые другие «световые изображения» и т. д. Вот некоторые технические подробности этих экспериментов.
В тыльной части черепа слепому просверливали (под наркозом) отверстия, через которые к коре головного мозга подводились изолированные проводники с нержавеющими электродами диаметром 0,08 мм. (Поскольку в зрительных центрах нет нервных окончаний чувствительного тракта, пациент не испытывал боли). К двум электродам протеза подводилось напряжение от генератора прямоугольных импульсов. В протезе имелся трансформатор, к первичной обмотке которого подключалась через управляемый электромагнитный прерыватель малоамперная электрическая батарея на 67,5 в.
Исследования показали, что при напряжении между электродами в 25 в, силе тока 620 мка с частотой 70 Гц пациент «видел» вспышки света. Экспериментаторы полагают, что при этих параметрах подаваемого к электродам тока в коре головного мозга протекают процессы, аналогичные тем, которые возникают при воздействии вспышек света электролампы на нормальные зрительные рецепторы человека. В последующем в схему генератора был включен фотоэлемент. При его освещении в цепи электродов появлялся ток, соответствующий «видению» вспышек света. Пациент с фотоэлементом в руках отмечал горение электролампы (мощностью 40 Вт) и определял окно в комнате по дневному свету, падающему на фотоэлемент. Далее были использованы две пары электродов при одном генераторе с фотоэлементом. При этом пациент мог различать некоторые более сложные световые изображения.
К числу доказательств электромагнитной природы «луча зрения» можно отнести примеры, наблюдающиеся и мире хищных животных. Например, обитающая в пустынях Азии ядовитая змея эфа. прежде чем схватить свою жертву (тушканчика, кролика), парализует ее взглядом. Точно так охотится на мальков хищная рыба астроскопус, живущая в водах Атлантического океана. Большую часть суток она проводит лежа на дне (брюхом вниз). Ее пасть и глаза расположены на спине. Мышцы глаз рыбы представляют собой систему электрических батареек. Когда в поле зрения астроскопуса появляется малек, глаза хищника пристально следят за его продвижением. И вот вдруг тело малька, вздрогнув, оцепеневает и в следующий момент как бы втягивается в открытую пасть рыбы.
Какие же силы парализуют жертву? Оказывается, как только в поле зрения этой хищной рыбы появляется изображение проплывающего над ней малька, из ее глаз излучается электрический импульс, достигающий нервной системы жертвы, вследствие чего она и приходит в оцепенение, делаясь легкой добычей хищника. Излучение из глаз происходит чисто рефлекторно как реакция на зрительное ощущение, полученное от изображения малька на сетчатке глаза.
Вот еще один пример. В болотистых местах рек Южной Америки среди густых тростниковых зарослей водится водяная свинья капибара — довольно крупное животное. Капибара питается травой и корешками растений, легко подвижна на суше, превосходно плавает в воде и под водой. Местные охотники не раз наблюдали, каким «странным» способом нападает на капибару огромная змея анаконда. Внезапно появившись перед калибарой, анаконда высоко поднимает голову и пристально смотрит в глаза своей оцепеневшей жертвы. Затем змея совершает молниеносный бросок на капибару, также молниеносно обвивает ее кольцами своего могучего тела, душит и мнет, переламывая ей кости, а потом заглатывает ее начинал с головы.
В. Л. Дуров на опыте доказал, что и под пристальным взглядом человека, устремленным в глаза капибары, это животное впадает в состояние столбняка. Если же отвести взгляд, то животное сразу же «приходит в себя». То же самое происходит, если человек смотрит чуть ниже или выше глаз животного. Следовательно, в данном случае, как и в опытах С. Я. Турлыгина, «луч зрения» представлял собой узкий пучок прямо направленных биорадиационных излучений глаза.
Итак, можно считать, что пристальный взгляд глаз вместе с «лучами зрения» несет максимальную энергию излучения из палочек сетчатки, как из микроантенн своеобразного радиационного аппарата, заложенного в зрительных долях мозговой коры. Происходит затрата энергии нейронных мозговых клеток зрительной области коры мозга. При этом «впечатляющая» сила взгляда от первого человека, попавшая на сетчатку глаз второго человека (или животного) и далее в центры мозга, максимальна. При незначительном смещении взгляда в сторону от глаз второго человека (или животного) сила взгляда уже не может произвести «впечатления» на его центры. Если же первый человек закроет глаза, очевидно, никакие «лучи зрения» не излучаются вообще и никакая энергия из палочек сетчатки его глаз не расходуется.
Вовсе не обязательно, чтобы «впечатляющая» сила и продолжительность биорадиационного воздействия «луча зрения» была какой-то особенно большой и длительной. Из техники кинематографии известно, что для того, чтобы человеческий глаз воспринял тот или иной кадр фильма, минимальная длительность времени его экспозиции (показа) не должна быть менее 1/20 секунды. Более стремительная смена кадров «смазывает» кинокартину — глаз не видит на экране никаких кадров. Однако сейчас доказано, что если между кадрами на кинопленке вставить один отличающийся от остальных добавочный кадр, на котором написаны, например, только два-три слова, легкодоступные пониманию, то хотя мы не увидим их на экране (не сможем прочитать, поскольку они промелькнули очень быстро), в зрительном центре нашего мозга они все же оставят след — впоследствии эти слова нам припоминаются: они «всплывают» в нашем сознании (точнее в подсознании) либо в связи с воспоминанием о виденном фильме, либо независимо от этого. Мало того, слова эти формируют наши мысли и желания, т. е. оказывают воздействие на сознание человека.
Кое-что об эмоциях
Каким образом может быть объяснен этот феномен? Будем смотреть на медленно (или быстро, это все равно) движущуюся перед глазами белую ленту, по всей длине которой начерчена черная прямая линия. Вскоре наши глаза привыкают к однообразию кинематографической «динамики» этого изображения и даже устают следить за продвижением ленты и линии на ней. Но если на линии вдруг окажется какая-нибудь более заметная зазубринка (или поперечная черточка), ее появление наши глаза тотчас же легко отметят в подсознании. Рассматривая аналогичные явления по другим отмечаемым подсознательной сферой мозга ощущениям, например от «мимолетных» сигналов звука ультравысокой частоты (свисток Гальтона. см. раздел «Орган слуха»), мы приходим к выводу, что условный рефлекс, т. е. реакция организма на эти ощущения, проявляется и тогда, когда уловленное мозгом действие такого «мимолетного» сигнала недоступно анализу и синтезу сознания.
Однако приведенные факты не только подтверждают биорадиационный эффект действия «луча зрения». Они позволяют развить этот вывод в сторону более тонкого понимания столь замечательного феномена. Во-первых, действие «мимолетного» словесного сигнала показывает, что здесь мы имеем дело и со второй сигнальной системой. К тому же проделанный в 1938 г. опыт Т. В. Гурштейна, когда перцепиентка Е. Г. Никольская исполнила его мысленное внушение: произнести слова «мне приятно здесь сидеть», — подтверждает возможность включения второй сигнальной системы в сферу биорадиационной связи. Во-вторых, вспомним опыт В. Л. Дурова со львом Принцем. Сначала лев исполнил мысленный «приказ» дрессировщика: напасть на львицу; здесь агентом воздействия (побочным раздражителем) от взгляда человека послужил импульс, изменивший спокойное (т. е. тормозящее) состояние нервного центра в мозгу льва на возбуждающее: лев напал на львицу. Затем последовал другой мысленный «приказ» дрессировщика льву: успокоиться; в данном случае побочным раздражителем у льва от взгляда человека послужил импульс, изменивший раздраженное (т. е. возбуждающее) состояние нервного центра у льва на тормозящее: лев успокоился. Не говорит ли это о том, что биорадиационное действие «луча зрения» в обоих случаях содержало некую эмоциональную «окраску»: в одном случае это была эмоция возбуждения, в другом — эмоция успокоения. Сравнивая эти оба случая с фактами тормозящего воздействия «луча зрения» у хищников (при нападении на обезволенную этим «лучом зрения» жертву), мы видим поразительное отличие. Человек, благодаря высшей ступени своего разума, сознания, умеет «окрашивать» «луч зрения»эмоцией, т. е. действует избирательно, сознательно подчиняя вызываемое им у животного действие своему (человеческому) акту мышления. Иными словами, мы видим, что человек в одном случае организует одно поведение животного, в другом — другое. Животное не может так поступать. Нападающий на жертву хищник не может действовать избирательно, это лишь инстинктивно (инстинкт поддержания жизни питанием). Здесь проявляется свойственная животному миру низшая стадия сознания.
Выше уже приводились выводы акад. П. П. Лазарева о том, что неутомляемость зрительного центра связана с другой функцией этого центра, а именно с протекающими в нем периодическими реакциями химического свойства. Эти реакции кладут начало образованию электромагнитных колебаний в зрительном анализаторе, или излучению наружу электромагнитных волн (т. е. «лучей зрения» по нашей теории — Б. К.). Иными словами, здесь действует закон: химическое через электрическое и электрическое через химическое. Этими словами мы хотели бы лишний раз подчеркнуть органическую связь процессов химического свойства в мозгу человека с биоэлектромагнитными процессами.
Для нашей темы не менее важное значение имеют выводы и из других исследований. Известно, например, что введенные в организм человека алкалоиды из сока растения мескалины в Мексике способствуют возникновению в сознании у этого человека внушенных галлюцинаций и облегчают у него процесс «приема» мысленной информации, переданной другим человеком на расстоянии. Врачи-токсикологи, изучая действие сока мескалины в Мексике, отметили, что он приводит мексиканских индейцев (пристрастившихся к приему этого сока целой группой участников, специально собирающихся для этой цели в обрядовой обстановке) в состояние необычайной связанности движений отдельных органов тела и заметной легкости восприятия (всеми участниками группы) мысли, переданной одним из членов группы, считающимся у них вождем. Такое связанное (подавленное) состояние двигательных импульсов врачи назвали термином «эмпатия» и установили, что «эмпатичный» индивид показывает результаты приема невысказанной вслух мысли гораздо лучше, чем человек в нормальном состоянии. Например, д. — р Осмонд [80] по этому поводу придерживается следующего мнения: «Насколько я могу судить, вызванное этим соком состояние можно объяснить тем, что мозг тогда имеет некоторое нарушение функций (при подавленности сознания) и поэтому реагирует на прием посторонней мысли более чутко и более полно, чем мозг с нормальными функциями». Осмонд считает, что поскольку химизм вещества сока мескалины изменяет чувствительность к восприятию переданной мысленной информации на расстоянии, этот феномен (передачу мыслей) и следует отнести к разряду материальных явлений.
Однако важно здесь и другое, неотмеченное упомянутыми исследователями обстоятельство, для пояснения которого приходится сделать небольшое отступление. Мы уже говорили о том, что парализующее воздействие биорадиационной волны «луча зрения» на двигательный центр у жертвы хищника объясняется как раздражение, изменяющее главенствующую роль нервного центра мозга жертвы: из возбуждающей моторные движения собственного организма, она (роль) сделалась тормозящей.
Следовательно, наряду с вызванными этим «лучом зрения» биоэлектромагнитными процессами в мозгу жертвы, очевидно, произошли и химические процессы (объясняемые привлеченными выше выводами из работ П. П. Лазарева). Но вместе с тем мы можем дополнить и несколько исправить рассуждения д-ра Осмонда новым веским соображением: очевидно, химические вещества сока мескалины послужили тем раздражителем, который изменил главенствующую роль нервного центра — из возбуждающей в тормозящую. Между состоянием «эмпатии» человека и состоянием подавленности движений жертвы хищника можно поставить знак равенства. Однако ошибочным следует считать мнение д-ра Осмонда, будто при «эмпатии» происходят «некоторые нарушения нормальных функций мозга». На самом деле функции мозга остаются нормальными, только изменяется главенствующая роль действующего нервного центра в мозгу; из возбуждающей она становится тормозящей — это и есть более правильное определение состояния «эмпатии». К сказанному следует еще прибавить, что материальный характер феномена передачи мысленной информации группе «эмпатических» людей ничем иным нельзя объяснить, как только действием биорадиационной волны, излучающейся из центральной нервной системы вожака в процессе мышления, происходящем в его мозгу.
Но и это еще не все. Проф. А. В. Леонтович учит [45), что во многих случаях возбуждения и торможения импульсов происходит так называемая ассимиляция и диссимиляция химических компонентов в соответствующих органах нервной системы. Под этим надо понимать следующее: в состав проводящей импульс ткани нервов входят также вещества, способные к обратным реакциям. Такие реакции нередко сопровождаются электрическим процессом диссоциации (разложения), идущим в сторону освобождения отрицательных ионов (диссимиляция), или в сторону освобождения положительных ионов (ассимиляция). Поэтому можно принять, что при состоянии «эмпатии» мозга, под действием пришедших извне биорадиационных излучений (телепатемы из мозга вожака) происходит процесс ассимиляции, приводящий не только к подавлению двигательных импульсов у «эмпатического» индивида, но и к облегчению дальнейшего восприятия им тех же излучений.
Нам представляется, что феноменальная способность человека мысленно на расстоянии воздействовать на других находится все еще в зачаточном состоянии. Не правы те, кто считает эту способность мозга отживающей, вырождающейся и т. п. Наоборот, она представляет собой начало, зародыш новой, более высокой ступени развития человеческого сознания на новой, высшей основе, на основе биологической радиосвязи.
Подтверждает эту гипотезу простой закон природы: чем больше человек станет упражнять в себе эту биологическую способность, тем большее развитие она получит и тем могущественнее будет власть человека над природой.
Глава IV
Орган слуха — анализатор биоэлектромагнитных волн акустической частоты
Попытаемся объяснить «механизм» восприятия сознанием человека вещественного звука («серебристого звона») на большом расстоянии от источника звука.
Как известно, серое вещество мозга, т. е. скопление ганглиозных клеток, лежит у самой поверхности головного мозга и образует его кору. Средние части мозга состоят из белого вещества. В нижних частях полушарий мозга, внутри, с каждой стороны, лежат несколько внутренних скоплений серого вещества — большие ганглии головного мозга. Они состоят из нейронов ассоциационного типа (ассоциация — сочетание, сообщество). Кора головного мозга состоит из многих рядов (5–8) ганглиозных клеток, причем в каждом таком ряду имеется обычно по несколько ярусов однородных клеток. Физиологи считают [35], что в коре головного мозга имеется в среднем 14 миллиардов нервных (ганглиозных) клеток.
Функции полушарий головного мозга складываются также из деятельности частей, составляющих две трактовые системы: двигательную и чувствительную, и из работы центровых и ассоциационных нейронов, причем отмечается большое преобладание ассоциационных над центровыми. Это последнее обстоятельство делает полушария головного мозга главным центральным органом высшей нервной деятельности человека, поскольку ассоциационные нейроны и образуют высшие центры психической деятельности человека. А. В. Леонтович [45] указывает: «Как всякое движение, так и чувствительность всякого участка живого тела имеют свой сознательный центр в корке мозга: это выражают обыкновенно так, что в мозгу имеются „проекционные волокна“, благодаря которым все участки нашего тела с большей или меньшей точностью и совершенством „спроецированы“ на корку мозга. Благодаря этому, например, помимо действительной ноги, в мозгу удивительным образом существует своя, если можно так выразиться, „мозговая“ нога, нами собственно непосредственно и сознаваемая
способом, до сих пор неподдающимся сколько-нибудь удовлетворительному объяснению» (явление наблюдалось у лиц с ампутированной ногой (или рукой); после удаления ноги может пройти несколько лет, однако оперированный не перестает жаловаться на боль, например, в большом пальце отрезанной ноги). Точно также спроецировано в коре головного мозга и движение (или может быть лишь представление о движении) той или иной части тела. Сообразно этому различают психо-моторные и психо-сенсорные центры мозга и идущие от них пути. Раздражение первых передается трактовым моторным путам, возбуждение вторых происходит от раздражения трактовых чувствительных путей спинного мозга. Существование проекционной системы головного мозга обусловливает так называемую локализацию (размещение) центров чувствования в головном мозгу. Схема размещения этих центров показана на рис. 15.
Рис. 15. Схема расположения в головном мозгу человека центров чувствования отдельных органов и членов тела.
По определению акад. И.П. Павлова, рефлекс, «рефлекс есть непременная закономерная реакция организма на внешний агент, которая осуществляется при помощи определенного отдела нервной системы». Для возникновения рефлекса необходимо внешнее раздражение со стороны среды, окружающей организм. Начальная фаза действия этого раздражения заключается в превращении внешней энергии в нервный процесс. Превращение это производится рецептором,
[11] в данном случае волосатой клеткой слухового нерва в улитке внутреннего уха. От рецептора этот процесс распространяется (по центростремительной нервной нити) в мозговой конец анализатора. Следовательно, «слуховой» рефлекс невозможен без анализатора. В нормальных условиях восприятия звука анализатор составляет исходную, среднюю и концевую части всего слухового нервного пути, или слуховой рефлекторной дуги.
И. П. Павлов представляет нервный путь или рефлекторную дугу в виде сцепления трех аппаратов: 1) анализатора, 2) соединительного или замыкательного прибора; 3) исполнительного или замыкательного прибора. Он пришел к выводу, что «большие полушария представляют главнейшим образом головной конец анализатора. Следовательно, и все большие полушария заняты воспринимающими центрами, т. е. мозговыми концами анализаторов».
[12]
Слуховой анализатор состоит из рецептора, т. е. волосатой клетки в улитке внутреннего уха, слухового нерва и тех мозговых клеток в больших полушариях, в которых заканчивается слуховой нерв. Слух есть деятельность всего слухового анализатора, причем высший анализ слухового ощущения осуществляется соответствующей ганглиозной клеткой коры головного мозга как мозговым концом анализатора. И. П. Павлов показал, что мозговой конец анализатора сам по себе представляет сложный механизм. Он состоит из ядра собственно мозгового конца слухового анализатора как основного воспринимающего звуковое раздражение нервного элемента и ряда других рассеянных в коре мозга элементов данного анализатора.
И. П. Павлов доказал, что анализаторы являются необходимыми органами приспособления организма человека к окружающей среде. Единство организма с внешней средой и его зависимость от внешнего мира выступает в форме рефлекса. Следовательно, надо понимать, что непременной и закономерной реакцией на полученный моим мозгом в 1919 г. звуковой раздражитель в виде пришедшей от мозга моего умирающего друга биоэлектромагнитной волны (акустической частоты) явился непременно и закономерно возникший у меня в этот момент рефлекс: я поднялся на локте и сделал ряд движений в поисках источника звука. И наоборот, этот рефлекс явился результатом восприятия моей нервной системой пришедшей извне в мой мозг электромагнитной волны биологического происхождения.
Не противоречат ли мои воззрения гениальному учению И. П. Павлова о высшей нервной деятельности? Мне кажется, нет. Прежде всего приведем некоторые взгляды И. П. Павлова на внушение вообще. «Внушение есть наиболее упрощенный типичнейший условный рефлекс человека… Возможно, что мы когда-нибудь научимся делать внушение и животным во время гипнотического состояния».
[13]
Павловское учение не утверждает, что нет или не может быть биорадиационных излучений из центральной нервной системы, но и не доказывает наличие их. Как известно, сам И. П. Павлов не занимался вопросами электрофизиологии нервов. Его интересовали только вопросы чистой физиологии. В статье, посвященной памяти своего сотрудника А. В. Самойлова, И. П. Павлов пишет: «Я был и остаюсь чистым физиологом, т. е. исследователем, изучающим функции отдельных органов, условия деятельности этих органов и синтезирование работы органов в общую механизацию того или другого отдела организма или целого организма, и мало интересуюсь последними глубокими основаниями функционирования органа, его ткани, для чего уже требуется преимущественно химический или физический анализ».
Как-то при посещении лаборатории И. П. Павлова (в 1925 г.) проф. А. В. Леонтович рассказал ему об опытах мысленного внушения животным В. Л. Дурова и о результатах экспериментирования через экранирующую камеру Б. Б. Кажинского. Но И. П. Павлов принципиально отказался обсуждать влияние эмоциональной «окраски» получаемых В. Л. Дуровым реакций животного. Вместе с тем известно, что И. П. Павлов положительно относился к работам своего ученика В. Ю. Чаговца по электрофизиологии нервов, предоставил ему полную возможность вести электрофизиологические исследования в руководимой им (И. П. Павловым) лаборатории. Несомненно, знал И. П. Павлов и о том, что В. Ю. Чаговец являлся основоположником ионной теории раздражения, по существу доказывавшей электрическую природу психических процессов. Знал он также о взглядах и работах П. П. Лазарева, утверждавшего именно на основе ионной теории возбуждения, что этот психический процесс сопровождается появлением в окружающем пространстве электромагнитной волны, которая, доходя до центров мозга другого индивидуума, обнаруживающего тот же период и ту же реакцию, приводит его в возбуждение. Иначе говоря, И. П. Павлов несомненно знал, что работы П. П. Лазарева и В. Ю. Чаговца уже в те времена (1920 г.) давали возможность подходить к феномену передачи мысленной информации на расстояние с точки зрения генерирования электромагнитных волн в нервных клетках мозга. Обладая кругозором крупнейшего ученого, И. П. Павлов, видимо, находил правомерной и нужной для науки работу у себя в лаборатории и в области электрофизиологии нервов, хотя сам этим непосредственно и не занимался.
Позднее школой И. П. Павлова было начато изучение воздействия электромагнитного поля на высшую нервную деятельность.
[14]
Цепи прямой и обратной связи в нервах
Но вернемся к рефлексам от слуховых восприятий. Мы считаем, что улитка с заключенным в ней Кортиевым органом является рецепторным аппаратом слухового анализатора, превращающим энергию звуковых волн в энергию нервного возбуждения, а взятая вместе с мозговым концом слухового анализатора, система этих нервных элементов составляет замкнутую цепь прямой и обратной связи Томсоновского колебательного контура.
Принимая эти предпосылки, посмотрим, как на их основе можно объяснить факт состоявшегося в 1919 г. приема мной извне биоэлектромагнитной волны с частотой, характерной для высоких тонов «серебристого звона».
Приводя описание нескольких определенных структурно разнообразных ганглиозных клеток, А. В. Леонтович отмечает [47]: «…имеется ряд особенностей нервов, которые напрашиваются на трактование их с точки зрения путей и аппаратов для проведения электричества…
Вполне очевидно, что мы имеем в данном случае не какие-то случайные структуры, а аппараты, устроенные по какому-то определенному плану, где функция и структура определяют друг друга».
Рис. 16. Многочисленные тончайшие фибриллярные нити а с ультрамикроскопическими варикозными утолщениями б, пластинками (бляшками) в, пуговками и шипиками г и т. п. на многих своих концах, составляющие сому (тельце) ганглиозной пирамидной клетки мозга человека (по Рамон-и-Кахалу).
Эта установка дает нам основание, например, рассматривать ганглиозную пирамидную клетку мозга (по рисунку 16, заимствованному из упомянутой работы А. В. Леонтовича) с ее многочисленными внутренними фибриллами, имеющими ультрамикроскопические «бляшки» (пластинки, пуговки, шипики и т. п.) на многих своих концах внутри клетки, как подобие радиоламп-триодов нескольких назначений. Так, можно допустить, что некоторые из этих ламп играют роль генераторов, излучающих биоэлектромагнитную волну наружу, другие же из них играют роль детекторов, обнаруживающих пришедшую извне биоэлектромагнитную волну. В первом случае мы имеем радиогенератор, включенный в колебательный контур какой-то одной цепи нервных элементов человеческого организма, т. е. иными словами «биорадиопередатчик», а во втором случае (с радиодетектором) — «биорадиоприемник». Рассмотрим «внутреннюю» работу того и другого, когда они по отдельности размещены в системе слухового анализатора.
Воспринятые волосатыми нервными клетками на определенном участке основной мембраны улитки слухового рецептора «биорадиопередатчика» акустические колебания условно той частоты, которая характерна для «серебристого звона», передались по слуховому тракту в корковый конец слухового анализатора в мозгу. В этом процессе роль проводников нервного тока действия играли не только центростремительные волокна цепи нейронов от рецептора до мозгового конца анализатора, но и центробежные волокна другой цепи нейронов, идущей от мозгового конца анализатора до рецептора. Эти нейронные цепи образовали обе вместе один электрически замкнутый колебательный контур, в котором стал циркулировать колебательный биоэлектрический ток. В контур, состоящий из двух нейронных цепей (как из двух половин), включены соленоиды, конденсаторы, генерирующая «радиолампа» и энергоисточник (зерна Ниссля в ядре ганглиозной клетки). Наружу же излучалась биоэлектромагнитная волна соответствующей частоты. Но при этом биоэлектрическое раздражение (возбуждение) мозгового конца анализатора сопровождалось анализом и синтезом полученного звукового ощущения в мозгу «биорадиопередатчика», и принятый акустический сигнал был оценен сознанием человека как «серебристый звон». Таковым этот звук был услышан и осознан, если данный мозг был в сознании, или же он был «услышан», но не осознан, если мозг был жив, но не был в сознании. В последнем случае в мозгу не могла бы произойти работа по анализу и синтезу поступившего (из рецептора) акустического сигнала.
Однако есть еще одна возможность, когда при нормальном состоянии мозга не совершается анализ и синтез поступившего в мозг извне акустического сигнала. Из работ знаменитого павловского института физиологии известен следующий опыт. Помещенный в звуконепроницаемую камеру человек прикасается рукой к контактам, к которым (как ему об этом заранее сообщено) может быть подведен безопасный для здоровья слабый импульс электротока. Когда включают ток, то ощущая удар, человек отдергивает руку. Повторные пробы воспитывают устойчивый рефлекс отдергивания руки. Но вот условия опыта изменяются без ведома для испытуемого: за минуту перед включением импульса тока приводится в действие находящийся в камере и невидимый для испытуемого свисток Гальтона. Его высокочастотное звучание длится столько же времени, как и импульс тока. Но человеческое ухо не может услышать этот звук, и испытуемому кажется, будто в камере по прежнему стоит абсолютная тишина. Пробы одновременной подачи импульсов неслышимого звука и электротока повторяют несколько десятков раз с различными интервалами между пробами. Наблюдатели вне камеры видят (через застекленное окно в стене камеры), что каждый раз при пробе испытуемый отдергивает руку. Но вот условия опыта изменяются еще раз (опять без ведома для испытуемого): теперь при подаче импульса «неслышимого» звука импульс тока не включают, а между тем наблюдатели видят, что испытуемый отдергивает руку, как если бы его ударил ток. Если его спросить, почему он отдернул руку, он скажет, что ему показалось, будто его ударил ток. Таким образом, воспитался условный рефлекс на такой вторичный добавочный раздражитель (неслышимый звук свистка Гальтона), при котором ответная реакция организма проявляется, хотя действие этого добавочного раздражителя недоступно анализу и синтезу мозга. Впечатление о таком, условно назовем его «мимолетным», сигнале (звуке) как добавочном раздражителе не дошло до сознания испытуемого, хотя и отразилось в его нервной деятельности: вызвало ответную реакцию. Это значит также, что ухо человека все же воспринимает звук свистка Гальтона, но действие этого сигнала как звукового раздражителя отражается только в подсознании человека. Это «подсознательное» действие нельзя противопоставлять сознательному: и в том, и в другом проявляется наше сознание, хотя и в различной его степени.
Из выводов, сделанных на основе экспериментальной работы проф. В. А. Подерни, мы знаем, что воспринятое в мозгу ощущение сначала возникает в его подсознательной сфере, а затем формируется в сознании. Следовательно, действительно могут быть случаи, когда действие того или иного раздражителя, отражающее явление внешнего мира в нашем сознании, может дойти только до подсознательной сферы мозга и тем не менее вызвать реакцию организма.
Излученная наружу мозгом «биорадиопередатчика» биоэлектромагнитная мыслительная волна с частотой, соответствующей частоте колебаний «серебристого звона», достигла во внешнем пространстве зоны, где в этот момент находится мозг «биорадиоприемника». Волосатая нервная клетка слухового рецептора у «биорадиоприемника», как микроантенна или индикатор, настроенный на длину волны, соответствующую колебаниям «серебристого звона», восприняла эту волну и образовала в том замкнутом контуре, в который этот «индикатор» включен, колебательный ток соответствующей частоты периодов.
В результате пришел в действие весь колебательный контур на эту частоту колебаний, началась вибрация волосатых нервных клеток на том же участке основной мембраны улитки слухового рецептора у «биорадиоприемника», на каком это было в мембране уха у «биорадиопередатчика». Благодаря этой вибрации получилось такое же биоэлектрическое возбуждение (раздражение) мозгового конца слухового анализатора (биорадиоприемника), какое соответствует числу колебаний «серебристого звона», воспринятого слуховым анализатором «биорадиопередатчика». У «биорадиоприемника» же это раздражение сопровождалось анализом и синтезом акустического ощущения. Теперь в его мозгу был осознан данный звук, как «услышанный» собственным ухом «серебристый звон». Правда, пока что мы не можем ничего сказать о том, как осуществляется в мозгу самая оценка характера воспринятого звука, например именно «серебристого звона».
Таким образом, предлагается несколько новый взгляд на орган слуха как на анализатор не только уже известных, обычных в нашем понимании звуковых раздражений, но и анализатор приходящего в мозг извне не известного прежде раздражителя — биоэлектромагнитной волны акустической частоты.
Изложенная выше рабочая гипотеза биоэлектромагнитных колебаний в нервной системе человека приводит к совершенно новому пониманию неизвестного доселе физиологического назначения окончаний центробежного нервного волокна в рецепторных органах наших чувств. В то время как центростремительный нервный тракт, по которому идет в мозг воспринятое ощущение, является одной половиной замкнутой цепи колебательного контура, центробежный нервный тракт составляет его вторую половину. Только при таком условии контур делается в действительности «замкнутым» и по обоим половинам его проходит тот самый колебательный ток, о котором столь убедительно говорит в своих работах академик В. А. Леонтович, называя нейрон «аппаратом колебательного тока». В нашем понимании центробежный нервный тракт играет роль проводника обратной связи как непременной части замкнутого колебательного контура и составляет одну половину этого контура. Другую половину составляет центростремительный нервный тракт.
Наша гипотеза позволяет понять и другое, остававшееся до сего времени необъяснимым, физиологическое явление, когда безногий инвалид жалуется на боль в большом пальце несуществующей ноги. Именно наличие в нервной системе колебательного контура в составе двух половин (центростремительной и центробежной) дает нам основание сформулировать это объяснение. «Проекционные волокна» (по терминологии А. В. Леонтовича), о которых говорилось выше, есть мозговая часть того колебательного контура, который в виде двух его половин — двух нервных трактов (центростремительного и центробежного) доходит от мозговой коры до большого пальца ноги.
И если из-за ампутации ноги произошла перерезка этих двух трактов в месте иссечения, то достаточно малейшего болезненного раздражения остатков этих нервов в зажившем раневом рубце, как получится возбуждение оставшихся неповрежденными участков обоих половин данного колебательного контура. Возбуждение это в виде колебательного тока действия дойдет до «проекционных волокон» в коре мозга безногого человека и будет сопровождаться анализом и синтезом в его мозгу, как осознанное болевое ощущение в «большом пальце» отсутствующей ноги.
Боль на расстоянии
Однако оказывается, что ощущение резкой боли в том или ином периферийном органе может получиться в сознании одного человека и тогда, когда практически эту боль ощущает не этот, а другой человек, хотя бы он и находился на очень большом расстоянии от первого. Так было в одном весьма интересном в этом отношении случае, о котором любезно сообщил мне в своем письме в сентябре 1959 г. литературовед азербайджанского театра драмы Г. В. Корнелли (Баку). Его родная тетка Е. Г. Варламова, проживавшая в г. Коканде, 18 июля 1918 г. вдруг почувствовала сильнейшую боль в области левой груди. Боль эта не унималась в течение ряда дней. Самый тщательный врачебный осмотр не обнаружил у Е. Г. В. никаких видимых признаков той или иной болезни левой груди.
«Больная» записала этот странный случай в свой дневник, как привыкла записывать и другие примечательные переживания. Затем боль прошла, и об этом все забыли. В начале 1921 г., прибыв в Баку, Е. Г. В. получила письмо от своей замужней дочери М. И. Куртошвили, которая все это время проживала в г. Батуми. В своем письме дочь сообщала матери, что 18 июля 1918 г. она перенесла серьезную и очень болезненную операцию левой груди из-за болезни грудницей. Тогда то Е. Г. В. вспомнила свою запись в дневнике и, прочитав ее, убедилась в полном совпадении по времени пережитой ею сильной боли в левой груди и операции левой груди у дочери. Так, на расстоянии 2700 км по прямой линии (между Кокандом и Батуми) матери передалась телепатема — болезненное ощущение дочери.
По нашей теории можно предполагать, что в данном случае излученная наружу мозгом больной дочери в Батуми биоэлектромагнитная волна с частотой, соответствующей частоте колебаний, свойственной ощущению резкой боли в левой груди, достигла Коканда, где в этот момент пребывала ее мать. Ганглиозная клетка коры мозга матери, как детектор, восприняла эту волну и образовала в замкнутом контуре нервов ее левой груди колебательный ток действия соответствующей частоты.
В результате получилась вибрация этих клеток на таком же концевом участке нервов левой груди у матери, на каком это было у дочери. Вследствие этой вибрации, у матери получилось такое же биоэлектрическое «болезненное» раздражение чувствительного анализатора в ее мозгу, какое соответствовало раздражению чувствительного анализатора в мозгу дочери. Это раздражение сопровождалось в мозгу матери анализом и синтезом болезненного ощущения как «собственной» резкой боли в левой груди.
Одно лишь вызывает чувство глубокого удивления. Это ничтожно малая мощность излучаемой мозгом «биорадиопередатчика» энергии при акте передачи чувств и переживаний на расстояние. И этой исчезающе малой энергии все же достаточно, чтобы привести в действие рефлекторный прибор «биорадиоприемника» — настолько тонким и совершенным является этот прибор, это удивительное творение природы. Достигнем ли мы такого совершенства, если попытаемся создать подобный прибор, неизвестно, но нам надо идти по этому пути.
В 1924 г. мы совместно с В. Л. Дуровым набросали (для его книги) следующую картину действия излученной мозгом «биорадиопередатчика» мыслительной энергии: «Волны колебательной мыслительной энергии (электромагнитные колебания определенной частоты), излучаемые нервной системой, распространяются от нее во все стороны сфероидально, создавая в каждой точке окружающего пространства переменное энергетическое (электромагнитное) поле. Каждая точка этого пространства (поля) под влиянием волн мыслительной энергии будет обладать переменными потенциалами. Таким образом, если волны мыслительной энергии встретят на своем пути подходящий проводник — приемник (в данному случае нервную систему другого живого существа), то, сообщая разным точкам этого проводника различные переменные потенциалы, волны эти будут индуцировать во встреченном организме колебательные токи, характерные для излученной мысленной информации. Индуцированные токи обладают обычно незначительными амплитудами колебаний, и поэтому обнаружить и почувствовать их может не каждая нервная система, а лишь скорее всего та, в которой период колебаний собственных волн совпадает с периодом колебаний излученной волны, т. е. синхронно настроенная. Благодаря скорости распространения волн, равной 300000 км в секунду (скорость света), практически колебания излученной мысленной информации появляются и исчезают в принимающей нервной системе одновременно с возникновением и исчезновением их в излучающей нервной системе, независимо от расстояния, делящего эти обе системы. Однако, когда излученная мысленная информация попадает в мозг, одинаково настроенный, то чтобы быть отмеченной в сознании его, необходимо условие состояния покоя его (сон, транс, гипноз, отсутствие собственных мыслей). Тогда излученная мысленная информация в виде колебательного тока проникает в среду мозговых частиц, пройдя перед тем через микроантенну и ряд приемников, после чего производит, по закону индукции, такую же перемену движений и группировок частиц вещества мозга, как это было в передающем мозгу в момент излучения данной мысли. Принимающий же мозг получает рефлекс от принятой мысленной информации, толчок к работе, после которого он либо продолжает пассивно принимать следующие за первой мысленные информации, если находится в трансе или под гипнозом, либо продолжает работать самостоятельно в заданном ему направлении, если состояние транса не имело места. В качестве же эффекта от принятой мысли возникают в принимающем мозгу имагинации: оптические, звуковые, чувствительные, вкусовые, обонятельные и, наконец, комплексы мысли. Такой взгляд на процессы мышления, с точки зрения физики слабых токов, в настоящее время позволяет построить аналогию между действием радиостанции и нервной системы живого организма».
Здесь уместно сослаться на мнение акад. П. П. Лазарева [41]: «Мы должны, таким образом, считать возможным уловить во внешнем пространстве мысль в виде электромагнитной волны, и эта задача является одной из интереснейших задач биологической физики. Конечно, а priori можно указать на огромные трудности нахождения этих волн. Потребуется ряд лет напряженной работы для того, чтобы непосредственно открыть эти явления на опыте, но, во всяком случае, необходимость их предсказывается ионной теорией возбуждения. Передача мысли в пространство дает определенные основания для объяснения явлений гипноза, внушения и медиумизма и представляется, несомненно, очень интересной с теоретической и практической точки зрения».
Как известно, Кортиев орган слуха (улитка во внутреннем ухе) человека, являющийся рецептором звуковых ощущений, в состоянии улавливать отдельные звуки речи, но произвести анализ (а тем более синтез), т. е. выделить из элементов звука признаки речи как сигналы, ведущие к пониманию речи, он не может. Этот сложный процесс анализа и синтеза звуков, как восприятие смысла речи, т. е. по существу процесс сознания или мышления, осуществляется в коре головного мозга. Слух, будучи основой восприятия речи, сам формируется (с младенческих дней человека), постоянно тренируясь под влиянием воспринимаемых с речью звуковых сигналов.
Теснейшая связь слуха с речевыми сигналами осуществляется благодаря контакту между корковым концом слухового анализатора, расположенным в задних отделах верхней левой височной извилины, и речевым отделом коркового конца двигательного анализатора, находящимся в задних отделах левой лобной извилины. Важно отметить (по И. П. Павлову), что речь человека сопровождается кинестезическими
[15] раздражениями, идущими в кору мозга самого говорящего. Они (раздражения) и служат сигналами, способствующими регулированию нормального протекания процессов речи, и вообще играют важную роль в сложном процессе мышления.
Весьма большое значение для понимания этой роли имеет данное И. П. Павловым гениальное определение речи: «Если наши ощущения и представления, относящиеся к окружающему миру, есть для нас первые сигналы, то речь, специально прежде всего кинестезические раздражения, идущие в кору от речевых органов есть вторые сигналы, сигналы сигналов. Они представляют собой отвлечение от действительности и допускают обобщение, что и составляет наше специальное человеческое высшее мышление, создающее сперва общечеловеческий эмпиризм,
[16] а наконец и науку — орудие высшей ориентировки человека в окружающем мире и в себе самом».
[17]
Великий учитель человечества В. И. Ленин следующим образом определяет понятие ощущения и познания: «Ощущение есть результат воздействия материи на наши органы чувств».
[18]
Глава V
О том, как мыслит материя (мозг)
В своем труде [36] мне уже приходилось сопоставлять значение различных видов вредной потери энергии в колебательной цепи технической радиостанции с теми же видами потерь в колебательном контуре нервной системы живого организма. В частности, указывалось, что потери на конденсаторный гистерезис в нейронных контактах (синапсах) обуславливают собой, согласно упомянутой ионной теории П. П. Лазарева [43], физиологическое явление памяти (и потому я писал, что «эта потеря не может быть названа вредной»).
Гистерезис (греч. гистерео — отстаю) — явление, наблюдаемое в пластинчатых конденсаторах радиотехники, — заключается в том, что если отделить конденсатор от источника электроэнергии в момент, когда обкладки конденсатора полностью заряжены, он начнет разряжаться, но до некоторого предела, за которым в нем еще остаются заряды меньшего значения (остаточная емкость). Для полного разряда нужно новое воздействие электротока, но обратного направления, т. е. с переменой знаков заряда на обкладках. Конденсаторный гистерезис (или остаточная емкость) объясняется тем, что перегруппировавшиеся под влиянием электрического напряжения (при зарядке) молекулы вещества обкладок конденсатора сохраняют характер наступившем перегруппировки в течение неопределенно долгого времени.
Применительно к феномену памяти в человеческой психике такое же значение имеет и магнитный гистерезис витков нейронного соленоида как живых «катушек самоиндукции» нейронов в коре головного мозга. Замкнутый колебательный контур в составе двух нейронных трактов (центробежного и центростремительного) слухового анализатора, воспринявший по закону резонанса впервые пришедшую в мозг извне биоэлектромагнитную) волну, проводит вызванный ею нервный импульс через все элементы контура, в том числе и через корковый (мозговой) конец слухового анализатора, включенный в этот контур. Часть затраченной при этом энергии (зерен Ниссля) уходит на перегруппировку атомов «жгутика» нуклеиновой кислоты ядра нервной клетки (в этом концевом участке анализатора) и приводит молекулы этого «жгутика» в состояние гистерезиса, т. е. в остаточное состояние молекул вещества после прохождения в них колебательного процесса. Получается изменение или преобразование одного состояния молекул «жгутика» в другое — нечто вроде следа от прежнего колебательного процесса. А когда через тот же мозговой конец анализатора (в моем мозгу) вторично проходит новая серия таких же колебаний от услышанного уже через слуховой рецептор того же звукового сигнала (например, «серебристого звона»), нервный (энергетический) импульс этой серии колебаний не меняет (уже измененного) состояния группы атомов в молекулах «жгутика» на какое-то новое. Второй импульс, проходя по следам первого нервного импульса, лишь освежает, оживляет эти следы, повторяя уже «знакомые» данной клетке вибрации, что при анализе — синтезе звукового сигнала воспринимается человеком как «воспоминание» о пережитом первом сигнале. Это и есть память об услышанном когда-то.
По существу только учение И. П. Павлова о высшей нервной деятельности впервые дало подлинно материалистическое объяснение феномена памяти как физиологического явления в коре головного мозга. Под воздействием того или иного внешнего раздражителя в мозговой коре возникают очаги возбуждения. Поскольку на нервную систему одновременно могут действовать многие раздражители, в коре мозга соответственно может возникнуть множество очагов возбуждения. Они не изолированы друг от друга. Наоборот, между ними постоянно возникают многочисленные связи. Акад. И. П. Павлов назвал эти связи временными потому, что они то появляются, то исчезают, возникая мгновенно между различимыми очагами возбуждения. Именно вследствие этого мозг человека получает возможность не только запечатлеть то или иное явление, но и вызвать его в своей памяти произвольно или непроизвольно намного позднее после первого впечатления. Исчезая, очаг возбуждения оставляют в мозгу следы, или «отпечатки». Само слово «впечатление» хорошо соответствует сущности процесса «отпечатания» в мозгу следов впервые пережитого психического ощущения.
Память — род гистерезиса
Понимать явление памяти как результат оживления следов (т. е. как физическое явление гистерезиса) в мозговом конце анализатора мы вправе еще и потому, что в опытах В. Л. Дурова наблюдались слишком уж многочисленные доказательства образования подобных следов в мозгу дрессировщика. Эти следы то и дело обнаруживались в сознании В. Л. Дурова при мысленном внушении животным. Сам В. Л. Дуров в таких опытах очень часто подмечал эти явления и называл их именно «оживлением следов» в своем мозгу, как он говорил, «оставшихся от отмененного задания на внушение». Приведем повторно соответствующую часть цитаты из подписанного В. Л. Дуровым документа, комментирующего подробности эксперимента от 17.ХI 1922 г. Описывая, как собака подошла к двери в переднюю и поднялась на задние лапы, как бы намереваясь закрыть ее (вместо того, чтобы пройти через дверь в переднюю), В. Л. Дуров заключает: «Тут ясно сказывается влияние следов в моем мозгу, оставшихся от отмененного перед тем предложения проф. Кожевникова: закрыть дверь в переднюю». В сущности, и этот факт оживления следов памяти (как физического явления гистерезиса в мозговом конце анализатора у В. Л. Дурова) есть немаловажное доказательство состоявшейся в данной части опыта биологической радиосвязи между человеком и животным: не будь этой радиосвязи, собака не поднялась бы у двери (как бы желая закрыть ее).
Такова же природа словесной передачи мысли. В. Л. Дуров говорит об этом следующее: «Прежде чем рассматривать механизм внушения, постараемся определить, в чем состоит процесс обыкновенной передачи мысли от одного к другому при помощи словесных символов (сигналов речи). Словесная передача мыслей есть действие, посредством которого происходит оживление следов в корковых центрах перципиента; внешние впечатления составляют след в мозгу, способный к оживлению как у экспериментатора, так и у перципиента. Оживление нужного следа в мозгу перципиента есть действие, наталкивающее на нужный след, который может, благодаря сцеплению одного следа с другим, привести к нужной реакции (вызвать нужный рефлекс Б. К.). Наталкивание на известную идею есть процесс установления ассоциаций и условных рефлексов. У людей это наталкивание происходит посредством словесного символа (вторая сигнальная система по Павлову — Б. К.), а у животных, по-моему, словесные символы заменяются иным языком, т. е. пониманием движения всех живых существ, встречающихся на их пути» [33].
Следовательно, память — это длительное существование следов от когда-то имевшего место возбуждения или раздражения в группе нейронов, составляющих оба тракта прямой и обратной связи в соответствующем замкнутом колебательном контуре нервов.
Ярким подтверждением возможности искусственного оживления следов памяти человека в виде образов из далекого прошлого, при помощи словесного раздражителя, могут служить наблюдения, сделанные врачом Л. Б. Компанеец в ее практике врачебного гипноза (Москва, 1954 г.). Больная М., 63 лет, подверглась гипнозу. Старушке было внушено, что сейчас ей 8 лет. На вопрос врача, умеет ли она читать и писать, больная заявила, что учится в первом классе. Когда же врач предложил ей открыть глаза и написать на листке бумаги свое имя, фамилию и слово «отъезд», она вывела крупным детским почерком свое имя, фамилию, которую носила в детстве: «Люба Мальцева», а также слово «отъезд», но через букву «Ъ», как писалось в те времена.
После пробуждения пациентки врач вновь предложил ей написать свое имя, фамилию и слово «отъезд». На это она сначала заявила, что «без очков писать не может», затем надела очки и написала слово «от'езд» (сапострофом, т. е. не через букву «Ъ»), а также подлинное свое имя, отчество и фамилию: «Любовь Алексеевна М.» (фамилию неразборчиво). Больная была очень удивлена, когда ей показали первоначально написанное. Здесь обращает на себя внимание еще один примечательный факт: для написания слов в первом случае больной очки не понадобились (в детстве она не носила очков, а во втором случае она без очков обойтись не могла (см. рис. 17).
Рис. 17. Опыт гипнотического восстановления в памяти пожилого человека событий и слов из времен далекого детства.
Возникает вопрос, который мы адресуем специалистам-медикам: если путем искусственного (гипнотического) воздействия возможно вернуть пожилому человеку остроту зрения, соответствующую его детскому возрасту, то нельзя ли разработать такой метод лечения (с помощью гипноза), который привел бы если не к полному, то хотя бы к частичному восстановлению утраченной остроты зрения? Заранее предполагается, что вероятно, это возможно лишь в тех случаях, когда в рецепторном органе зрения у пожилого человека не имеет места необратимое изменение нормального физиологического состояния основных частей этого органа.
Еще одно предположение. Возможно, что таким же методом лечения (с помощью гипноза) могла бы быть восстановлена, полностью или частично, утраченная прежняя острота чувственных восприятий и других органически неповрежденных рецепторов (слуха, обоняния, вкуса и осязания).
Подобное направление методов гипнотического лечения способствовало бы, как нам кажется, невиданному прогрессу медицины в новом для нее направлении.
Нейроны и телеграфный кабель
Сделав это небольшое отступление, вернемся снова к предмету нашего исследования. Мы уже указывали, что Томсоновский колебательный контур состоит из двух половин, двух нейронных путей: центростремительного и центробежного. Беря начало от той или иной точки на периферии нервной системы (например, в чувствительном кожном тельце осязания на конце пальца, в луковице органа обоняния, в волосатой клетке органа слуха, в эпителиальной клетке сетчатки глаза, во вкусовой луковице слизистой оболочки языка и т. д.), эти два нейронных пути работают так: первый из них доводит полученное раздражение (возбуждение) до точки в коре мозга, которая составляет мозговой конец анализатора; второй — проводит импульс-«приказ» из коры головного мозга к периферийной точке. Если возбуждение родилось в разветвлениях ганглиозной клетки «осевого цилиндра» на периферии, то оно проходит путь в центростремительном направлении. Если же разветвления, в которых родилось возбуждение (в данном случае импульс «приказ»), принадлежат центральной ганглиозной клетке, оно проходит в центробежном направлении.
Значит, рядом с первым (центростремительным) нейритом в «телеграфном кабеле», проводящем, по Леонтовичу, возбуждение к центру, должен лежать и второй нейрит — центробежный, проводящий импульс от центра, что в частности и «позволяет точно распределить наши мышечные усилия по тем именно мышцам и даже пучкам их, по которым мы желаем», т. е. к которым направлен из нашего сознания (как из центра) импульс-«приказ».
Важной является и другая сторона этого вопроса. В коре мозга человека во время процесса мышления возможно великое множество различных комбинаций ассоциативных связей между анатомически отдельными мозговыми концами анализаторов. Мы не в состоянии знать, между какими именно из 14 миллиардов клеток мозга происходит эта временная связь. Но однажды увиденный оригинальный предмет, личность, продуманное один раз слово и т. п., оставляет след в этих ассоциативных связях. Каждому из нас память сохраняет множество случившихся в нашей жизни фактов, и достаточно, «напрячь» волю (т. е. создать соответствующий волевой импульс), а иногда и непроизвольно, как из памяти «выплывает» соответствующий факт, предмет, личность, картина, действие, слово и т. д.
Делаются попытки решить эту проблему. Доктор биологических наук П. И. Гуляев, работавший совместно с акад. А. А. Ухтомским, приводит [27] две гипотезы иностранных авторов Хебба и Мильнера. По мнению Хебба, при возбуждении в коре головного мозга образуются своеобразные скопления активных нервных клеток, причем степень их активности непрерывно изменяется. Таким образом, кора оказывается разбитой на работающие и бездействующие участки. Работающий мозг как бы пульсирует. По теории же Мильнера, дело обстоит несколько иначе. Процесс возбуждения поднимает активность лишь тех нервных клеток, которые находятся в центре скоплений. Нейроны же, расположенные с краю, в это время охватывает процесс торможения.
Активные участки, «отработав», становятся более инертными, а их возбужденное состояние передается соседним — пассивным. Возбуждение, в отличие от первого случая, как бы, «бежит по коре».
Для оценки степени доказательности этих двух гипотез д-р Гуляев приводит также результаты проверки их помощью кибернетических машин. В одном случае такая машина была построена по схеме, соответствующей гипотезе Хебба, а в другом по схеме Мильнера. «Вначале электронную схему построили в соответствии с гипотезой Хебба. Но проверка не подтвердила его предположений. Тогда схему составили по Мильнеру. При этом действительно образовались скопления активных и пассивных нейронов, и волна возбуждения как бы передвигалась по коре».
Перед любознательным естествоиспытателем неизбежно может возникнуть также вопрос о том, есть ли в центральной нервной системе человека физиологический аппарат — «регулятор», ведающий переменой тепловых молекулярных движений и нуклеарных электромагнитных вибраций частиц вещества нервов мозга во время акта мышления, и если есть, то где таковой находится и как работает?
Ответить на поставленный вопрос означало бы расшифровать загадку: как материя — мозг — мыслит.
«Одно время, — пишет А. В. Леонтович, — локализовали высшие психические функции в лобных долях мозга. Это хорошо вязалось с тем, что у человека и обезьяны эти доли развиты безмерно лучше, чем у других животных. Более точные наблюдения показали, однако, что весьма значительные разрушения лобных долей у человека часто не давали изменений психики. Следующая попытка этого рода принадлежит Флексигу, знаменитому немецкому психиатру. Он нашел в задних частях лобных долей, а также в теменных так называемые „ассоциационные центры“, повреждение которых будто бы влекло за собой резкое изменение характера больного и некоторые другие изменения психики.
Однако до сих пор еще работы Флексига не подтверждены сколько-нибудь основательно, а И. П. Павлов их и совсем отвергал на основании своего метода условных рефлексов… По-видимому, здесь приходится считаться с тем, что эти функции лишены локализации по отдельным участкам мозга и извилинам его и распределены по коре больших полушарий более или менее диффузно (рассеянно. — Б. К.), а это сильно затрудняет их изучение».
Возвращаясь к рис. 5, где изображена схема проведения чувствительного и двигательного путей (по Рамон-и-Кахалу), мы видим, что эти пути скрещиваются в продолговатом мозгу. Логически напрашивается вопрос: не есть ли продолговатый мозг, тесно соприкасающийся с мозжечком и срастающийся с ним в одном месте, местонахождением окончаний ассоциационных нервных путей мозжечка как элементов искомого «регулятора» устройства, ведающего, в техническом понимании этого слова, переменой тепловых движений частиц нервной субстанции мозга при акте мышления? Из учебника физиологии [16] известна роль продолговатого мозга в регуляции мышечного тонуса. Но ведь и у мозжечка, как органа равновесия, основной функцией является координация движений, т. е. управление импульсами работы мышечной ткани.
Предполагать такую возможность позволяют следующие соображения, основанные на результатах некоторых экспериментов над живым мозгом человека. В местах перекреста нервных путей в продолговатом мозгу происходит встреча, словно на каком-то узком перешейке, всех или почти всех нервных трактов и их сближение на относительно малые расстояния между собой. Бросается в глаза весьма экономное построение самой структуры нервов. Можно предположить, что искомое «регулирующее» устройство, быть может в противовес мнению А. В. Леонтовича, отнюдь не «диффузно рассеяно» на значительном пространстве коры больших полушарий мозга, а сконцентрировано в сравнительно ограниченной протяженности объемов мозжечка и продолговатого мозга. При этом мозжечок представляется центром этого «регулирующего» устройства, а его нервные окончания, проникающие вглубь вещества продолговатого мозга, суть периферийные аппараты индуктивного действия этого центра.
Оригинальной особенностью продолговатого мозга является так называемая «сеточная субстанция» (formatio reticularis), состоящая из множества тесно переплетенных волокон, идущих в трех взаимно пересекающихся направлениях и образующих густой каркас с нишами, где расположены ганглиозные клетки нервов ассоциативного типа. Как известно, продолговатый мозг образует ряд самостоятельных центров (центры сердечной деятельности и дыхания, сосудодвигательный центр и центры, регулирующие процессы обмена веществ). По Леонтовичу, эта множественность центров и объясняется развитием здесь «сетчатой субстанции», при помощи которой различные нервы и клетки продолговатого мозга связываются друг с другом в нечто органоидное. Нельзя ли думать, однако, что помимо механической роли такого связывания, т. е. каркасного скрепления различных нервов и клеток между собой и друг с другом, «органоидная сетчатая субстанция» есть именно та зона продолговатого мозга, где взаимно сближающиеся нервные проводники подвергаются индуктивному воздействию концевых аппаратов мозжечка. В этом понимании «сетчатая субстанция» представляет собой вместилище периферийных нервных аппаратов мозжечка, т. е. органа, который управляет по воле человека (или непроизвольно) изменениями тепловых движений частиц нервной субстанции головного мозга во время акта мышления.
В 1941 г. вышла в свет работа Денни-Браун, и В. Рассел [29] об исследованиях последствий травматического шока при экспериментально вызванном сотрясении головного мозга. Авторы пришли к выводу, что после нанесения механического удара определенной силы по голове в результате сотрясения мозга появляется паралич всех бульбарно-рефлекторных механизмов («бульбарно» от лат. Bulbus — иногда называется рассматриваемый автономно от головного мозга продолговатый мозг). Помимо явного затемнения сознания, а значит и угнетения (депрессии) процессов мышления, наблюдаются при этом: нарушения ритма дыхания и некоторые моторные (двигательные) эффекты на туловище и конечностях. Продолжительность паралича прямо пропорциональна силе шока. При легком шоке преобладают явления со стороны блуждающего нерва. Спустя 2–4 мин. (после удара) наблюдается полное восстановление сознания. При тяжелом шоке через 20-400 сек. (по нанесении удара) наступает резкое и необратимое падение кровяного давления, сопровождаемое чрезвычайно сильным сужением периферических кровяных сосудов, при одновременном учащении пульса, что ведет за собой смерть.
Этими опытами доказано, что в основе всех таких расстройств лежит полученное при шоке сильное раздражение особых (депрессорных) нервов в месте их вхождения в продолговатый мозг и возбуждение особой (ваго-глоссо-фарингеальной) системы в продолговатом мозгу.
Иначе говоря, здесь проявляется отнюдь не «механическое» повреждение ткани тех или иных нервов, а особое воздействие некоторых нервов, которое можно было бы сравнить скорее с травмой психического порядка. Следовательно, это воздействие в конце концов есть функция определенных нервов, как некоего «регулятора». Вполне возможно предположить, что, являясь продуктом механического раздражения (от удара), это воздействие затем проявляет себя чисто индуктивным путем. Исходя из нашей точки зрения, можно высказать предположение, что из-за особого воздействия крайней фазы механического раздражения депрессорных нервов (при шоке) здесь проявился определенный эффект их индуктивного влияния на расположенные в нишах каркаса «сетчатой субстанции» продолговатого мозга ганглиозные клетки нервов ассоциационного типа. Благодаря такому индуктивному воздействию изменился характер тепловых движений частиц вещества нервов как в области продолговатого мозга и мозжечка, так и в больших полушариях, и в том числе в коре головного мозга. Осуществлявшееся посредством «сетчатой субстанции» до момента наступления шока нормальное управление тепловыми движениями частиц вещества нервов головного мозга (при акте мышления) в момент шока сменилось резким и значительным индуктивным воздействием депрессорных нервов (и ваго-глоссо-фарингеального аппарата), вследствие чего изменились все параметры этого теплового движения: скорость, длина пути, пройденного каждой частицей, и сила импульса ее движения. Но если указанное изменение параметров теплового движения происходит под влиянием какого-то внешнего воздействия (в данном случае от раздражения депрессорных нервов и от возбуждения ваго-глоссо-фарингеальной системы), то оно вполне возможно как результат индуктивного влияния периферийных окончаний ассоциационных нервов мозжечка в нишах «органоидной сетчатой субстанции» продолговатого мозга или воздействия импульсов «регулирующего» устройства мозжечка и продолговатого мозга при нормальном акте мышления.
Рефлекторные дуги
Вывод. Все занятые в момент мышления клетки коры головного мозга, будучи индуктивно объединены с волокнами нервов ассоциативной связи в одно функциональное целое, подчиняются какой-либо одной (в данном случае имеющей центральное значение) группе клеток мозжечка и продолговатого мозга. Таким путем, по нашей гипотезе, может осуществляться силой волевого импульса «верховное» управление процессами психической работы мыслящей материи мозга.
Человек при акте мышления, силой воли (или непроизвольно) действует на интрамолекулярные движения и вибрации генерирующих частиц мозга, управляет этими движениями, например, с помощью индуктивно действующего «регулирующего» аппарата мозжечка, и «органоидной сетчатой субстанции» продолговатого мозга. Благодаря этому частицы получают другое движение, и другую группировку. Во время этой интрамолекулярной перегруппировки и происходит мыслительный процесс — мы ощущаем возникновение мыслей, идей, образов, комплексных картин и переживаний, а наружу излучается радиация, сопутствующая этому мыслительному процессу. Процессы генерирования и мыслительный органически связаны, и поэтому передача в пространство «мыслительных волн», или телепатемы, характеризуется в точности теми же изменениями колебаний, которые происходят в генерирующих частицах мозга.
Однако в процессе передачи мысленной информации и, я бы сказал, вообще психических актов на расстояние участвуют не только генерирующие частицы мозга, но и те «рефлекторные дуги», которые соединяют периферические элементы нервов того или иного рецепторного органа с мозговым концом анализатора и которые вместе с тем являются живыми Томсоновскими колебательными контурами-вибраторами. Если этим вибраторам присуще излучение уже известных нам биоэлектромагнитных волн, то генерирующим частицам мозга можно приписать роль клеточных молекулярных генераторов, излучающих биорадиационные волны еще неизвестной нам, так сказать, квантовой природы.
В тех случаях, когда работа нервных вибраторов в человеческом организме происходит на уровне подсознательной сферы мозга, действует процесс излучения биоэлектромагнитных волн одного рода, который можно условно назвать низшим классом излучений. Сюда относятся излучения при работе нервных элементов, составляющих комплекс «рефлекторной дуги» наших органов чувств, а также некробиотические волны (о них см. раздел «Но я не одинок!»). Термином «низший класс» мы хотели бы обособить понятие о данных излучениях от другого рода волн, излучаемых нервными вибраторами при работе на уровне сознательной сферы мозга. Эти последние излучения следует разделить еще на два класса: средний и высший. К среднему классу можно отнести биоэлектромагнитные волны, сопровождающие работу органов чувств, отмечаемую нашим сознанием, но без участия акта мышления. К высшему классу условно отнесем ту же работу органов чувств, но сопровождаемую актом мышления, а также каждый акт мышления, сам по себе отвлеченный от работы органов чувств. В понятие высшего класса биорадиационного общения людей и входит уже отмеченная нами «биорадиопсихическая» работа третьей сигнальной системы.
Вместилище воспоминаний
В заключение приведем некоторые сопоставления мыслящих «механизмов» мозга и электронных аппаратов счетных и кибернетических машин. Если принять, что между 14-ю миллиардами нервных клеток мозга могут устанавливаться в различных комбинациях ассоциативной связи, так сказать, психического свойства, то число таких комбинаций привело бы нас к трудно поддающейся пониманию нашего разума цифре в 10
10000. Не объясняет ли столь большое количество возможных связей между клетками нейронов мозга нашу способность запоминать и вспоминать бесчисленные факты из прошлого? Не играют ли различные комбинации этих связей между клетками или каждая в отдельности клетка при таких связях роли «вместилища» каждого нашего воспоминания?
Тем не менее, даже самая совершенная электронная счетная или кибернетическая машина несравнима с мозгом — он сложнее и совершеннее ее. Электронная счетная машина, сделавшая подлинный переворот в науке, имеет запоминающие устройства, иногда называемые «памятью». Различают в машине оперативное и магнитное запоминающее устройства. Но не следует думать, что есть что-то общее между этими устройствами и памятью человека. Машина может «запомнить» заданную ей программу математических и других действий, слова, грамматические правила для перевода с одного языка на другой и т. д., но это «запоминание» — чисто механический процесс. Даже в основу логических действий положена автоматика, машинизм. Все знают, что такое фотоснимок, запечатлевший при помощи фотоаппарата объект, или же граммофонная пластинка и лента звукозаписи, которая «запомнила» записанные на ней звуки. Счетная машина, обращаясь к подобной «памяти» при выполнении логических операций, производит это автоматически и, конечно, не может сознательно анализировать или синтезировать записи. Она выполняет во всех своих действиях программу, заданную человеком, и не может в этом отношении заменить память, а тем более сознание человека.
Это признает и один из основателей кибернетики американский ученый Н. Винер. В своей лекции «Волны головного мозга и самоорганизующиеся системы» (прочитанной в июне 1960 г. в Государственном Политехническом Музее в Москве) он называл мозг своего рода самоуправляющейся вычислительной машиной, но притом подчеркнул, что чем дальше мы пойдем по пути изучения человеческого мозга как самоорганизующейся системы, тем для нас очевиднее будет превосходство этой системы по сравнению с любой счетно-аналитической машиной.
По подсчетам других американских авторов, аппаратура электронной связи проблематичной счетной машины (электронно-лучевые трубки, лампы, провода, контакты и иные детали исполнительного механизма самого совершенного лишь теоретически мыслимого устройства), способной давать такое же количество комбинаций связи и информаций, какое дает человеческий мозг, заняла бы пространство, равное территории штата Нью-Йорк и потребовала бы силовых машин для электропривода всего этого механизма той же мощности, какой обладает вся система гидроэлектростанций Ниагарского водопада. Приведенные сопоставления лишь в слабой степени отражают большой разрыв, существующий между совершенством созданного природой человеческого мозга как «аппарата» биологической радиосвязи и создаваемых человеком электронных аппаратов технической радиосвязи, счетных и кибернетических машин. Но вместе с тем этот разрыв наглядно показывает нам, как огромны возникающие перед пытливым разумом человека возможности в достижении все более и более совершенных средств радиосвязи, вплоть до высшей ее формы — биологической радиосвязи.
Глава VI
К. Э. Циолковский о телепатии
В феврале 1922 г. в Москве на Всероссийском съезде Ассоциации натуралистов (АССНАТ). где слушалось мое общение по существу гипотезы «Мысль — электромагнитная волна», я впервые познакомился с прибывшим из Калуги К. Э. Циолковским. Он делал на съезде два доклада: о цельнометаллическом дирижабле и о космической ракете. В перерывах мы беседовали с ним. Константин Эдуардович проявлял очень живой интерес к гипотезе об электромагнитной сущности явлений передачи мысленной информации на расстояние.
После отъезда К. Э. Циолковского домой, в Калугу, между нами возникла интенсивная переписка по самым разнообразным научным и техническим вопросам. В январе 1923 г. Константин Эдуардович прислал мне следующее свое заключение о моей гипотезе: «Явления телепатии не могут подлежать сомнению. Не только накопилось огромное количество соответствующего фактического материала, но чуть ли не каждый поживший семьянин не откажется сообщить о лично им испытанных телепатических явлениях. Почтенна попытка объяснить их с научной точки зрения. Такую попытку делает Б. Б. Кажинский. Он сравнивает нервную систему человека с радиотелеграфом. Он находит и соответствующие органы в теле животного.
В этой теории как будто одно противоречие. Возбуждение по нервам распространяется со скоростью 30 метров в секунду. А так как вообще нервный аппарат в конце концов состоит из одних элементов, или точнее из одного материала, то скорость мысли должна быть бесконечной, т. е. мы бы мыслили в миллионы раз быстрее, чем это есть на самом деле. Но дело в том, что одновременно с химической деятельностью в нервах, весьма медленно распространяющейся и составляющей обыкновенную мысль, возбуждаются и электромагнитные волны, которые распространяются со скоростью света. Эти последние действуют на одинаково настроенные нервные системы близких нам людей и производят известные телепатические явления.
Приведу аналогию. Представьте себе двух наблюдателей по разным концам длинной чугунной трубы, наполненной водой. Один наблюдатель сильно ударяет молотком по трубе; другой через некоторое время слышит разновременно три удара. Сначала до него доходит звук по чугунной трубе, потом через воду и наконец — через воздух. Если звук через воздух шел 40 сек., то водяные волны звука шли 10 секунд, а чугунные — 4 секунды. Но кроме того, могучий удар вызвал нагревание, свет и электричество, которые также могли проявить себя электромагнитными волнами, распространяющимися в сотни раз быстрее звуковых. Не видим ли мы тут нечто подобное тому, что совершается в комбинации нервных систем. Б. Б. Кажинский, кажется, находит подтверждение своим идеям в опытах с животными».
Десять лет спустя (в мае 1933 г.) мне привелось побывать в Калуге, в доме Константина Эдуардовича. Много часов провели мы в задушевных беседах.
Помню, меня очень взволновали слова Циолковского, сказанные им после того, как он выслушал мой рассказ о сущности теории биологической радиосвязи. Он сказал: «Именно в наступающий век космонавтики телепатические способности человека весьма будут нужны и послужат общему прогрессу человечества. Нас с вами можно назвать братьями по духу — идейными единомышленниками. В то время как моя космическая ракета может и должна привести к распознаванию великих тайн макрокосмоса, ваша теория может привести к распознаванию сокровенных тайн живого микрокосмоса — к решению великой загадки существа мыслящей материи мозга. А ведь макрокосмос и микрокосмос — единая природа вселенной. Решение загадки микрокосмоса сулит человечеству поистине громадные достижения, быть может не меньшие, чем даст космическая ракета».
Как-то во время следующей беседы я заметил: среди деятелей науки существует мнение о том, что передача мысленной информации на расстояние — сверхъестественная способность некоторых людей, ничего общего не имеющая с установленными в науке закономерностями. Как вы расцениваете подобные мнения?
Прищурившись лукаво, Циолковский оказал:
— Ну, знаете ли, одно из двух: если эти ученые признают такую способность у людей все же существующей, то уже по одному этому они не имеют права называть такую способность сверхъестественной. В таком случае их ошибку надо исправлять и доводить до их сознания. Ведь существующим в природе является только то, что именно для этой природы естественно. Это первое. Второе заключается в том, что если эти ученые, вопреки своей же логике, склонны существующее в природе какое-то явление считать неестественным, тогда значит, они попросту пока некомпетентны в этом вопросе, и нечего считаться с их мнением, поскольку это их мнение ненаучно.
— Что же делать? — спрашиваю.
— Имейте в виду, почти всегда новое, передовое, прогрессивное встречает решительное сопротивление сторонников старого. Я на себе многое испытал и увидел: чем смелее идея, открывающая неожиданную перспективу будущего, тем ожесточеннее действие, оказываемое ей мракобесами, к тому же прикрывающимися наукой. Не сторонитесь борьбы, работайте, экспериментируйте. Вы на верном пути. Пробивайте своей идее дорогу к победе на пользу людей, науки и жизни.
Сомнения профессора Иванцова
Проследим, однако, к чему сводятся возражения противников гипотезы о существовании биологической радиосвязи. Вернемся снова назад, к временам наиболее бурных споров и дискуссий по этому поводу. Март 1924 г. В зоологической аудитории Московского университета им. Ломоносова состоялся доклад проф. Н.А. Иванцова на тему: «Электромагнитная теория передачи мыслей».
[19] Докладчик выступил с критическим обзором положений, выдвинутых в моей книге [36]. Вот о чем он говорил.
1. Нервную систему Кажинский рассматривает как замкнутый колебательный контур Томсона. Между тем нервные ответвления заканчиваются с одной стороны в центрах головного мозга, а с другой — на периферии в мышцах, коже и аппаратах органов чувств. Таким образом, нервный тракт не является кольцеобразно замкнутым.
2. Мыслительные электромагнитные волны должны проходить через черепные покровы того, кто излучает волну, и того, кто воспринимает. Вполне возможно предполагать, что черепная коробка, благодаря своему большому электрическому сопротивлению, представляет некоторого рода изолятор для электромагнитных волн.
3. Используя свою схему нервного тракта в качестве аналогии такого вибратора, как Томсоновский колебательный контур, автор ничего не говорит об излучениях, возможных, по Лазареву и Бехтереву, из ганглиозных клеток головного мозга.
4. Если даже допустить образование электромагнитных колебаний в мозгу, то тогда необходимо считаться с тем, что они должны влиять на такие же колебания других нервных трактов мозга индуктивно, т. е. должен получиться в голове сумбур, которого нет на самом деле.
5. Никаких оснований для построения данной гипотезы нет. Если даже смотреть на дендриты нейрона как на конденсаторы и на завитки нейрона как на витки соленоида, как это делает автор, или же на ганглиозные клетки мозга как на генераторы электромагнитных волн, как это делает он и другие авторы, то все же невозможно объяснить передачу мыслей как образов, ибо можно объяснить передачу этих волн только как сигналов. Нет оснований предполагать, чтобы каждая отдельная клетка излучала свою, только ей свойственную волну. Нет в мозгу таких нервных аппаратов, которые излучали бы комплексную волну.
6. Поскольку нервные элементы, на которые ссылается автор, имеются у всех людей одинаково, то явления телепатии отмечались бы в сознании у всех одинаково. Между тем воспринимающие телепатическую передачу люди насчитываются редкими единицами, т. е. являются исключением из общего правила. Почему же огромное большинство людей не воспринимает друг от друга ничего даже на самом близком расстоянии?
7. Колбы Краузе служат лишь для чувства осязания, и при их помощи не может осуществляться передача мыслей. Это выглядело бы абсурдно, чтобы подошва ступки ноги могла воспринять, например, образ электрической лампочки.
8. На схеме автор рассматривает волосы как антенны. Но в таком случае лысые не могут передавать и принимать мысли на расстояние.
9. Опыты В. М. Бехтерева с собаками В. Л. Дурова неубедительны. При своей встрече с Бехтеревым у Дурова в 1922 г. я услышал от Бехтерева оригинальное суждение, согласно которого в этих делах один удачный опыт якобы может иметь решающее значение. Как известно, экспериментаторы, работающие в других отраслях науки, придерживаются совсем иного мнения.
10. Известно, что в телепатических передачах воспринимаются образы не только человека, но и дерева и других предметов. Но ведь дерево не обладает способностью излучать электромагнитные волны. Как примирить это противоречие?
11. Непонятно, как это собака, видя только глаза экспериментатора, может отыскать книгу, заданную ей мысленно.
12. Успех опытов на дрессированных собаках Дурова в его лабораторных и цирковых работах можно объяснить лишь тонкой способностью животного улавливать невидимые и неслышные людям сигналы, которые не чувствуются даже самим экспериментатором, но которыми собака руководствуется, производя заученные движения и действия.
13. Электромагнитная гипотеза передачи мыслей при внушении животным не удовлетворяет научным требованиям.
Мои возражения
После доклада слово было предоставлено мне. Вот, в основном, те возражения, которые я выдвинул против приведенных выше доводов оппонента.
1. Отрицательно оценивая отдельные, разрозненные положения моей книги, докладчик преднамеренно оставляет без освещения другие ее положения, с которыми он или согласен (и потому о них умалчивает), или не согласен, но не в состоянии опровергать их. Так, критикуя мое истолкование нервного тракта (в составе нескольких нейронов с витками соленоида и обкладками конденсатора) как замкнутого колебательного контура Томсона, докладчик умолчал о том, что моя гипотеза допускает также аналогию и незамкнутого нервного тракта со схемой известного в радиотехнике открытого вибратора.
2. Приравнивая черепную коробку к «изолятору» для электромагнитных колебаний, докладчик то ли упустил из виду, то ли не знает, что таковым «изолятором» или вернее устройством, экранирующим электромагнитные волны, может быть только коробка или замкнутая оболочка, стенки которой хорошо проводят электричество — в этом состоит известный в физике эффект клетки Фарадея. Поскольку сам докладчик придает стенкам черепной коробки характер материала, непроводящего электричество, эта коробка не может показать эффект клетки Фарадея, т. е. она не является экраном, блокирующим электромагнитные волны.
3. Работы академиков Лазарева и Бехтерева, о которых упоминает докладчик, направленные на доказательство наличия в нервной системе человека элементов, играющих роль вибраторов и генераторов электромагнитной волны, в этом отношении заслуживают всяческого признания. Однако для моей книги мне казалось более важным развить только те предположения, которые давно были разработаны в моих схемах аналогий. Это должно быть тем более понятным, что в предположениях обоих академиков не было выдвинуто никаких разработанных ими конкретных схем. Необходимо оговориться, что объясняя возникновение электромагнитного поля в результате какого-нибудь двигательного или чувствительного акта, рождающегося в мозгу человека, академик Лазарев обосновывает это явление только такими причинами как периодическая пульсация двух параллельных процедур: химического процесса разложения вещества клеток в центре мозга и электродвижущей силы, развивающейся при этом в клетках мозга. Большую роль в этом Лазарев отводит также процессу ионизации вещества клеток.
Однако с этим объяснением приходится считаться только как с огульным и приблизительным, ибо, с одной стороны, не вполне ясно действие ганглиозной клетки как генератора электромагнитной волны, а с другой, — в этом объяснении нет схемы, конкретно указывающей пути, которыми идет образование в клетке электромагнитных колебаний. Непонятно также, почему осевые цилиндры и дендриты, отходящие от клетки, исключены из схемы действия клетки как генератора волны. Академик Бехтерев, в отличие от Лазарева, считает, что электромагнитные колебания возникают не только в коре головного мозга, но и в нервах, как в проводниках, т. е. он идет дальше академика Лазарева. Но при этом Бехтерев, к сожалению, тоже не дает исчерпывающей конкретной схемы действия этой системы вибраторов и генераторов. Вот почему помещать разбор этих обстоятельств в своей книге мне казалось преждевременным и ненужным.
4. Неясно, почему докладчик настаивает на том, что электромагнитные волны мозга не влияют на излучающий их мозг. Это равнозначно утверждению, что действие волн радиостанции не влияет на работу аппаратов этой же радиостанции. Вернее было бы допустить, что действие собственных волн одной клетки в мозгу демпфируется (затушевывается) происходящей в этот момент более интенсивной работой другой нервной клетки того же мозга, благодаря чему никакого «сумбура» в мозгу не происходит.
5. Связь субъективного психического процесса в головном мозгу с электрическими явлениями в нервной системе того же организма доказана, и она обнаруживается не в отношении отдельных элементов нервной системы, а комплексно — как бы суммарно по отношению всех элементов нервной системы. Именно поэтому, в противовес мнению докладчика, можно утверждать, что излучаемые нервной системой человека во время акта мышления волны должны соответствовать суммарным итогам молекулярных процессов, комплексно связанным с психической работой мозга. Наружу излучаются не отдельные волны, свойственные каждой отдельной клетке, а комплексная волна, и получается не разрозненный, «сумбур» отдельных сигналов, а их сумма, составляющая образ, картину или иное представление, соответствующее работе излучающего мозга в данный отдельно взятый момент.
6. Неправильно поступает докладчик, отрицая факты передачи мыслей только потому, что эти передачи не регистрируются в сознании всех людей одинаково. Для того, чтобы приходящая извне вместе с электромагнитной волной мысленная информация об ощущении, представлении и т. п. одного человека была воспринята другим человеком, необходим ряд благоприятных условий, редко встречающихся в совокупности. Поэтому отмеченные в жизни случаи передачи мысленных информаций сравнительно редко становятся известными. В частности, этим обстоятельством объясняется, почему к случаям явной телепатии большинство ученых до сих пор относится с недоверием и предубеждением, а некоторые считают эти случаи таинственными или сверхъестественными явлениями. Пора эти явления извлечь из области чего-то загадочного и подвергнуть объективному анализу точной науки. К сожалению, этому доброму делу не могут служить доклады, подобные сделанному сегодня.
7. Напрасно докладчик считает окончательными мои сравнения других элементов нервной системы с деталями радиостанций. Например, колбы Краузе — это такая же правомерная попытка рассматривать данный элемент с точки зрения физики радиосвязи, как и другие, сделанные мной в книге. Аналогия этого элемента с приемной антенной рамкой сделана именно потому, что эти нервные элементы расположены преимущественно на периферии нервной системы. Я вовсе не утверждал в своей книге, как это пытается доказать докладчик, будто эта элементы имеют назначением регистрировать улавливаемую мысль. Дело в том, что в радиотехнике антенна только улавливает приходящие электромагнитные волны, а уже регистрирует их другой аппарат.
8. Из схемы в моей книге можно сделать ошибочные выводы, что волосы на голове являются как бы антеннами. Какого-либо подтверждения такой «аналогии» в организме людей, конечно, нет. Это дало повод докладчику и некоторым присутствующим здесь незлобиво посмеяться над такой «аналогией». Но в данном случае речь идет о топографической, а не органической аналогии. Не исключено, что эпителиальные — нервные окончания, «волоски» органа обоняния, могут играть роль микроантенны замкнутой колебательной петли обонятельного нервного тракта. Точно также «волоски» нервных клеток в улитке органа слуха могут играть роль микроантенны замкнутой колебательной цепи слухового нервного тракта. И в жизни насекомых, в частности пчел, гусениц и бабочек, подмечено некоторое сходство их усиков-щупальцев с антеннами.
9. Считать неубедительными опыты Бехтерева с дрессированными собаками Дурова нельзя. Докладчик пытается объяснить успешную передачу мысленных заданий собакам Дурова только способностью животного руководствоваться своей предугадкой и мимико-соматическими движениями экспериментатора. Докладчик не знает всех подробностей замечательных опытов Дурова, иначе он не стал бы спорить.
10. Успешными опытами с собаками Дурова доказано, что при телепатических передачах воспринимаются образы и картины предметов, хотя и не излучающих электромагнитные волны, но входящих в состав переданного образа. Это обстоятельство скорее является доказательством, чем поводом для опровержения данной электромагнитной гипотезы, как это пытается представить докладчик.
11. В своем сознании собака улавливает не картину глаз экспериментатора, а мысленно внушенный ей образ, ощущение и т. д. Дуровым разработана методика этих внушений, связанная с выработанными у животного эмоциональными рефлексами. Поэтому передачи собакам Дурова мысленных внушений не удаются людям, не знающим этой методики. Зато эти опыты удаются Бехтереву и его сотрудникам, изучившим методику Дурова и обладающим даром внушения.
Но я не одинок!
Профессору Н. А. Иванцову также возражали проф. Г А. Кожевников и проф. А. В. Леонтович. А. В. Леонтович сказал в своем выступлении, что докладчик критиковал утверждение Кажинского: нервы — замкнутый контур. Однако такой знаток физиологии, как покойный А. С. Догель, также считал, что нервы представляют собой замкнутую в своих концах систему (проф. А. В. Леонтович демонстрировал при этом мелом на доске в качестве примера схему нервного тельца Грандри по Догелю). Еще на опытах Я. Н. Жука
[20] проф. Леонтович убедился в существовании факторов, свидетельствующих о какой-то передаче мыслей и потому не считал идею Кажинского фантазией, якобы не заслуживающей никакой экспериментальной проверки. Наоборот, по его убеждению, гипотеза Кажинского достойна всесторонней и старательной экспериментальной проверки.
Проф. В. К. Аркадьев высказал мнение, что поскольку в науке признано существование в нервной системе человека разности электрических потенциалов порядка тысячных долей вольта и менее, то этого уже достаточно, чтобы признать допущение электромагнитных излучений нервной системой человеческого тела. Пусть они будут самой незначительной силы, но если известен их период, то можно найти способ для их регистрации и определения их свойств, например длину волны, излучаемой мозгом человека при мышлении. Опыты эти возможны. Для их выполнения по определенному плану нужна лишь рабочая гипотеза, хотя бы подобная той, которую, например, выдвинул Кажинский. Впоследствии Аркадьев опубликовал свои теоретические подсчеты [1] величин электрического и электромагнитного полей, которые могут возникнуть в пространстве, окружающем мыслящий объект. По его расчетам, сила магнитного поля не превышает 10
-15 гауссов, иначе говоря, является ничтожной и потому недоступна измерениям при современном уровне измерительной техники. По мнению Аркадьева, электромагнитная энергия при этом равна 6,54*10
-24 эргов, т. е. в несколько тысяч раз меньше той, которую может воспринять наиболее чувствительный орган человеческого тела — глаз (2*10
-10 эргов). В результате своих подсчетов он пришел к выводу, что «величина поля или сила тока, которая могла бы иметь место в том или ином случае, слишком ничтожны, чтобы вызвать какой-либо эффект». Кроме того, подтверждающими правильность моей гипотезы оказались результаты экспериментов над людьми, проведенных в течение 16-и месяцев (1922–1923 гг.) в Ленинграде секцией мысленного внушения Общества неврологии, рефлексологии и биологической физики, организованного акад. В. М. Бехтеревым при Рефлексологическом институте по изучению мозга. Опыты велись под руководством физика проф. В. А. Подерни. Приводим выводы из его доклада в январе 1924 г. на 11 съезде врачей-психоневрологов в Ленинграде. Опытами подтвержден факт передачи от мозга к мозгу на расстояние как мысленных (зрительных) образов и эмоциональных состояний сознания, так и двигательных импульсов. Установлены случаи, когда перцепиент воспринимал импульсы от образовавшейся в мозгу индуктора подсознательной деятельности того или иного периферического рецепторного органа чувств, т. е. глаза, уха и т. д.
[21] Примененный секцией метод изучения этих явлений, названных рецепторной индукцией, позволил установить условия успешной передачи на расстояние импульсов от индуктора и условий приема перцепиентом этих импульсов, развивающих в сознании перцепиента соответствующие мысленные представления и ощущения. Далее, установлена возможность искусственной задержки во времени возникновения в сознании перцепиента воспринятых им (от индуктора) мысленных образов и ощущений с отнесением их формирования к заранее определенному моменту. Экспериментально подтверждено, что воспринятый перцепиентом образ-ощущение сначала возникает в его подсознательной сфере, а затем формируется в сознании. Установлено, что для успеха опытов передачи-приема мысленной информации на расстояние необходимо, чтобы подсознательная сфера перцепиента в момент опыта не была в состоянии возбуждения.
На том же съезде невролог проф. Л. Л.Васильев доложил о результатах своих экспериментальных исследований в Рефлексологическом институте по установлению влияния магнита на условия приема перцепиентом мысленного внушения от индуктора [17]. Большой подковообразный магнит, удерживавший груз весом 1,6 кг, подносился с затылочной стороны к голове перцепиента на расстоянии около 5 см так, чтобы он не прикасался к волосам. Во время опытов перцепиент не знал, когда и как применялся магнит. Оказалось, что магнит действует только в том случае, когда его полюса приходятся строго один против правой, а другой против левой половины головы. Когда северный полюс магнита приходился против левой половины головы, перцепиент воспринимал внушение. При обратном положении полюсов внушение не воспринималось. Эти опыты показывают влияние магнитного поля на прохождение нервных процессов в коре головного мозга человека. В частности, человеку под гипнозом внушалось, что он видит определенный зрительный образ, картину, фигуру. Он действительно подтверждал, что «видит» это. Следует подчеркнуть, что зрительное ощущение внушаемой фигуры возникало непосредственно в мозгу гипнотика, точнее в зрительных долях коры его головного мозга. В этом случае не могло быть и речи о передаче данного зрительного ощущения в мозг от светочувствительного слоя сетчатки глаза, как от зрительного рецептора гипнотика. И вот, когда в этот момент поднесенный к затылочной части головы гипнотика магнит несколько сдвигали в сторону, сдвигалась и искажалась (по свидетельству гипнотика) воспринятая его мозгом фигура.
В те времена не было найдено никаких объяснений этим «странным» явлениям. Лишь недавно (в 1959 г.) работы группы советских ученых в лаборатории Института химической физики АН СССР, руководимые доктором химических наук Л. А. Блюменфельдом, позволили найти это объяснение. Прежде считалось, что магнетизм возможен только в кристаллических веществах, содержащих металл, например железо, никель, кобальт, со свободными, неспаренными электронами (эти свойства металлов называются ферромагнитными
[22]). В соответствии с этим воззрением считалось, что живые ткани организма не обладают магнитными свойствами. Теперь такой взгляд устарел. Упомянутые советские исследователи установили, что в молекуле белка во время химической реакции тоже появляются свободные, т. е. неспаренные, электроны. Обнаруживаются они и в так называемой дезоксирибонуклеиновой кислоте (будем ее называть для простоты изложения нуклеиновой кислотой, или ДНК), представляющей собой химическое вещество, из которого формируется ядро живой клетки.
Когда же исследовали в этом отношении не только чисто нуклеиновую кислоту, но и те части нервной ткани, где эта кислота содержится в больших количествах (куски коры головного мозга, части мозжечка и т. п.), то они оказались тоже магнитными. Подчеркнем, что нуклеиновой кислоте принадлежит главная роль в хромосомной передаче наследственных признаков и свойств животного организма от предков к потомкам.
Вслед за советским ученым Л. А. Блюменфельдом те же, как бы ферромагнитные, свойства нуклеиновой кислоты экспериментально подтвердили (в 1960 г.) и французские ученые Садрон, Дузу, Полонский. Они установили, что помимо магнитных свойств нуклеиновая кислота обладает также электрическими свойствами. Отсюда был сделан важный вывод, что нуклеиновая кислота имеет и электромагнитные свойства. Есть предположение, что вещество это как в хромосоме, так и в ядре нервной клетки, имеющее вид относительно удлиненного и несколько скрученного «жгутиком» волокна, ведет себя точно так же, как лента магнитофона. Атомные группы, составляющие это волокно, под действием электромагнитных вибраций, вызванных импульсом психической работы мозга, в момент получения той или иной информации располагаются в порядке, обусловливающем эффект, подобный переменному магнитному напряжению, действующему в магнитофонной ленте.
Кроме того, внешность и даже черты лица будущего потомка, элементы его памяти, а также основы поведения как бы записаны на волокне нуклеиновой кислоты хромосомы его предка в форме тех или иных электромагнитных вариаций. Развивая это положение, можно считать обоснованным и другой вывод: именно в молекулах нуклеиновой кислоты ядра нервной клетки коры головного мозга, как в ячейках памяти, у взрослого индивида откладывается та разнообразная информация, которая передается в его мозг органами его чувств. Информация эта, после «обработки» анализом и синтезом органов сознания, остается в «жгутиках» — мозговых ячейках памяти, как в своеобразных «кладовых», пока не последует волевой импульс-приказ мозга, возвращающий эту информацию в сферу сознания именно тогда, когда в этом выявляется необходимость.
Отсюда мы можем сделать еще один очень важный вывод для теории биологической радиосвязи; в момент, когда вошедшая в сферу сознания информация в ядре нервной клетки мозга одного человека «обрабатывается» процессом анализа и синтеза, выходящее наружу из этой клетки радиационное излучение несет с собой волны как физический агент, сопровождающий образование этой психический. информации в мозгу. Эти волны и есть те агенты возбуждения, которые, придя в находящееся (хотя бы и на большом расстоянии) ядро нервной клетки мозга другого человека, воздействуют на это ядро по законам индукции и резонанса. В результате получается раздражение соответствующего ядра и клетки в этом втором мозгу, дающее толчок его психической работе, во всем аналогичной работе первого мозга.
Открытие магнитных, электромагнитных свойств нуклеиновой кислоты в клетках нашей нервной системы (и в хромосомах) следует рассматривать как начало нового пути, который ведет к другим важнейшим открытиям, знаменующим собой не что иное, как коренной переворот в науке и жизни человечества, не меньший, чем тот, который принесли с собой раволюционизирующие науку и жизнь исследования в области строения ядра атома и космические ракет. Докладывая об этих перспективах президент Парижской академии наук Ф. Перрен (9 мая 1960 г.), сказал: «Я полагаю, что научное открытие, о котором я только что вам говорил, намечает новый путь к познанию основных законов и механизмов, управляющих живой материей».
Газета «Юманите» (май 1960 г.) расценила данное открытие именно как знаменующее коренной переворот в науке и жизни человечества, не меньший чем тот, что принесли с собой революционизирующие науку и жизнь нуклеарные (ядерные) исследования и космическая ракета.
Эти знаменательные выводы современной науки имеют прямое отношение к фактам биологической радиосвязи в мире животных, в том числе к явлениям передачи мысленной информации на расстояние у людей. Прозвучавшие 9 мая 1960 г. в Парижской академий наук слова Ф. Перрена перекликаются со словами К. Э. Циолковского, произнесенными 20 мая 1933 г. в Калуге о том, что теория биологической радиосвязи «может привести к распознаванию сокровенных тайн живого микрокосмоса — к решению великой загадки существа мыслящей материи мозга».
Заслуживают внимания также некоторые соображения, высказанные советскими учеными Д. М. Спитковским, П. И. Цейтлиным и В. С. Тонгуром (1960 г.), работающими в области изучения феноменов морфологического изменения волокна нуклеиновой кислоты. Так, материалы их исследований «намечают подход к выяснению механизмов своеобразного конфигурационного последействия ДНК при облучении относительно низкими дозами проникающей радиации».
[23] Развивая то, что говорилось выше о роли «жгутика» волокна нуклеиновой кислоты в психической работе клетки мозговой материи, мы делаем еще один не менее важный вывод. Выходящее наружу из клетки радиационное излучение одного мозга, достигнув зоны расположения другого мозга, облучает этот (другой) мозг, т. е. служит для него той проникающей радиацией, которая и производит «своеобразное конфигурационное последействие ДНК». При этом «последействии» происходит точно такое же изменение расположения атомных групп волокна ДНК в клетках другого мозга. В результате этой проникающей извне радиации и получается то, что люди привыкли называть передачей мысленной информации на расстояние.
К этому надо прибавить, что в подобной передаче (и приеме) «мыслительных» радиаций участвует не только тот или иной действующий в данный момент «жгутик» ДНК нервной клетки мозгового центра, а еще кое-что другое. Из гениального учения И. П. Павлова о высшей нервной деятельности известно, что каждый наш орган чувств (рецептор ощущений) анатомически связан нервным трактовым путем с соответствующим ему «анализатором» — центральным аппаратом коры головного мозга.
При помощи анализатора мы получаем информацию как изнутри нашего организма, так и извне, перерабатываемую в нашем мозгу анализом и синтезом сознания и принимающую характер той или иной мысли.
Образование электромагнитных колебаний в клеточном веществе (в ганглиозных клетках коры головного мозга) акад. П. П. Лазарев [43] приписывает химической реакции этого вещества при возбуждении нервной клетки. Он подходит к определению длины волны, излучаемой нервной клеткой мозга при акте мышления: «Всякое ощущение, всякий акт движения должны образовать волны большой длины (до 30000 км) в окружающей среде. Какую физиологическую роль могут играть эти волны, сказать трудно, но возможно, что они помогут нам объяснить явления внушения и другие более сложные явления в психической области… Так как периодическая электродвижущая сила, возникающая в определенном месте пространства, должная непременно создавать в окружающей воздушной среде переменное электромагнитное поле, распространяющееся со скоростью света, то мы должны, следовательно, ожидать, что всякий наш двигательный или чувствующий акт, рождающийся в мозгу, должен передаваться и в окружающую среду в виде электромагнитной волны».
Относительно опытов В. Л. Дурова с построенной мной экранирующей камерой акад. П. П. Лазарев в 1923 г. высказал мнение, что эти опыты заслуживают продолжения. Еще более определенно он высказался по этому поводу в 1939 г.
Акад. П. П. Лазарев совместно с акад. В. М. Миткевичем и гипнотизером С. И. Канарисом провели три серии интересных опытов, доказавших электромагнитную природу мысленного внушения людям при гипнозе. В ряде опытов первой серии С. И. Канарис проводил сеанс гипноза — обычным способом, при котором гипнотизируемые, впадая в транс, выполняли заданное им мысленное внушение. В другой серии опытов, когда на голову С. И. Канариса надевался заземленный металлический полукруг, никто из присутствующих не поддался гипнозу. Стоило, однако, ему снять с головы гипнотизера полукруг, и опыт снова проходил успешно. В третьей серии опытов, когда к голове гипнотизера сзади подносился постоянный электромагнит, гипнотический эффект не удавался. После удаления магнита снова все шло нормально. Таким образом, подтверждались результаты исследований проф. Л. Л. Васильева (1924), показавших влияние магнитного поля на прохождение психических процессов в коре головного мозга человека.
Кстати, отметим, что этот ученый придерживается оригинального взгляда на природу явлений телепатии. Считая эти явления редко встречающимися, он справедливо относит их к числу наиболее сложных и методически трудных задач психоневрологии. Способность мозга улавливать на расстоянии информацию от другого мозга (или как ее еще называют «парапсихическая одаренность»), по мнению Васильева, в течение тысячелетий не прогрессирует, а вырождается. Мнение это основано на том, что, во-первых, такая биологическая радиосвязь чаще проявляется в животном мире, чем среди людей; во вторых, среди людей эта способность проявляется как рудиментарное свойство, сохраняющееся от зоологических предков, и если иногда возрождается, то чаще всего у некоторых нервных или психически неполноценных лиц в виде своеобразного атавизма. Указывается, что если биологическая оправданность подобной радиосвязи для мира животных основана на том, что в некоторых случаях она имеет значение важного жизненного акта (например, у бабочек она способствует сохранению вида), то для людей — такого биологически важного значения она уже не имеет.
Мы считаем, что такая оценка явлений биологической радиосвязи нисколько не порочит самую проблему и не означает бесперспективности ее изучения. Выдвигается лишь несколько иной подход к вопросу, что можно только приветствовать.
Добавим к этому новость. В 1960 г. чехословацкий ученый М. Рызл [86] получил экспериментальные доказательства того, что «телепатическую» способность мозга человека можно воспитывать, тренировать и развивать. Это, конечно, будет зависеть от того, нужна ли людям подобная способность мозга. Я, например, присоединяюсь к мнению К. Э. Циолковского о том, что такая способность весьма нужна для прогресса человечества уже теперь. Я думаю, что она будет полезна в наступающий век коммунизма на Земле, в век развития космических путешествий человека на другие планеты.
Работы А. В. Леонтовича подкрепляют теорию биологической радиосвязи
Читатель помнит, с какой осторожностью относился вначале акад. А. В. Леонтович к моим аналогиям, как долго он избегал принципиальных высказываний по этому поводу. Однако дальнейшие исследования акад. А. В. Леонтовича и его школы по установлению явлений электромагнитной индукции в нервной системе привели к непосредственному подтверждению наличия в нервах элементов Томсоновского колебательного контура. В 1933 г. в одном из своих трудов он писал, что: «передача нервного возбуждения с нейрона на нейрон происходит электрическим путем и в основном индуктивно, с перицелюляра на внутриклеточные пучки первичных нервных фибрилл тела ганглиозной клетки», и что «суть нашей точки зрения и основа этой работы состоит таким образом в том, что красочно выступающие, бьющие в глаза детали — спиральные извивы (соленоиды) перицелюляра должны пониматься не как случайные удлинения нервного волокна для целей лучшего подхода к окружающей тканевой обстановке, которые так обычны у нервных волокон, а как структуры специального назначения. Так же не случайны и те давно озадачивавшие гистологов „пуговчатые утолщения“, варикозные расширения и им подобные образования на концах телодендриев вообще и перицелюляров в частности, равно как и на дендритах.
[24] В последнее время наша методика окраски нервов дала нам возможность наблюдать весьма значительное количество прекрасно окрашенных перицелюляров, и в частности перицелюляры так называемых клеток со спиральными отростками. Эти удивительные, необычайной красоты образования, представляющие собой явные естественные соленоиды, заставили нас задуматься над многими вопросами физиологии нервного возбуждения, результатом чего собственно и является настоящая работа».
И дальше: «Таким образом вырисовывается следующая картина: аппарат передачи возбуждения с нейрона на нейрон сводится к тому, что в фибриллярном аппарате ганглиозной клетки с одной стороны и в обмотках перицелюлярного аппарата с другой стороны мы имеем как бы две катушки индукционного аппарата. Тот электрический колебательный процесс, который идет по одной обмотке, индуцирует колебание в другой обмотке. Одной обмоткой являются мотки перицелюляров, другой воспринимающей обмоткой являются внутриклеточные мотки фибрилл ганглиозной клетки, образующие с прилежащими к ним частями перифибриллярного вещества внутриклеточный моток кернлейтера (аксона — Б. К.). Для того, чтобы такая передача совершилась наилучшим образом, надо, чтобы оба аппарата были соответственно подстроены друг к другу.
Вот в этой настройке и должны играть роль те пластинки, пуговки и т. д. как емкости, которыми снабжены перицелюляры, а может быть и те обмотки нервных витков, которые входят в состав перицелюлярного аппарата».
Огромное значение этой работы акад. А. В. Леонтовича заключается в том, что в ней впервые научно обоснованы факты наличия в нервной системе человека (и животного) электромагнитной индукции биологического происхождения. Здесь ученый уже без прежних предосторожностей и оговорок прямо заявляет: «Не надо забывать, что как всякий технический кабель, нерв представляет собой цилиндрический конденсатор, имеющий притом свою собственную самою индукцию. Однако нерв как живой проводник имеет и отличия. Эти последние состоят в том, что электрическая волна не только является порождением какой-нибудь возбудившейся нервной молекулы, отдельного „нервного элемента“, но, по общепринятому взгляду, возбуждает своего соседа, вызывая в нем тот же процесс. Так как при этом нерв отзывается и на посторонние токи подходящих электрических качеств, то, стало быть, в условиях естественной экзальтации его, он может обнаружить и по отношению к электрическим толчкам, приходящим к нему из других частей (нервной системы — Б. К.) особый процесс, который мы хотели бы подчеркнуть особым термином. Вот это взаимодействие работы биологически структурных молекул неравных элементов нервных „элементаров“ и своих же электрических токов, обыкновенно несколько со стороны, из какой-либо более удаленной точки того же нерва приходящих, представляет собой нечто вроде взаимоиндукции, на которой необходимо остановиться. Общеизвестно, что в каждом биологически микроскопическом элементе нерва, называемом нами нервным элементаром, при раздражения его посторонним электрическим током происходит процесс возникновения электрического тока возбуждения — электробио-эффект, и обратно, при естественном возбуждении нерва образуется тоже разница потенциалов, которую мы называем биоэлектро-эффект. Оба эти процесса находятся в отношении обратимости, похожей на отношения, существующие при установленном Киселевым круговом вторичном тетанусе;
[25] вторичный тетанус второго мышечного препарата передается обратно на нерв первого, возбуждает связанную с ним первую мышцу; эта последняя своим током возбуждает второй нерв и вторую мышцу и так долгое время. Подобное взаимодействие электробио-эффекта мы выше и назвали биоиндукцией. Конечно, эта биоиндукция достигает максимума в органах концевых, в органах передачи, причем трудно себе представить, чтобы и ей не были свойственны такие универсальные процессы, как явление резонанса».
В заключительной части своей работы, которую (часть) А. В. Леонтович назвал «дискуссионной», содержатся, между прочим, важные для нашей темы выводы и соображения: «Нейрон работает как аппарат переменного тока, причем перицелюляр нервной клетки представляет собой часть нервной структуры, снабженную емкостью и самоиндукцией, составляющими обычную деталь механизма применения слабого переменного тока
[26] и имеющую много общего с воспринимающим радиоаппаратом… Летом 1931 г. студент, ученик Рамон-и-Кахала Ромеро Роблес в Мадриде опубликовал свою интересную попытку объяснить работу нервной системы, базируясь на идеях радиотелефонии. Мы особенно отмечаем, что здесь подчеркивается необходимость той двойственной системы, о которой говорим мы, разделяя все пластинки перицелюляра на две обособленные системы (об этом писал в 1923 г. Кажинский)…
Близкие к нулю сопротивления возбужденного нерва можно объяснить тем, что ряды биомолекул нерва (наши „нервные элементары“) при возбуждении и резонансе развивают одновременно электровозбудительные силы… При нашей теории не приходится думать, каким образом нейроны связанны друг с другом, для переменного тока перерыв цепи не представляет препятствия и связь осуществляется перицелюляром с одной стороны, турами нервных элементаров, повторяющими ход нейрофибрилл внутриклеточных корзинок ганглиозных клеток, — с другой стороны. Такое устройство в радиотехнике гарантирует отстройку одного аппарата от всех других, мешающих ему колебаний и подстройку именно на желаемую длину волны, а также частоту передачи… Весьма вероятно, что частота основных волн нервного тока гораздо больше, чем обычно принимается на основании одних экспериментальных данных: формула [4] дает ее около 10
10 степени. Если бы это подтвердилось, то при раздражении нерва эксперимент дает лишь суммарный эффект нескольких, иногда очень многих волн. То, что воспринимается экспериментально, как изменение частоты волны физиологического процесса, соответствовало бы тогда лишь числу биений от расстройства ритма нескольких синхронно работающих нервных механизмов. Таким образом, как будто намечается новая область ультрамикрофизиологии. Этим также объяснилась бы возможность передачи при резонансе явления порядка и типа синусоидальных колебаний (т. е. не релаксационных — Д. К.). Получается механизм, похожий на механизм радиопередачи: передаются не только волны, но и все их нюансы. Это было бы невозможно, если бы резонанс касался самих волн, а не их компонентов большой частоты, так как волны резонансные имеют синусоидальный характер… При всей удивительности этой цифры для того случая, когда ее получаешь первый раз, мы однако хотели бы отметить следующее удивительное ее свойство: электрическая волна частотой 10
10 в секунду имеет длину 1 см, т. е. почти ту же, что и намеренная до сих пор волна возбуждения нерва (1,5–5 см)…
[27] Тонус объясняется постоянной вибрацией живых структурных молекул нервных элементаров, имеющей при том очень большую частоту — нечто вроде 10
10 в секунду. Поэтому-то до сих пор никаких электрических колебаний при тонусе не обнаружено — они
слишком часты даже для такого аппарата, как катодный осциллограф (подчеркнуто мной — Б. К.). Лишь тогда, когда получается резонанс этих колебаний и их биения под влиянием тех или других воздействий на них, получаются явные электрические волны, составленные притом из целых групп основных электрических колебаний, имеющих разную высоту в зависимости от состояния возбуждений, а следовательно, и сопротивления нерва в данный момент его существования (положение, сходное с тем, каким пользуется радиотехника)… В силу особенностей внутренней структуры того или другого органа при росте его нервов наступает такой момент развития их, при котором телодендрии нервов со своими извивами и их конечными пластинчатыми и пуговчатыми утолщениями образуют субстрат (совокупность частей и деталей — Б. К..), в котором при возникновении электрического заряда от электрической диссоциации (рассредоточения — Б. К.) ионов, сопровождающей всякий жизненный процесс, легко возникает Томсоновский колебательный контур, а стало быть и чисто физический процесс электрического резонанса…
В нервной системе перед нами не индукционная катушка, а трансформатор, притом весьма разнообразного и во многом — еще непонятного устройства, возможно нередко работающий на усиление тока. („лавинообразное нарастание возбуждений“, как называли его ранее — Б. К.)»
Так, в результате многолетних исследований академик А. В. Леонтович пришел к незыблемому выводу, что нейрон работает по принципу Томсоновского колебательного контура, все более склоняясь в сторону признания неизбежности излучения наружу электромагнитных волн биологического происхождения (Томсоновский колебательный контур-вибратор).
Наши ряды неизменно растут
Более решительные выступления в связи с этой проблемой мы находим в опубликованных значительно позже (в 1948 г.) работах д-ра Б. В. Краюхина — ученика и последователя школы А. В. Леонтовича, главного его сотрудника по экспериментальному установлению факторов электромагнитной индукции в нервных элементах живого организма, впоследствии (после кончины А. В. Леонтовича в 1943 г.) самостоятельно продолжавшего эта работы.
«Изучение литературы и собственные эксперименты, — писал Б. В. Краюхин [39, 40], - показали, что живые организмы, отдельные органы и ткани при возбуждении создают вокруг себя электрическое поле, или излучают в окружающую среду электромагнитные волны, которые при определенных условиях опытов могут быть обнаружены. Пока что имеются лишь общие принципиальные решения этого вопроса. Детальное и глубокое изучение электромагнитной радиации живыми организмами и их тканями будет произведено лишь при более мощной радиоусилительной аппаратуре, применение которой сыграет такую же роль в изучении микрофизиологических явлений, какую играет микроскоп в изучении структуры тканей».
Важно отметить, что как А. В. Леонтович, так и Б. В. Краюхин рассматривают физиологию возбуждения нерва как особенность комплексного процесса, при которой процессы обменно-химические и электрофизиологические неразрывно связаны. По их убеждению перицелюляры невозможно рассматривать только как органы медиаторов,
[28] а в гораздо большей степени, как своеобразные аппараты синапсической (контактной — Б. К.) передачи колебательного тока возбуждения с нейрона на нейрон. Так, по мнению А. В. Леонтовича, изучение вопроса передачи с нейрона на нейрон должно итти обоими путями — путем изучения медиаторной передачи и электрической.
Вообще, для последних лет характерно заметное повышение интереса со стороны людей науки к проблемам телепатии. Доктор П. И. Гуляев посвятил (1960 г.) вопросам электромагнитного излучения мозга при акте мышления заключительный раздел своей книги,
[29] в конце которого говорится: «Факт передачи мысли на расстояние, без посредства органов чувств, в настоящее время считается доказанным и, вероятно, скоро будет практически применяться. Переносчиком телепатемы, видимо, является новое для науки физическое поле, продуцируемое мозгом». Правда, автор придерживается того мнения, что это поле — не электромагнитного характера.
Выдвинутая В. М. Бехтеревым в 1919 г., П. П. Лазаревым в 1920 г. и обоснованная автором этих строк в 1923 г. функциональная аналогия нейронных клеток головного мозга с микрогенераторами электромагнитных волн, позднее была подтверждена результатами исследований немецкого гистоморфолога В. Кирше [87]. Излагая установленные им гистологические особенности строения синапсов, В. Кирше сопоставил их функцию с работой именно микрогенераторов.
Глава VII
Друзья и противники за рубежом
Нам кажется важным коснуться существующих различий в современных воззрениях на строение и функции элементов нервной системы. Авторов физиологических работ в этом отношении можно разделить на две большие группы: одни решительно высказываются в пользу электрической передачи нервных импульсов с нейрона на нейрон в местах синапсов, другие — и таковых большинство — являются сторонниками медиаторной передачи, отрицающими электрическую природу этих явлений. Высказывания научных деятелей первой группы уже приводились ранее. К числу сторонников второй группы относится, например, Дж. Экклс [77], профессор психологии университета в Канберре (Австралия). Ссылаясь, на экспериментально полученные данные, этот автор указывает, что когда в двух противоположных точках смежных нервных образований в местах синапсического контакта прикладывают внешнее (постоянное) напряжение, и при этом уменьшается потенциал мембраны, разделяющей эти смежные образования, то соответственно уменьшается и так называемый возбуждающий синапсический потенциал. При перемене знака потенциала у мембраны меняется и направленность импульса возбуждения у синапсического потенциала. Иначе говоря, экспериментально получается двусторонность проведения нервного возбуждения по одному и тому же нерву как проводнику. Автор считает, что в то время как гипотеза электрической передачи не может дать объяснения этому явлению, с точки зрения гипотезы химической передачи оно, это явление, легко объяснимо. Далее, по его мнению, с позиций гипотезы электрической передачи нельзя объяснить полярность синапсической мембраны, возникающую под влиянием тормозных процессов в нервах. Когда под действием внешнего тока уменьшается потенциал мембраны, через которую проходит тормозной синапсический потенциал, то не только соответственно уменьшается синапсический потенциал вообще, но может перемениться знак этого потенциала, а вместе с ним и направление тормозного импульса у синапсического потенциала. Или, что тоже, получается экспериментальная двусторонность проведения нервного торможения. И в данном случае, по мнению этого автора, гипотеза электрической передачи не может дать объяснения. Доказывая химическую природу механизма синапсического перехода импульсов, Дж. Экклс приходит к выводу о «совершенной непригодности гипотезы электрической передачи». Однако, по нашему мнению, прав С. М. Свердлов, автор предисловия к русскому изданию этой книги, утверждая (в противовес мнению Дж. Экклса), что «электрическую и химическую гипотезы, по-видимому, не следует рассматривать как исключающие друг друга, так как в конечном счете „химическое“ действует через „электрическое“». Мы лишь добавим к этому, что и «электрическое» в этих процессах действует через «химическое». В этом отношении мы всецело придерживаемся точки зрения акад. А. В. Леонтовича и его школы. Дело в том, что существует некоторая обособленность прохождения биологического процесса в нервах от прохождения электрического процесса. Еще Гоч и Берч [25] экспериментально показали, что дегенерирующие нервы не обнаруживают электрического колебания уже тогда, когда они еще дают физиологический эффект. При регенерации таких нервов получается обратное: существует такая фаза, при которой электрический эффект уже имеется, а физиологического еще нет. По мнению А. В. Леонтовича, эти факты дают полное основание не считаться с тем, что называется двусторонностью прохождения нервного возбуждения (или торможения), как и с возражением против «гипотезы электрической передачи».
Ведь то, что выявилось в экспериментах Дж. Экклса, получилось под влиянием только извне приложенного тока. Не надо забывать того противоречия, которое существует между экспериментально достигнутой возможностью двустороннего проведения нервного импульса и фактической полярностью этого процесса в натуре, т. е. полярностью живого нерва вообще. Полярность эта очевидна хотя бы из известной в науке невозможности оперативного сращивания нервов чувствительного и двигательного трактов да и из самого факта раздельного существования этих трактов. Нервный импульс по каждому из этих трактов (если они ориентированы параллельно друг другу) проходит хотя и во взаимно встречных направлениях (в одном центробежно, в другом центростремительно), но всегда только униполярно. Наконец, имеется и следующее категорическое утверждение А. В. Леонтовича [47] на этот счет: «Мы лично склоняемся к той, как нам думается, бесспорной точке зрения, по которой процессы, молекулярно-химический и электрический в нерве тесно связаны друг с другом примерно так, как когда-то это представлялось еще знаменитому Роберту Майеру. Существенно важным однако является то, что прохождение возбуждения через перицелюлярный аппарат (и через синапсический контакт — Б. К.), где имеется почему-то анатомический перерыв между системой одного нейрона и другого, мыслим только с одной точки зрения, именно с той, что в области перицелюлярного аппарата этот перескок осуществляется при помощи электрического колебания, возникшего в перицелюлярном аппарате с одной стороны, и в теле ганглиозной клетки, с другой».
Отмечая эти противоречия между взглядами Дж. Экклса и других ученых на данный предмет, мы должны подчеркнуть и такие выводы из упомянутой работы этого автора (опубликованной в 1957 г.), которые прямо соответствуют как опубликованной нами в 1923 г. работе [36] о наличии замкнутого колебательного контура в нервной системе, так и опубликованной в 1933 г. работе А. В. Леонтовича [47] о нейроне как аппарате колебательного тока. Электрические свойства поверхностной мембраны стандартного мотонейрона Дж. Экклс графически представляет в виде нескольких приведенных им эквивалентных (равноценных — Б. К.) схем замкнутого колебательного контура. В этом контуре он указывает средние арифметические значения мембранного потенциала, емкости и сопротивления. Не указано только значение самоиндукции. Между тем ясно, что непременным участником колебательного процесса по этим схемам Дж. Экклса является и самоиндукция нейронного аксона, хотя бы подобная той, которую имеет простой цилиндрический проводник, как об этом говорит Феррарис [71].
В 1925 г. появились первые сообщения в печати о работах итальянского ученого Ф. Кацамали [37], профессора неврологии и психиатрии Миланского университета (Италия), начатых им в 1924 г. (т. е. на два года позднее начала наших работ в лаборатории В. Л. Дурова в Москве), по исследованию с помощью клетки Фарадея «телепсихических феноменов и мозговых излучений», а попросту говоря, как это и выдавалось впоследствии, висцеральных (внутренностных) электромагнитных излучений из человеческого организма.
Рис. 18. Экранирующая камера итальянского ученого Ф. Кацамали:
А — трубка и фильтр, подающие свежий воздух в камеру.
В опытах Кацамали была использована экранирующая камера (рис. 18), имеющая вид вместительной кабины с дощатыми стенами, полом и потолком, покрытыми снаружи листами освинцованного кровельного железа толщиной от 0,5 до 1,5 мм. Проверка экранирующих свойств кабины дала положительные результаты и без заземления: радиоприемник, помещенный внутри закрытой кабины, не принимал радиосигналов от работавшего снаружи радиопередатчика. Для проведения экспериментов было изготовлено четыре радиоприемника с приемом на слух волны длиной от 1 до 4000 м. Радиоприемник № 1, которым пользовались в начальной стадии исследований, был рассчитан на волны длиной от 300 до 4000 м, с маленькой антенной рамкой для коротких волн и с катушками — для длинных волн. Аппарат имел 4 лампы высокой частоты и детектор из 2-х ламп низкой частоты. Позднее был использован приемник № 2 с кристаллическим детектором — гален и пирит — и проволочной антенной во всю длину камеры (2 метра). Это устройство позволяло улавливать более короткие волны, причем применялся усилитель низкой частоты, дававший значительное усиление приема. Для исследования волн от 50 до 100 м был использован приемник № 3 с гетеродинным двойным контуром, рассчитанный на длину «соседней» волны, чтобы демпфировать колебания, возможно происходящие (при интерференции) от экспериментатора, помещавшегося в той же камере. Наконец, для улавливания волн еще меньшей длины — от 1 до 10 м применялся приемник № 4 с круглой антенной рамкой (диаметр 300 мм). С прибавлением гетеродинного устройства на длину волны 4 м можно было уже слышать в телефонную трубку звуки необычайного тембра и характера.
В качестве объектов исследования выбирались люди предпочтительно из числа нервнобольных, мозговую деятельность которых можно было легко возбуждать по желанию до любой степени при помощи гипноза. В качестве гипнотиков-перцепиентов лучше показали себя эпилептики и истерики, у которых под гипнозом легко получались галлюцинации зрительного порядка. Экспериментатор, он же гипнотизер, помещаясь в камере вместе с гипнотиком, производил запись всех изменений звуков, слышимых в микрофон приемника.
Наиболее интересные результаты опытов были получены при использовании приемника № 4. Вот перевод записи слов проф. Кацамали по этому поводу: «Рамка приемника № 4 направлена была обычно на подопытного субъекта. Чаще всего он впадал в автогипноз как только присаживался на стул по моему приглашению. И тогда сразу же слышны были в телефоне шумы, подобные радиотелефонным сигналам. Эти сигналы прерывались, как только субъект пробуждался, и снова возникали при его повторном усыплении. При возбуждении галлюцинаторных видений в гипнотическом состоянии субъекта шумы возобновлялись сильнее и приобретали специфический характер по силе тонов, менявшейся соответственно степени колебания интенсивности внушенных эмоций. Некоторые звуки были столь характерными, что весьма отличались от обычных при ритмичном звучании от работы аккумуляторной батареи. Звуки эти еще больше усиливались, если субъект имел и спонтанную (самопроизвольную), например акустическую, галлюцинацию. Звуки уменьшались и прекращались вовсе по мере успокоения и пробуждения субъекта. Когда эмоции субъекта (галлюцинаторные видения в состоянии глубокого транса) делались более интенсивными, в телефоне слышались свисты н модулирующие тоны, похожие на звуки скрипки под сурдинку».
Проф. Кацамали изучал и вполне нормальных людей, у которых он стимулировал в состоянии бодрствования, например, творческое воображение. Во время усиленной мозговой деятельности этих субъектов получалось тоже вполне определенное звучание в микрофоне. Опыты же над лицами, находившимися в состоянии депрессии (подавления, угнетения), не сопровождались никакими отличимыми в телефоне звуками. По мнению Кацамали, результаты его опытов доказывают факт улавливания радиоприемником на слух колебаний, непосредственно излучавшихся из нервных центров мозга человека.
Работы проф. Кацамали нашли отклик в нашей и заграничной печати со стороны ученых и практиков, работающих в области неврологии, психиатрии и радиосвязи. В их числе имелись критические замечания, ставившие под сомнения заявление итальянца о том, что ему удалось зафиксировать излучения мозговых нервных центров.
Особый интерес представляет работа испанского студента-медика Э. Р. Роблеса [56]. Выдвигаемую в ней идею он сам считает «рабочей гипотезой». Как и мы, Э. Р. Роблес полагает, что в деле проводимости в мозг восприятий от наших рецепторных органов чувств (зрения, обоняния, слуха и пр.), кроме центростремительных волокон нейронного тракта (проводящего ощущение от периферии к центру), играют большую роль и центробежные волокна, почему-то имеющиеся в тех же рецепторных органах чувств.
Считаю уместным напомнить, что, по моим воззрениям, эти центробежные волокна входят в состав второй половины замкнутой цепи Томсоновского колебательного контура в нервах (первой половиной является центростремительный тракт), играющей роль обратной связи этого контура. В этом заключается существенное различие между взглядами Э. Р. Роблеса и нашими.
Предполагая, что эти центробежные волокна являются концевыми ответвлениями особой нервной нити как проводника, откуда-то приходящего в рецепторный орган чувств, Э. Р. Роблес видит, таким образом, здесь второй концевой участок нерва. А между этими двумя окончаниями (двух нервов: центростремительного и центробежного) он полагает существующим еще и третий конечный элемент в виде ответвления от третьей нервной нити и строит гипотезу, объясняющую возможность наличия электрической связи уже между этими тремя нервными окончаниями. Для объяснения электрической связи он привлекает аналогию с действием радиолампы-триода.
Э. Р. Роблес выдвигает идею о том, что при всяком возбуждении рецепторного органа, когда в мозг посылается то или иное ощущение, происходит, в сущности, установление акта электрической связи между тремя нервными окончаниями в рецепторе. Следовательно, в каждом рецепторном аппарате должно различать три рода нервных элементов: 1) волокна центробежного нервного тракта с одним знаком заряда; 2) волокна центростремительного тракта с противоположным знаком заряда; 3) волокна нервного элемента, воспринимающего ощущение и контролирующего (управляющего этим восприятием), который представлен иногда двумя клетками: принимающей (собственно рецептор) и передающей. Действие такого аппарата автор считает аналогичным действию лампы-триода, которую он назвал именем другого конструктора — Леэ де Фореста.
Развивая выдвинутую аналогию, Э. Р. Роблес приравнивает нервную клетку, как принимающий элемент, к антенне, настроенной на определенную длину волны. Вторую (контролирующую) клетку, электрически сообщающуюся с первой, он приравнивает к сетке лампы триода, сообщающейся с антенной. Такие биполярные нервные клетки действительно существуют в сетчатке (ретине) глаза, в клубочках обонятельной клетки (луковицы, волоска) органа обоняния, в нервных окончаниях, окружающих эпителиальные клетки (волосатые) органа слуха и т. д., и, наконец, в ганглиях спинного мозга. Источником нервной энергии в своих схемах Э. Р. Роблес считает мышцы (энергию мускулов). Развитую таким образом аналогию нервных элементов как деталей радиолампы он дополняет аналогией действия мышц как поставщиков энергии и получает цельную схему действия «радиостанции» в нервной системе живого организма.
Рассматривая эти аналогии, я обрадовался тому, что они подтверждают, дополняют и развивают сделанные мной еще в 1919 г. предположения о детекторной, усилительной и генераторной роли определенных нервных элементов, сравниваемых в моих схемах с радиолампами-триодами. Таким образом, в дополнение к Томсоновскому замкнутому колебательному контуру и открытому вибратору в нервной системе человека появляется еще одна отправная база для будущих исследователей в этом же направлении — радиолампа-триод. Правомочность этого предположения для науки подкрепляется новейшими достижениями радиотехники.
Ко времени написания этих строк (1960 г.) в радиотехнике уже создан был прибор — солион, который в разных конструктивных исполнениях может играть роль радиолампы-триода, как усилительной, так и детекторной, или генераторной. Замечательно то, что по своей физической сущности этот прибор подобен живой клетке — электрические процессы в нем осуществляются не в металлических телах и проводниках, а в жидкой среде — солевом растворе, подобном электролиту нервного вещества. Вот некоторые особенности устройства этого прибора.
Солион похож на элемент: он тоже имеет два электрода, опущенные в электролит. Но между ним находится пористая перегородка, сквозь которую проходят ионы, двигаясь от одного электрода к другому. Многие причины могут повлиять на движение ионного потока между двумя электродами. Такой причиной может послужить увеличение температуры раствора электролита. Если при нагревании в растворе получится температурная разница между нагретой частью электролита (например, на одной стороне перегородки) и ненагретой частью (на другой стороне перегородки), то ток изменится. Изменение потенциала на пористойперегородке вызывает усиленное изменение тока между электродами, и солион работает как обычная усилительная радиолампа-триод. Перегородка играет роль сетки в лампе: она ускоряет или замедляет движение ионов. Как видим, прибор этот может служить хорошей иллюстрацией в аналогии между его действием и функцией клеточных генераторов в центральной нервной системе.
И еще одна мысль обрадовала меня. Работа Э. Р. Роблеса была представлена для напечатания (в 1931 г.) профессором Р. Гортега, учеником и последователем знаменитого исследователя гистологии нервов Рамон-и Кахала. Это показывает, что Гортега одобряет работу Роблеса. Отсюда у меня возникла уверенность, что такое же одобрение испанского ученого, вероятно, получила, бы и моя рабочая гипотеза, если бы он ознакомился с ней.
Что касается взгляда Роблеса на мышцы как на источник нервной энергии, то этот взгляд, по моему мнению уступает точке зрения акад. В. М. Бехтерева, подтвержденной и акад. А. В. Леонтовичем о том, что источником нервной энергии для каждого нейрона являются зерна Ниссля в соме ганглиозной клетки.
Интересные наблюдения в Канаде
Иностранный член Академии наук СССР В. Пенфильд, профессор неврологии и нейрохирургии университета в г. Монреаль (Канада), в 1959 г. опубликовал [83] некоторые выводы из своих 23-летних исследований психических реакций человека на раздражение коры головного мозга непосредственным прикосновением к ней электрода как под током, так и без тока. Исследования эти были проведены в более чем 1000 случаев трепанации (хирургическая операция вскрытия) черепа, производившейся под местной анестезией (обезболиванием), но при полном сознании пациента. В результате этих работ можно сказать, что практически были исследованы все области коры головного мозга.
Так, электрод, через который на кору действуют толчки (импульсы) тока напряжением 1 в с частотой 60 колебаний в секунду и длительностью каждого импульса в 2 м/сек, вызывает обычные зрительные ощущения, когда он приближен к зрительной области коры. Пациент видит свет, различает цвета и тени, которые двигаются и принимают различные формы. Тот же электрод, приложенный к слуховой области коры мозга, заставляет пациента «слышать» звон, шипение или стуки. Раздражение центральной извилины производит ощущение «ползающих мурашек», или ложное чувство движения.
Важно отметить мнение проф. В. Пенфильда о том, что при раздражении таким током корковой области зрительного центра пациент получает световые ощущения, но никогда ему не представляется комплексная картина, и ее кинематическое развертывание. При таком же раздражении коркового вещества области слухового центра вызываются ощущения звона в ушах, жужжания, шипения, стуков, но никогда звуки голоса или разговора. Иначе говоря, вызывается каждый раз элемент зрительной, слуховой или осязательной чувствительности, но не воспоминания былых происшествий или прошлых переживаний.
Однако на поверхности коры головного мозга есть область, занимающая часть обеих височных долей, которую называют интерпретационной или толковательной, электрическое раздражение которой «может пробудить ряд прошлых переживаний». Еще до недавнего времени на эти участки коры мозга невропатологи не обращали внимания, полагая, что они особого значения для психики человека не имеют. А сейчас можно считать установленным, что «электрическое раздражение этой области, и только этой, иногда вызывает психические состояния, которые можно подразделить на два вида реакций: реакции воспроизведения прошлого опыта и реакции толковательные или интерпретационные».
Вот серия экспериментов, в результате которой была получена психическая реакция воспроизведения прошлого опыта. Пациент С. Б., когда электрод (под током) коснулся его височной доли, сказал: «Там было пианино, и кто-то играл на нем. Знаете, я слышал мотив». Когда без ведома пациента, кора его мозга была опять раздражена приблизительно в том же месте, он сказал: «Кто-то говорит с кем-то, и он упомянул мое имя, но я его не расслышал… Это было как сон». Когда в том же месте кора мозга была еще раз раздражена без ведома пациента, он тихо произнес: «Да, о Мари, о Мари, кто-то поет эту песню». При четвертой попытке раздражения этого места коры, пациент сказал, что это была «рекламная песня одной радиопрограммы». После этого (в 5-й раз) электрод был приложен к мозгу на 40 мм ближе к передней части верхней височной извилины, и пациент сказал: «Что-то воскресило воспоминания. Я вижу Seven Up (бутылка газированного лимонада) — бутылочную компанию… Гаррисоновскую пекарню».
Экспериментатор полагает, что пациент, по-видимому, «видел» два плаката монреальской торговой рекламы.
После этого хирург предупредил пациента, что опять будет приложен электрод к мозгу. Дело в том, что пациент сам не может знать, когда электрод прикладывается к его мозгу, если об этом ему не сказать, так как твердая оболочка мозговой коры не чувствительна к механическому раздражению от прикосновения к ней твердого предмета. И вот через некоторое время после того, как электрод был приложен к мозгу, но на этот раз без тока, на вопрос хирурга о том, что чувствует пациент теперь, последний тотчас ответил: «Ничего» (т. е. ничего не почувствовал).
Другая пациентка Д. Ф., когда электрод, под током прикоснулся к ее мозгу, «услышала» мелодию в исполнении оркестра. Как только экспериментатор прекратил раздражение, мелодия исчезла. Но музыка того же «оркестра зазвучала» опять (в ощущении пациентки), как только электрод был еще раз приложен к мозгу. Мало того, пациентка, по просьбе хирурга, запела «услышанную» мелодию, как бы следуя за исполнением ее оркестром — это оказалась популярная песня. Раздражение было повторено хирургом несколько раз и неизменно вызывало в представлении пациентки звуки той же песни. Каждый раз мелодия начиналась на том же самом такте песни и развертывалась в обычном для нее темпе. Все сделанные хирургом попытки запутать исполнение песни пациенткой, оказались безуспешными. Она пребывала под впечатлением, что в операционной играл патефон, и продолжала уверять в этом других даже спустя несколько дней после операции.
Третий пациент, мальчик Р. В., когда электрод был прилижем к его правой височной доле, «услышал», как его мать разговаривает по телефону. Когда раздражение было повторено (без предупреждения пациента), он опять «услыхал» голос матери в том же ее разговоре. Это же раздражение было повторено через некоторое время в третий раз, и мальчик сказал: «Моя мать говорит брату, что он надел пальто задом наперед. Я слышу их обоих». Когда же хирург спросил мальчика, происходил ли такой разговор в действительности, он ответил: «О, да, незадолго до того, как я приехал сюда». На вопрос о том, похоже ли его состояние на сон, мальчик ответил: «Нет, я как будто запутываюсь».
Четвертый пациент Ж. Т. воскликнул с удивлением, когда электрод прикоснулся к височной доле его мозга: «Доктор, доктор, я слышу сейчас, как люди смеются… мои друзья из Южной Африки». На вопрос о причине его удивления, пациент ответил, будто сам только что смеялся со своими двоюродными сестрами Бесси и Анной, хотя и сознавал, что в этот момент (его смеха) он находится на операционном столе в Монреале.
Переходя к изложению других (толковательных или интерпретационных) результатов от такого же раздражения височной доли электродом, проф. В. Пенфильд доказывает, что в этих случаях пациент толкует, поясняет (интерпретирует) то, что он «видит», «слышит» или о чем думает в момент электрического раздражения. Например, пациент может утверждать, что переживаемое ему знакомо, как будто он это видел, слышал. При этом он понимает, что переживаемое им теперь состояние или чувство ложное. Иногда пациента охватывает необъяснимый страх или даже паника.
Под впечатлением проникающих в печать сведений о непрестанном развитии телепатических идей, английский физик О. Лодж заявил в 1925 г.: «Я предвижу, как совершенно непреложную возможность, что мы придем к непосредственной передаче мыслей от одного мозга другому, не прибегая к помощи таких вибраций, какими мы сейчас еще пользуемся при посредстве технической радиосвязи». [2]
Проф. А. Джурно, руководитель электрофизиологической лаборатории медицинского факультета Парижского университета, осуществил (в 1957 г.) попытку создания слухового протеза в виде искусственного рецепторного органа слуха для человека, полностью утратившего слух в результате разрушения перепонок обоих ушей. Для этой цели была сконструирована миниатюрная (небольшой толщины и длиной 25 мм) индукционная катушка, имевшая две обмотки из тонкой серебряной проволоки вокруг стального сердечника. Катушка охвачена снаружи герметически закрытой пластмассовой оболочкой. После того, как одна из обмоток была присоединена к волокнам слухового нерва в том месте, где они оставались неповрежденными, катушка была вставлена в воздушный канал уха и оставлена там (за височной костью) на период заживления слухового нерва в местах контактов. Через три дня после этой операции были произведены испытания. При этом звуковые сигналы и произносимые экспериментатором слова улавливал микрофон, присоединенный к усилителю, на выходе которого была подключена вторая обмотка индукционной катушки (вложенной в ухо пациента). Пациент стал ощущать звуковые раздражения и различать отдельные слова, хотя, как он говорил, они заглушались посторонними свистящими шумами. После нескольких месяцев тренировки с помощью звуков от магнитофона, пациент был в состоянии понимать 75 % того, что ему говорят, хотя то, что он слышал, отличалось (по его мнению) от нормальной речи. Но оказалось, что он стал различать звуковые колебания выше и ниже диапазона, нормального для уха человека. После первого эксперимента были подобным образом успешно оперированы и другие глухие пациенты.
С тысячекилометровых далей
Начиная с 1957 г. за границей, а особенно в США, аналогичные работы получили значительный размах, но, как оказывается, в основном по той лишь причине, что результаты их могут иметь крупнейшее военное значение. Военное, морское и авиационное ведомства США стали проявлять оперативный интерес к постановке соответствующих экспериментов. Если прежде в течение нескольких лет надобность в подобных исследованиях ставилась под сомнение, то после того, как были собраны многочисленные свидетельства неопровержимых фактов телепатии, возбудивших крайнее внимание ряда видных ученых (П. Иордан — лауреат нобелевской премии, Б. Хофманн — сотрудник знаменитой Принстонской лаборатории Эйнштейна, А. Бергсон и др.), скептики, опровергавшие самую возможность телепатии, сделались заметно более сдержанными в своих возражениях.
Начиная с 1958 г. многие крупные американские фирмы, известные своей продукцией в области электроэнергетики и электроники, организовали у себя исследовательские лаборатории по изучению телепатии (например, фирма Вестингауз в г. Фриндшип, штат Мэриленд; Дженерал Электрик в г. Скенектеди; Бэлл Телефон в г. Бостон, штат Массачузетс). Среди основных тем, разрабатываемых в названных лабораториях, можно назвать такие: установление способов (или методов), какими осуществляются телепатические передачи; создание аппаратуры, регистрирующей и воспроизводящей сигналы телепатии; определение амплитуды и частоты сигналов телепатической передачи и т. п.
Фирма Рэнд Корпорейшн обращалась к бывшему президенту США Д. Эйзенхауэру с докладной запиской, где его вниманию рекомендованы были раскрывающиеся возможности телепатии как нового, более совершенного способа получения информации военными подводными лодками, в особенности находящимися в океанских глубинах за полярным кругом (где обычная радиосвязь испытывает особые помехи).
Специальной лабораторией фирмы Вестингауз в г. Фриндшип по поручению правительства США был поставлен в 1958 г. длительный опыт телепередачи мысленной информации (зрительных ощущений) от одного человека, находившегося на суше, другому, находившемуся на борту крупной подводной лодки «Наутилус», погруженной в глубь океана на расстоянии двух тысяч километров от местонахождения первого человека. К проведению этого опыта были привлечены кадры и транспортные средства военно-морского и авиационного ведомств США.
Из сообщений об этом опыте можно почерпнуть такие подробности. Опытами в лаборатории г. Фриадшип руководил полковник Б. Боверс, директор биологического сектора исследовательского института военно-воздушных сил США. Опыты начались 25 июля 1958 г. и продолжались изо дня в день в течение 16 суток. В одном из изолированных помещений лаборатории все это время находился безвыходно оператор Смит, студент Дюкского университета в г. Дюргем (штат Северная Каролина). Он выступал в этих опытах в качестве индуктора — передатчика зрительных ощущений. Дважды в день в строго определенное время индуктор пускал в действие движимый часовым механизмом автомат, во вращающемся барабане которого перетасовывалась тысяча карт системы Зенера.
[30] Из автомата выпадали с интервалом в одну минуту одна за другой пять карт, изображения на которых, таким образом, следовали в том или ином совершенно случайном порядке. Индуктор брал (в том же порядке последовательности, в каком выпадали карты) одну за другой каждую карту в отдельности, сосредоточивался на ее обозрении, стремясь думать только о ней, чтобы запечатлеть в своем мозгу ее изображение, и одновременно зарисовывал изображенную на ней фигуру на листке бумаги. На том же листке он зарисовывал изображение фигуры с каждой последующей карты. Получался листок с пятью изображениями фигур в той или иной последовательности одна за другой. Запечатав листок в конверт, Смит ставил на нем дату, время опыта и подпись и передавал конверт полковнику Боверсу, который прятал этот конверт в несгораемый шкаф.
В то же самое время нечто подобное происходило на находившейся в плавании в Атлантическом океане (на расстоянии 2000 км) военной подводной лодке «Наутилус» (с атомным двигателем). Здесь в одну из изолированных кают был помещен другой оператор — перцепиент (или, по нашей теории, индикатор) некто Джонс — морской офицер в чине лейтенанта. Его появление на борту «Наутилуса» было обставлено некоторой секретностью.
С момента, когда он поднялся с трапа пристани на палубу лодки, и до того, как он был заперт в отдельной каюте, его не видел никто из членов экипажа «Наутилуса», кроме одного матроса, впоследствии обслуживавшего его, а также капитана «Наутилуса» Андерсена (который посещал его дважды в день). В продолжении всех 16 дней Джоне не получал вестей «с воли». Ежедневно он рисовал в своей каюте на листке бумаги (именно дважды в день в заранее точно определенное время, строго согласованное с работой индуктора Смита в г. Фриндшип) по своему выбору одно за другим изображение какой-либо фигуры: круг, квадрат, крест, звезда, три волнистые линии. Получался листок с группой из пяти фигур, нарисованных в той или иной последовательности одна за другой. Джоне запечатывал листок в конверт, передавал его являвшемуся к нему в это время капитану Андерсену. Тот ставил на конверте дату, время опыта и свою подпись и уносил к себе в каюту, где прятал конверт в несгораемый шкаф.
Когда по окончании рейса «Наутилус» прибыл в порт Крейтон, перцепиент Джонс со своими конвертами сошел с него и был немедленно направлен под эскортом на автомашине на ближайший военный аэродром, где поднялся на борт самолета и прилетел в аэропорт г. Фриндшип, откуда (на автомашине) был доставлен в лабораторию полковника Боверса. Последний сличил содержимое двух серий конвертов (перцепиента и индуктора) и установил полное сходство изображений более чем в 70 % случаях. Перцепиент Джонс «отгадал» почти 3/4 изображений, запечатленных в мозгу индуктора Смита.
Так военно-воздушное и морское ведомства США получили экспериментальное подтверждение того, что может осуществляться общение между людьми на больших расстояниях через воду, воздух и металлические преграды без обычных средств связи, а только посредством мозговых излучений при акте мышления.
В приведенном описании опытов обращает на себя внимание одно важное обстоятельство. Электромагнитные волны, сопровождавшие образование мысли (зрительного ощущения) в мозгу индуктора, достигли клеток коры головного мозга индикатора, пройдя большое расстояние не только через воздушное пространство и сквозь толщу воды, но и через металлическую стенку корпуса лодки. Отсюда можно сделать следующие выводы, 1) эти волны распространялись сфероидально, а не узко направленным пучком; 2) эти волны пронизывали корпус лодки, который в этом случае не оказал никакого блокирующего влияния (на волны), т. е. не сыграл роли «клетки Фарадея».
Известно, например, что радиоприемники морской лаборатории советского научно-исследовательского корабля «Витязь» смогли зарегистрировать волны, излучаемые электрическими органами плавающей в воде рыбы торпедо.
[31] Между том радиоаппараты подводных лодок не улавливают этих волн. Отсюда напрашивается вывод о том, что некоторые электромагнитные волны биологического происхождения обладают какой-то еще неизвестной особенностью, отличающей их от волн радиотехники. Возможно, что наше незнание того, в чем именно состоит эта особенность, является большой помехой в развитии исследовательских работ в этой области. И действительно, прошло несколько лет со времени американских опытов, к которым привлекался «Наутилус», однако о каких-либо новых достижениях в этом направлении пока ничего не известно.
Некоторые итоги и перспективы
Таким образом, перед нашим взором открывается захватывающая перспектива познания и, овладения новым могучим средством научного и технического прогресса — методом биологической радиосвязи.
Ничего, что многое в этом отношении еще не ясно, многое подлежит глубокому теоретическому исследованию я экспериментальной проверке (ведь этой дорогой в наши познания приходит и все только нарождающееся, неизведанное!). Начало уже сделано, фундаментальная разведка продолжается. Мы имеем ряд богатейших по своему содержанию экспериментальных работ — В. М. Бехтерева, П. П. Лазарева, А. В. Леонтовича, Б. В. Краюхина, В. А. Подерни, Л. Л. Васильева, С. Я. Турлыгина, Т. В. Гурштейна, В. Л. Дурова и других. Эти работы могут служить прекрасной основой для дальнейших теоретических разработок и обобщений.
К числу особенно важных итогов этого рода надо отнести, прежде всего, обнаружение нервных элементов, имеющих сходство с парными обкладками конденсаторов и витками соленоидов. Экспериментально доказано наличие колебательных биоэлектрических токов в нервной системе, функционирующих по принципу действия конденсатора и соленоида в Томсоновском колебательном контуре. При этом установлены факты индуцирующего влияния этих токов внутри организма. Разработаны основы теории генерирования биоэлектромагнитных волн, излучающихся центральной нервной системой наружу при акте мышления.
Многочисленные экспериментальные наблюдения над жизнью и поведением человека, животных, птиц и насекомых подтверждают факт существования биоэлектромагнитных и биорадиационных излучений, исходящих из нервной системы и других источников — биовибраторов. Опытами доказано наличие факторов биологической радиосвязи между людьми (при акте мышления), а также мысленного внушения человеку и животному.
Складывающиеся основы теории биорадиационного общения между людьми, на наш взгляд, дают повод рассуждать о возможности дальнейшего развития существующих форм педагогики на более высоком уровне. Состав элементов педагогики, применяемый в деле формирования человеческого сознания у детей и юношества, со временем должен быть обогащен новым прогрессивным элементом — дополнительным применением методов мысленного внушения. Слово, речь, видимые и слышимые сигналы, рисунок, книга, вещественные образцы, модели и предметы могут быть дополнены прямой мысленной передачей относящихся сюда образопонятий, ощущений, чувствований.
Иными словами, в будущем должны применяться методы планомерно организованного (по определенной программе) биорадиационного воздействия с помощью телепатемы, излучаемой из мозга воспитателя и преподавателя, непосредственно в мозг и психику ученика. Конечно, для этого потребуется, чтобы в программу изучаемых дисциплин при подготовке педагогов входила не только психология, но и практическое обучение методам мысленного внушения. Впоследствии могут и должны появиться новые физические приборы, помогающие воспитателю и преподавателю осуществлять мысленную передачу необходимых понятий и представлений.
Одним из наиболее существенных затруднений развивающейся науки о биологической радиосвязи является отсутствие приборов, могущих регистрировать биорадиационную волну параметров, соответствующих акту мышления. Дело упирается в ее ультрамикроскопичность, пока недоступную для изучения при современном техническом уровне радиоприборов. Тем не менее это обстоятельство отнюдь не является неодолимым. Оно наверняка будет преодолено благодаря грядущим успехам советской радиоэлектроники.
По меткому определению лауреата Нобелевской премии академика И. Е. Тамма, «положение в биологической науке сейчас напоминает положение в физике в эпоху, непосредственно предшествовавшую открытию расщепления урана и овладению методами управления атомной энергией. Я считаю, что роль ведущей науки естествознания перейдет в относительно недалеком будущем от физики к биологии. В частности, биология, как сейчас физика, будет создавать новые важнейшие отрасли техники и тем, в известной степени, определять ее развитие».
Эти слова вполне можно отнести и к нарождающейся отрасли техники «биологической радиосвязи». Здесь именно биология даст нам ряд новых аппаратов, в принципе тождественных с некоторыми живыми нервными «аппаратами», если мы, углубившись в изучение последних, определим более глубоко и конкретно их роль в «биологической радиосвязи».
Посмотрим, каковы возможности в этом направлении. В прямой связи с вопросом получения тончайших приборов н проводников, обладающих сверхпроводимостью при охлаждении до температуры, близкой к абсолютному нулю, находится разработанная советскими учеными идея квантовой радиотехники — так называемых молекулярных генераторов, дающих большую равномерность электрических колебаний в течение длительного времени их использования. Другим, не менее важным достижением а этой области является создание молекулярных усилителей, во много раз увеличивающих чувствительность аппарата и уменьшающих шумы, которые прежде сильно искажали прием и снижали дальность действия устройств радиосвязи. Совсем не исключена возможность применения идеи молекулярных генераторов и усилителей при изучении природы тончайших физических явлений, сопровождающих работу мозга в процессе мышления и передачи — приема телепатемы на расстоянии.
Подводя черту под всем, что было сказано здесь, хочется обратиться со словом совета или призыва к будущим читателям этой моей книги. Пусть самые энергичные из вас, особенно наше любознательное юношество — молодые преподаватели, студенты, учащиеся средних школ, мечтающие о научной деятельности, проникнутся актуальностью прочитанного и загорятся настойчивым желанием приобщения к углубленному изучению физиологии нервов с позиций идеи «биологической радиосвязи».
Смело, безбоязненно беритесь за решение еще не решенных проблем в этой области, за разработку новых гипотез и новых путей успешного овладения тайнами биологической радиосвязи.
Дерзайте, стройте аналогии, ищите, спорьте, экспериментируйте!
Подобно тому как исследования внутреннего мира атома раскрыли и поставили на службу людям его могучую энергию, полное постижение закономерностей процесса мышления поможет нам разгадать величайший секрет живой материи — ее способность мыслить и еще выше вознесет власть разума над слепыми силами природы.
Литература
1. В. Аркадьев, Об электромагнитной гипотезе передачи мысленного внушения, журн. «Прикл. физ.», 1, 1924, стр. 216.
2. Р. Аimеgеаl, Le cerveau humain émet des ondes. J. Je sais tout, 15. IX, 1925, р. 371.
3. Adrian and Вгоnk. The discharge of impulses by motor nerve fibres. Impulses in single fibers of the phrenic nerves. J. of Phys., 6, 1928, р. 81.
4. M. Aгdenne, Ann. d. Physik, Bd. 9, 1928, s. 288.
5. Г. Б. Белоцерковский, Миллиметровые волны, 1959.
б. В. М. Бехтерев, Психика и жизнь, 1906.
7. В. М. Бехтерев, Объективная психология, 1907.
8. В. М. Бехтерев, Об опытах мысленного воздействия на поведение животных; Доклад, сделанный на конференции института по изучению мозга и психической деятельности в ноябре 1919 г.
9. В. М. Бехтерев, Коллективная рефлексология, 1921.
10. В. М. Бехтерев, Мозг и его деятельность, 1928.
11. И. С. Бериташвили, Общая физиология мышечной и нервной системы, ч. 2, 1922.
12. С. А. Бекнев, Гипотеза о нервной энергии и ее значении в деле образования рабочим коллективом максимальной производительности труда, 1922.
13. А. И. Боброва, Автокондукция и часто-переменные токи (высокого напряжения) Тесла, д-Арсонваля в массаже, 1914/
14. Е. Вгаnly, Rарр. au Cong. Intern. de Phys., Paris, 1900.
15. J. C. J. Button, Electronics brings light to the blind. Radio-EIectronics, 29. № 12, 1958, рр. 52–55.
16. К. М. Быков, Г. Е. Владимиров, В. Е. Делов, Г. П. Конради, А. Д. Слоним, Учебник физиологии, 1955.
17. Л. Л. Васильев, О влиянии магнита на сомнамбулические галлюцинации, Русск. физ. журн., 1921.
18. Л. Л. Васильев, О передаче мысли на расстояние, журн. «Вестник знания», № 7, 1926.
19. Л. Л. Васильев, Таинственные явления человеческой психики, 1959.
20. Н. Е. Введенский, Телефонические исследования над электрическими явлениями в мышцах и нервах. Труды СПБ. Общества естествоиспытателей, т. XV, вып. 1, 1884.
21. Б. А. Введенский, Физические явления в катодных лампах, 1932.
22. W. Winsh, Über den elektrischen Betrieb unseres Körpers, 1918.
23. О. Вернер, Чувствительные гальванометры постоянного и переменного тока, 1933.
24. Л. А. Водолазский, Техника клинической электрографии, 1952.
25. Gоth und Burch, см. Borrutau, Pflüg, Arch., 84, S. 329.
26. Л. М. Гулл, Уничтожение сопротивлений антенны, Radio Broadcast, Нью-Йорк, 1924.
27. П. Гуляев, Модель болезни, рефлекса, мысли, журн. «Знание — сила», 5, 1959, стр. 15.
28. Т. В. Гурштейн, К вопросу об электромагнитной радиации человека, неизданная монография (рукопись), дата подписи автора: Москва, 24.VI 1937.
29. D. Dennу-Brown, W. R. Russett, Traumatic shock in experimental cerebral concussion, J. Physiol., v. 99. No. 4, 1941, рр. 6–7.
3О. У. Джемс, Психология, 1905.
31. Б. А. Долго-Сабуров, 0 дальнейшем развитии нейронной теории, Докл. АН СССР, т. 103, № 3, 1955, стр. 521–524.
32, В. Л. Дуров, Мои четвероногие и пернатые друзья, 1914.
33. В. Л. Дуров, Дрессировка животных. Психологические наблюдения над животными, дрессированными по моему методу (40-летний опыт). Новое в зоопсихологии, 1924.
34. Du Bois Reymond, Untersuchungen über thierische Elektrizitat, 1849.
35. А. Н. Кабанов, Учебник анатомии и физиологии человека, 1953.
36. Б. Б. Кажинский, Передача мыслей (факторы, создающие возможность возникновения в нервной системе электромагнитных колебаний, излучающихся наружу), 1923.
37. F. Cazzamali, Phénomènes télépsychiques et radiations cérébrales. Revue Métapsychique, N 4, 1925, рр. 215–233.
38. F. Cazzamali, Les ondes électromagnétiques en corrélation avec certains phénomènes psychosensoriels.Comptes Rendues de III-éme Congrès International de Recherches Psychiques, Paris, 1928.
39. Б. В. Краюхин, Возможна ли электроиндукция в тканях живого организма. Сборник, посвященный памяти А. В. Леонтовича, 1948, стр. 83–99.
40. Б. В. Краюхин, К вопросу о колебательном характере нервного возбуждения. Сборник, посвященный памяти А. В. Леонтовича, 1948, стр. 100–108.
41. П. П. Лазарев, Текущие проблемы биологической физики, 1920.
42. П. П. Лазарев, Физико-химические основы высшей нервной деятельности, 1922.
43. П. Н. Лазарев, Ионная теория возбуждения, сб. «Современные проблемы естествознания», т. 7, 1923.
44. А. В. Леонтович, Физиология домашних животных, М., 1916.
45. А. В. Леонтович, Физиология домашних животных, 1925.
46. A. W. Leontovich, La microstructure du système nerveux (du sustème «neurons») comme base des théories de conductibilité et d'excitation dans le système nerveux. Comptes Rendues, t. 187, 1928, р. 908.
47. А. В. Леонтович, Нейрон как аппарат переменного тока (на основе опыта электрофизиологии перицелюляров), Биол. журн., т. II, вып. 2–3, 1933, стр. 252–291.
48. А. В. Леонтович, Нейрон — аппарат переменного тока, Юбилейный сборник АН УССР, т. I, Уфа, 1944 (на укр. яз.).
49. М. Н. Ливанов, В. М. Ананьев, Электроэнцефалоскопия, 1960.
50. O. Lodge, The work of Hertz, Phil. Mag., London, 4, 37, 1894, р. 94.
51. J. Мallard, Les nerfs du coeur, Paris, 1908.
52. Б. Мэтьюз, Электричество в нашем теле, 1938.
53. А. А. Петровский, Телепсихические явления и мозговые радиации, журн. «Телеграфия и телефония без проводов», № 1 — 34, 1926.
54. С. Н. Ржевкин, Слух и речь в свете современных физических исследований, 1928.
55. Д. А. Рожанский, Электрические лучи, 1913.
56. E. R. Robles, Una hipotesis sobre la fisiologia del sistema nervioso. Bull. de la Societad Espanola de historia natural, t. XXXI, № 7, 1931.
57. М. Рузе, Опасные радиоволны, журн. «В защиту мира», 1 (104), 1960, стр. 92–96.
58. P. Serebriakow, Zur Morphologie der Perizellularapparate in der Froschharnblase, Ztschr. f. Zellforsch u mikr. Anat., Bd. 12, 1930, s. 1.
59. Н. А. Скрицкий и В. В. Лермонтов, О реакции тела наблюдателя на радиопередатчик и радиоприемник при коротких волнах, журн. «Телеграфия и телефония без проводов», № 34, 1926.
60. C. S. Sherrington, The central nervous system, см. «Sir Michael Foster's, А textbook of Physiology», 7th ed., London, 1897.
61. C. Sherrington, Integrative action of the nervous system, 1911.
62. Е. К. Сепп, Понятие об органическом и функциональном в невропатологии, журн. «Психология, неврология и психиатрия», т. IV, 1925.
63. W. Thomson, Phil. Mag., (4) 5, 1853, р. 393.
64. С. Я. Турлыгин, Об излучении нервной системы. Сборник статей по истории биофизики под редакцией П. П. Лазарева, 1940, стр. 72.
65. С. Я. Турлыгин, Излучение микроволн (λ=2 мм) организмом человека. Из лаборатории биофизики (директор акад. П. П. Лазарев) AH СССР, журн. «Бюллетень экспериментальной биологии и медицины», № 10, т. XIV, вып. 4, 1942, стр 63–72.
66. Труды практической лаборатории по зоопсихологии поведения Главнауки Наркомпроса, вып. 1, под редакцией А. В. Леонтовича, 1928.
67. А. А. Ухтомский, Советская физиология за 15 лет Октября, 1933.
68. А. А. Ухтомский, Учение о доминанте, Собрание сочинений, т, 1, 1950.
69. М. Фарадей, Избранные работы по электричеству, 1929.
70. W. Feddersen, Pogg. An., 108, 1859, р. 497.
71. Феррарис, Научные основания электротехники, К., 1904.
72. Н. Flеtcher, Speach and Hearing in Communication, 1953, pp. 272–277.
73. Ю. Фролов, Загадка обоняния, журн. «Техника молодежи», № 12, 1959.
74. В. Ю. Чаговец, Очерк электрических явлений на живых тканях, вып. I и II, 1906.
75. W. I. Tschagowetz, Über die erregende Wirkung des elektrischen Stromes auf das lebende Gewebe vom physiko-chemischen Standpunkt aus betrachtet, 1908.
76. Л. А. Чистович, О различии высоты модулированного сигнала, журн «Биофизика», т, I, вып. 5, 1956, стр. 438–447.
77. Дж. Экклс, Физиология нервных клеток, 1959.
78. Р. Реутлер, Действие на расстоянии живых организмов на живые изолированные органы (опубликовано в R. М. № 3, 1928, р.197).
79. А. Фогт, Медицинская кибернетика, Folia Clin. Internat., 1957, 7, № 12, рр. 440–442.
80. G. Messadie, Le secret du Nautilus. Science et Vie, № 509, 1960, рр. 33–37.
81. Г. К. Гуртовой, Е. О. Бурдянская, Пороговая реактивность различных областей сетчатки человека к рентгеновскому учению, журн. «Биофизика», 1960, стр. 474–477.
82. New Biological effects of R. f. energy. Electronics, vol. 32, № 49, 1959, р. 32.
83. В. Пенфильд, Толковательная (интерпретационная) кора мозга, «Вестник Академии наук СССР», № 12, 1959, стр. 22–31.
84. Чаговец Василий Юрьевич, Сборник его трудов под редакцией акад. Е. Б. Бабского, К., 1957.
85. R. Lorente de Nó, Cerebral cortex: architecture of intracortical connection, motor projection, Physiology of the nervous system by J. E. Fulton, 3d ed., 1951.
86. Milan Ryzl, «Parapsychology Bulletin» Parapsychology Laboratory Duke University, USA, N 53, Мау 1960.
87. Кirshе W., Synaptische Formation in den ganglia lumbalic des Fruncus synapticus vom Menschen, einschlisslich Bemerkungen über den heutigen Stand der Neuronenlehre, Zeitsch. f. mikrosk. anatom Forschung. 1958, 64, ss. 685–698.
Оглавление
Вместо предисловия 3
От автора 11
Глава I Яркий случай биологической радиосвязи 17
Поиски аналогий 19
Нервная система и радиотехника 24
Первые вылазки в свет 33
Лабораторные опыты 36
Глава II Среди четвероногих и пернатых друзей В.Л. Дурова 43
Собака Марс посрамляет скептиков 48
Я в роли подопытного 51
Клетка Фарадея 52
Загадка двух чисел 56
Решающие опыты советских ученых 58
Радиосвязь у насекомых 64
Глава III «Лучи зрения» 68
Всюду электричество 76
Йоги давно это знали 81
Кое — что об эмоциях 86
Глава IV Орган слуха — анализатор биоэлектромагнитных волн акустической частоты 91
Цепи прямой и обратной связи в нервах 95
Боль на расстоянии 101
Глава V О том, как мыслит материя (мозг) 106
Память — род гистерезиса 108
Нейроны и телеграфный кабель 111
Рефлекторные дуги 116
Вместилище воспоминаний 118
Глава VI К.Э. Циолковский о телепатии 120
Сомнения профессора Иванцова 122
Мои возражения 124
Но я не одинок! 128
Работы А. В. Леонтовича подкрепляют теорию биологической радиосвязи 137
Наши ряды неизменно растут 142
Глава VII Друзья и противники за рубежом 144
Интересные наблюдения в Канаде 152
С тысячекилометровых далей 156
Некоторые итоги и перспективы 166
Литература 164
Примечания
1
См. «Предложения» Д. И. Менделеева физическому обществу при Петербургском Университете об учреждении Комиссии для рассмотрения явлений, называемыми медиумическими — 6 мая 1875 года.
(обратно)
2
В. И. Ленин, Соч., т. 14, стр. 39.
(обратно)
3
Характерно, что при более поздних, исправленных и дополненных, переизданиях своей книги [45] проф. А. В. Леонтович также не упоминает о возможности существования в нервной системе явлений колебательного тока и самоиндукции, присущих Томсоновскому колебательному контуру.
(обратно)
4
Впоследствии эти схемы были опубликованы в книгах: Б. Б. Кажинский, «Передача мыслей», М., 1923; В. Л. Дуров, «Дрессировка животных», М., 1924, стр. 270; А. Р. Беляев, «Властелин мира», Л., 1929, стр. 169.
(обратно)
5
Варикозное расширение (от лат. Varix — местное расширение) — узловатое или пластинчатое расширение нервной нити.
(обратно)
6
В. Л. Дуров, «Дрессировка животных», стр. 486–488. Ко времени кончины В. Л. Дурова (3.VIII 1934 г.) количество опытов мысленного внушения животным превысило 10 тысяч.
(обратно)
7
В книге В. Л. Дурова «Дрессировка животных» изложена его методика опытов внушения животным произвольных мысленных заданий экспериментатора (по моей теории — индуктора) на двигательные действия, на положенное по мысленному заданию число актов лая или чихания и другие действия собаки (по моей теории — индикатора). См. стр. 131, 208, 293 и др.
(обратно)
8
Отметим, кстати, что в аналогичных более поздних опытах итальянского ученого Ф. Кацамали (1925 г.) применялась металлическая экранирующая камера тоже с заземляющим устройством, причем консультантом по этому устройству был известный итальянский радиоинженер Маркони.
(обратно)
9
Оптическое явление дифракции — нарушение прямолинейного распространения луча при его прохождении через узкую щель (решетки) или огибании лучом краев препятствия.
(обратно)
10
Очевидно (см. подробнее следующую главу), поскольку приблизившийся с целью наблюдать движения кишечника к препарату человек (экспериментатор) устремлял свой взор («лучи зрения») на него, взор и оказывал свое биорадиационное действие — ритм движения кишечника (и яичника) ускорялся.
(обратно)
11
Рецептор — нервная клетка (нервный элемент), являющаяся окончанием нервного волокна, принимающего раздражение извне.
(обратно)
12
И. П. Павлов, 20 летний опыт объективного изучения высшей нервной деятельности. П., стр. 95.
(обратно)
13
И. П. Павлов, Лекции о работе больших полушарий. Лекция 23. Л., 1927.
(обратно)
14
См. Ф. Петров, Действие электромагнитного поля низкой частоты на высшую нервную деятельность, «Труды института физиологии им. И. П. Павлова», т. 1, 1959, стр. 369.
(обратно)
15
Кинестезия (греч. кинеос — движение, анестезиос — ощущение) — двигательные ощущения. Кинестезические раздражения — ощущение двигательных раздражений.
(обратно)
16
Эмпиризм (греч — эмпириа — опыт) — направление в философии, рассматривающее чувствительный опыт человека как источник познания.
(обратно)
17
И. П. Павлов. Полное собрание трудов, т. III, 1949, стр. 490.
(обратно)
18
В. И. Ленин, Материализм и эмпириокритицизм, М., 1953, стр. 41.
(обратно)
19
Этот доклад был прочитан повторно проф. Н. А. Иванцовым 17.IV 1924 г. в Московском Доме ученых.
(обратно)
20
Доцент Я. Н. Жук в Киеве в 1902 г. ставил опыты мысленной передачи зрительных ощущений. Он внимательно смотрел на определенное графическое изображение, а подопытный субъект (лишенный возможности непосредственно видеть это изображение) должен был в это же время воспроизводить на бумаге то изображение, которое приходит ему на ум. Из 169 опытов 86 (51 %) были удачными, изображения совпали (Я. Н. Жук, Передача зрительных ощущений, К., 1902).
(обратно)
21
Установленные проф. В. А. Подерни положения позволяют понять, что воспринятое мной в 1919 г. (в Тбилиси) звуковое ощущение «серебристого звона» могло передаться мне из мозга моего умирающего друга в тот момент, когда его сознание уже гасло, но мозг был еще жив, жив был и рецепторный орган слуха со своими элементами нервного тракта от уха к слуховому центру мозга. Поэтому воспринятая мной электромагнитная волна может быть названа некробиотической, т. е. предсмертной.
(обратно)
22
Ферромагнетизм — совокупность магнитных явлений и свойств, характерных для группы сильномагнитных веществ, называемых ферромагнетиками, обладающих такими особенностями, как способность сильного намагничивания даже в слабых магнитных полях, весьма большая магнитная проницаемость и наличие магнитного гистерезиса.
(обратно)
23
Д. М. Спитковский, П. И. Цейтлин, В. С. Тонгур, О двух конфигурационных состояниях ДНК и некоторых связанных с ними феноменах, журн. «Биофизика», т. V, вып. 1, 1960, стр.3-15.
(обратно)
24
Здесь функции и назначение этих утолщений и расширений А. В. Леонтович определяет как функции и назначение электрических конденсаторов в нервной системе.
(обратно)
25
При всякого рода раздражении мышцы получается возбуждение: или в виде отдельного содрогания, или в виде так называемого тетануса. Содроганием мы называется очень кратковременное сокращение мышцы, тетанусом — длительное сокращение мышцы. Вторичный тетанус — это такое же длительное сокращение второй мышцы, вызванное наложением на нее нерва от изолированного нервно-мышечного препарата первой мышцы, получающей раздражение со стороны.
(обратно)
26
Позднее акад. А. В. Леонтович перешел к определению: «Нейрон как аппарат колебательного тока».
(обратно)
27
Измеренные А. В. Леонтовичем средние величины параметров колебаний нейрона как вибратора: (λ = 1 см; n = 10
10 в сек; i = 10
-15 амп.; L = 10
-9 генри; С = 10
-13 фарада; R = 10
10 ом. Сопротивление R кажется парадоксально ничтожным, что объясняется возникновением собственной ЭДС в цепи возбужденного нерва как колебательного контура.
(обратно)
28
Медиатор-посредник; в данном случае слова: «медиаторная передача» означают синапсическую передачу нервного импульса с нейрона на нейрон посредством того или иного посредника, вещества и т. п., в том числе и химического свойства.
(обратно)
29
П. И. Гуляев. Электрические процессы коры головного мозга человека, Л., 1960, стр. 103–105.
(обратно)
30
Карты системы Зенера специально предназначены для опытов телепатии. На одной стороне каждой карты изображена какая-нибудь одна из пяти фигур: круг, квадрат, крест, звезда, три параллельно нарисованные волнистые линии. Другая сторона карты — «рубашка» имеет цветную окраску, одинаковую для всей колоды карт.
(обратно)
31
Электрических рыб насчитывается 7 семейств, включающих 500 видов, из них исследовано только 20 видов. Известно, что рыба Торпедо (электрический скат) может давать разряды мощностью 60 кВт. Электрическая рыба управляет действием своих разрядов с помощью нервного импульса. Она обладает способностью осуществлять электролокацию (прием электроэнергии извне) с расстояния при помощи особых органов — электрорецепторов.
(обратно)
Оглавление
Вместо предисловия
От автора
Глава I
Яркий случай биологической радиосвязи
Поиски аналогий
Нервная система и радиотехника
Первые вылазки в свет
Лабораторные опыты
Глава II
Среди четвероногих и пернатых друзей В. Л. Дурова
Собака Марс посрамляет скептиков
Я в роли подопытного
Клетка Фарадея
Загадка двух чисел
Решающие опыты советских ученых
Радиосвязь у насекомых
Глава III
«Лучи зрения»
Всюду электричество!
Йоги давно это знали
Кое-что об эмоциях
Глава IV
Орган слуха — анализатор биоэлектромагнитных волн акустической частоты
Цепи прямой и обратной связи в нервах
Боль на расстоянии
Глава V
О том, как мыслит материя (мозг)
Память — род гистерезиса
Нейроны и телеграфный кабель
Рефлекторные дуги
Вместилище воспоминаний
Глава VI
К. Э. Циолковский о телепатии
Сомнения профессора Иванцова
Мои возражения
Но я не одинок!
Работы А. В. Леонтовича подкрепляют теорию биологической радиосвязи
Наши ряды неизменно растут
Глава VII
Друзья и противники за рубежом
Интересные наблюдения в Канаде
С тысячекилометровых далей
Некоторые итоги и перспективы
Литература
Оглавление
*** Примечания ***
Последние комментарии
2 часов 21 минут назад
4 часов 52 минут назад
1 день 28 минут назад
1 день 4 часов назад
1 день 4 часов назад
1 день 4 часов назад